GM Service Manual Online
For 1990-2009 cars only
Makes
🢒
Chevrolet
🢒
2009
🢒
Captiva Sport
🢒
Diagnostic Navigation
🢒
Vehicle Diagnostic Information
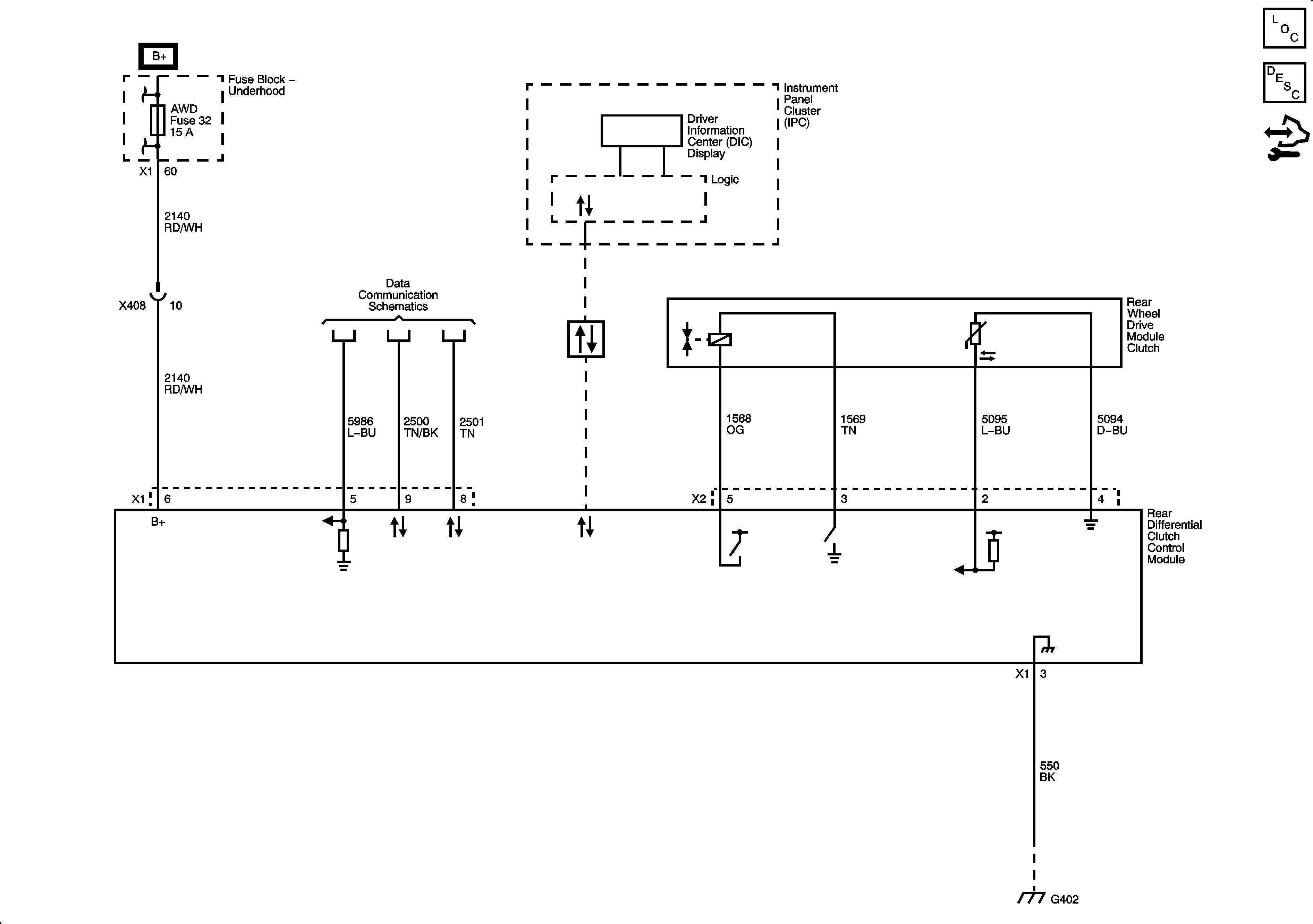
🢒 All-Wheel Drive Schematics
Rear Differential Clutch Control Module (AWD)
Master Electrical Component List
All-Wheel Drive Description and Operation
Control Module References