GM Service Manual Online
For 1990-2009 cars only

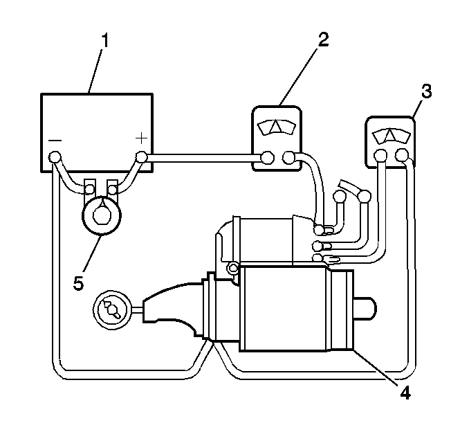
No-Load Test


    Object Number: 103972  Size: SH
    (01)Battery
    (02)Ammeter
    (03)Voltmeter
    (04)Starter
    (05)Carbon Pile
  1. Make the proper electrical connections.
  2. Close the switch and compare the RPM, current, and voltage readings with the starter specifications. Refer to Starter Motor Usage .
  3. Rated current draw and no-load speed indicates normal condition of the starter motor.
  4. Low free speed and high current draw indicates:
  5. • Too much friction - tight, dirty, or worn bushings, bent armature shaft allowing armature to drag.
    • Shorted armature. This can be further checked on a growler after disassembly.
  6. Failure to operate with high current draw indicates one of the following conditions:
  7. • A direct ground in the terminal or fields.
    • "Frozen" bearings.
  8. Failure to operate with low or no current draw indicates one of the following conditions:
  9. • Open solenoid windings. Check solenoid resistance values. Refer to Starter Motor Inspection .
    • Open field circuit. This can be checked after disassembly by inspecting internal connections and tracing the circuit with a test lamp.
    • Open armature coils. Inspect the commutator for badly burned bars after disassembly.
    • Broken brush springs, worn brushes, high insulation between the commutator bars or other causes which would prevent good contact between the brushes and commutator.
  10. Low no-load speed and low current draw indicates high internal resistance due to one of the following conditions:
  11. • Poor connections
    • Defective leads
    • Dirty commutator
    • Causes listed under failure to operate with low or no current, listed above
  12. High free speed and high current draw usually indicate shorted fields. If shorted fields are suspected, replace the field and frame assembly. Also check for shorted armature, using a growler.