GM Service Manual Online
For 1990-2009 cars only

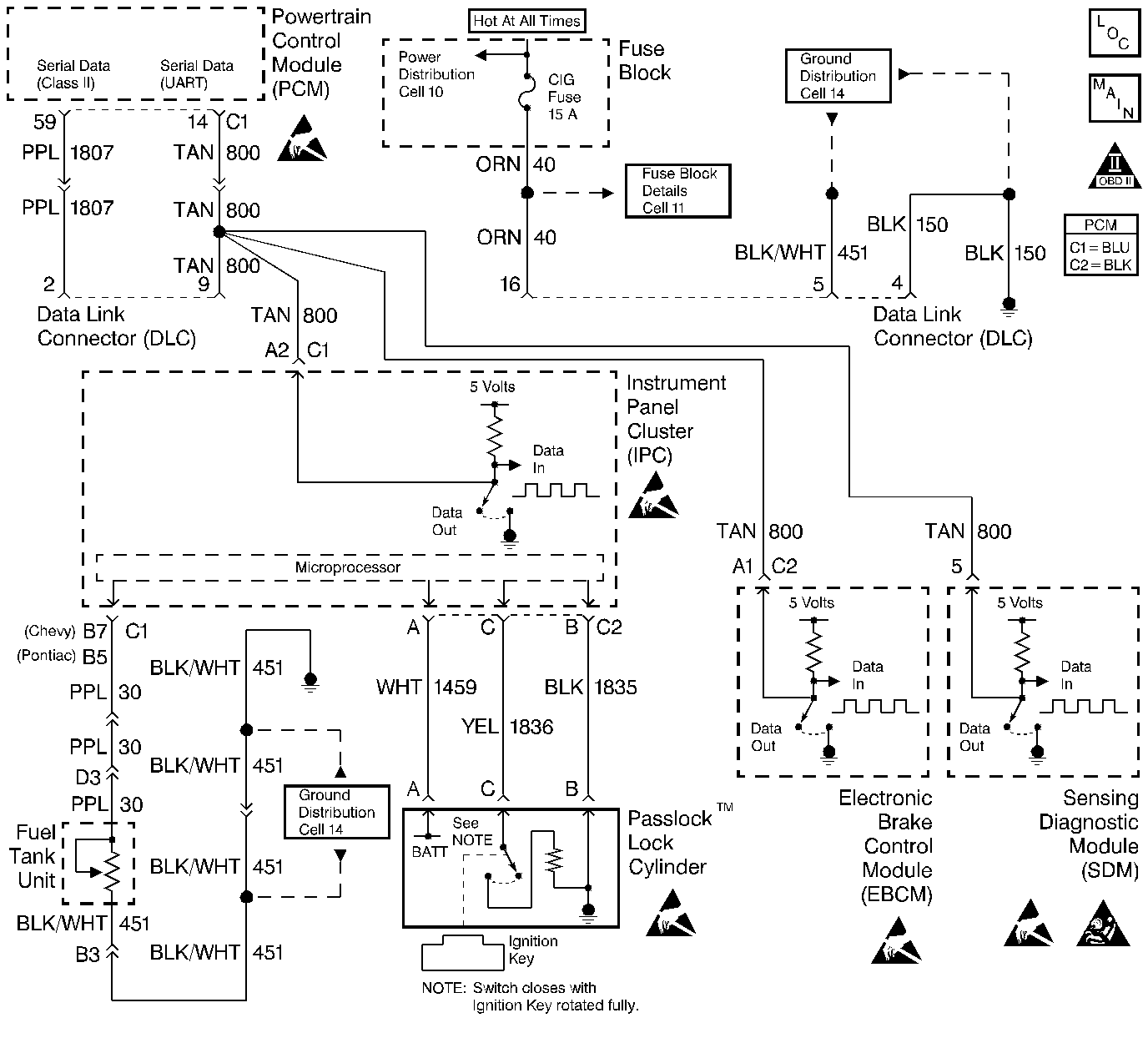
Object Number: 54728  Size: LF
Engine Controls Components
Power, Ground, MIL, and DLC
OBD II Symbol Description Notice
Engine Controls Connector End Views
Handling ESD Sensitive Parts Notice
Handling ESD Sensitive Parts Notice
Handling ESD Sensitive Parts Notice
Handling ESD Sensitive Parts Notice
Handling ESD Sensitive Parts Notice

Circuit Description

The Theft Deterrent System, called a Passlock System, is designed to prevent vehicle theft by disabling the engine unless the Passlock lock cylinder is correctly engaged by a mechanical key. The Passlock System utilizes four components theft detection, the lock cylinder, ignition switch, electronic Instrument Panel Cluster (IPC), and the Powertrain Control Module (PCM).

When starting the engine, the PCM looks for a password from the Instrument Panel Cluster (IPC) through the UART serial data circuit. If the password is not recognized or not present, the PCM will disable the engine. There are two modes of tamper detection:

    • Short Tamper Mode--Engine may start and stall quickly. THEFT SYSTEM telltale will flash on the IPC for 4 seconds.
    • Long Tamper Mode (More than three starting attempts or an invalid password is received)--The engine is disabled for at least 10 minutes and the THEFT SYSTEM telltale will flash on the IPC for the 10 minutes.

After the vehicle has passed theft detection, the PCM will continue normal engine operation. Additional information can be found in the Theft Deterrent Systems portion of the service manual.

Conditions for Setting the DTC

    • An unrecognized or no password is sent to the PCM from the IPC.
        OR
    • A bad timing was cycle sent from the IPC to the PCM.

Action Taken When the DTC Sets

    • The PCM will record operating conditions at the time the diagnostic fails. This information will be stored in the Failure Records buffer.
    • A history DTC is stored.
    • The engine will start and stall.

Conditions for Clearing the MIL/DTC

    • A history DTC will clear after 40 consecutive warm up cycles without a fault.
    • A scan tool can clear the MIL/DTCs.

Diagnostic Aids

    • An intermittent problem may be caused by electrical interference on the ground circuit of the IPC, a poor connection, rubbed through wire insulation, or a wire that is broken inside the insulation.
    • Any circuitry that is suspected as causing the intermittent complaint, should be thoroughly checked for the following conditions:
       - Backed out terminals
       - Improper mating
       - Broken locks
       - Improperly formed
       - Damaged terminals
       - Poor terminal to wire connection
    • Install an additional ground wire from the IPC to the negative side of the battery if electrical interference is suspected.
        Additional information can be found in Theft Deterrent Systems of the service manual.

Test Description

Number(s) below refer to the step number(s) on the Diagnostic Table.

  1. The Powertrain OBD System Check prompts the technician to complete some basic checks and store the freeze frame and failure records data on the scan tool if applicable. This creates an electronic copy of the data taken when the malfunction occurred. The information is then stored on the scan tool for later reference.

  2. The UART serial data circuit must be OK so the IPC can send the password information to the PCM. A DTC P1601 being set would indicate that the UART serial data circuit cannot be used to send information and causing the P1629 also.

  3. An IPC theft deterrent DTC being set would indicate that the Passlock System is malfunctioning and not sending a password to the PCM. Refer to the Theft Deterrent System portion of the service manual.

  4. After any Passlock System parts have been replaced, the PCM must relearn the password from these components. Refer to the Powertrain Control Module (PCM) 2.4L or the Powertrain Control Module (PCM) 2.2L

    for the Password Learn Procedure.

  5. The replacement PCM must be programmed and the crankshaft position system variation procedure must be preformed. Refer to the latest Techline procedure for PCM reprogramming and also refer to the Powertrain Control Module (PCM) 2.4L or the Powertrain Control Module (PCM) 2.2L for the Crankshaft Position System Variation Procedure.

  6. If no malfunctions have been found at this point and no additional DTCs were set, refer to the Diagnostic Aids for additional checks and information.

DTC P1629-Theft Deterrent System-Loss of Cranking Signal

Step

Action

Value(s)

Yes

No

1

Was the On-Board Diagnostic (OBD) System Check performed?

--

Go to Step 2

Go to

Powertrain On Board Diagnostic (OBD) System Check

2.4L

Powertrain On Board Diagnostic (OBD) System Check

2.2L

2

Install a scan tool.

Was a DTC P1601 also set?

--

Go to

DTC P1601 Serial Communication Malfunction

2.4L

DTC P1601 Serial Communication Malfunction

2.2L

Go to Step 3

3

Check for any IPC theft deterrent DTCs, or if the THEFT SYSTEM telltale is flashing.

Was an IPC theft deterrent DTC set, or the THEFT SYSTEM telltale flashing?

--

Go to Theft Deterrent System

Go to Step 4

4

Were any Passlock System related components just replaced?

--

Go to Step 5

Go to Step 6

5

  1. Perform the Password Learn Procedure. Refer to the Powertrain Control Module (PCM) 2.4L or the Powertrain Control Module (PCM) 2.2L.
  2. Attempt to restart the engine.

Does the engine start and continue to run?

--

Go to Step 7

Go to Step 1

6

Replace the PCM.

Is the action complete?

--

Go to Step 7

--

7

  1. Using the scan tool, clear the DTCs.
  2. Start the engine and idle at normal operating temperature.
  3. Operate the vehicle within the conditions for setting this DTC as specified in the supporting text.

Does the scan tool indicate that this diagnostic has ran and passed?

--

Go to Step 8

Go to Step 2

8

Check if any additional DTCs are set.

Are any DTCs displayed that have not been diagnosed?

--

Go to applicable DTC table

System OK

Refer to Diagnostic Aids