GM Service Manual Online
For 1990-2009 cars only
Makes
🢒
Chevrolet
🢒
2001
🢒
Cavalier
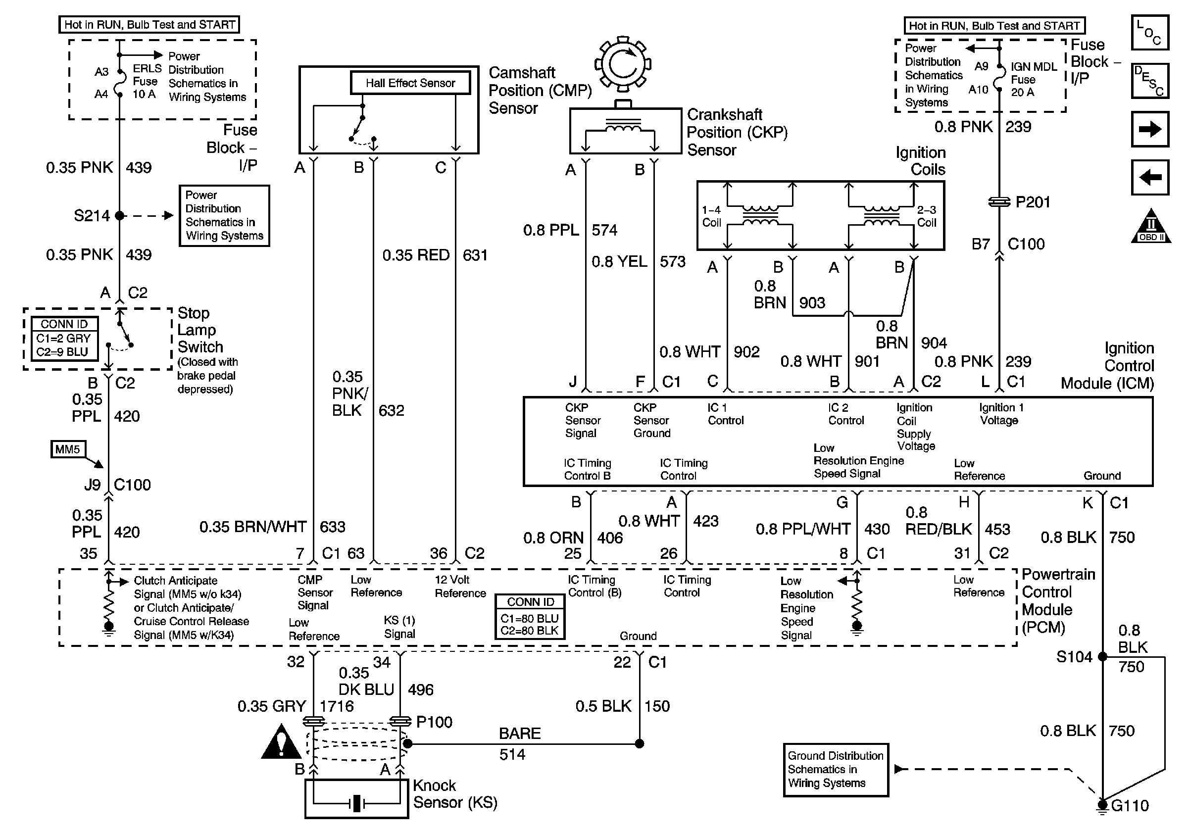
🢒 Ignition Controls
Ignition Controls
Ignition Controls
Master Electrical Component List
OBD II Symbol Description Notice
Engine Data Sensors - Pressure and Temperature
Module Power, Ground, Serial Data, and MIL
IP Fuse Block TURN - B/U, IGN MDL, PCM, BCM /CLU Fuses
G110