GM Service Manual Online
For 1990-2009 cars only
Makes
🢒
Chevrolet
🢒
2001
🢒
Cavalier
🢒 Power and Ground
Power and Ground
Power and Ground
Master Electrical Component List
OBD II Symbol Description Notice
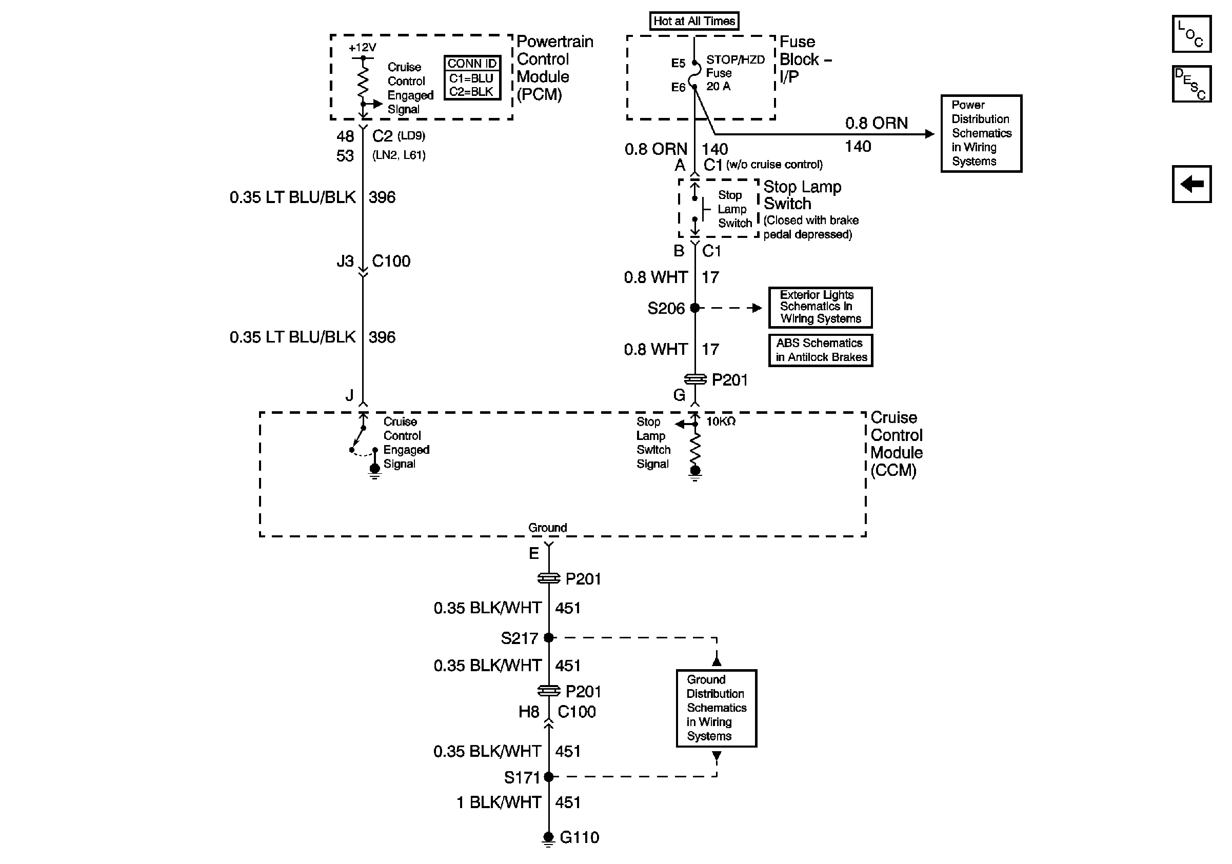
Power, Cruise Control Assembly
G110