GM Service Manual Online
For 1990-2009 cars only
Makes
🢒
Chevrolet
🢒
2002
🢒
Cavalier
🢒
Body and Accessories
🢒
Wipers/Washer Systems
🢒 Wiper/Washer Schematics
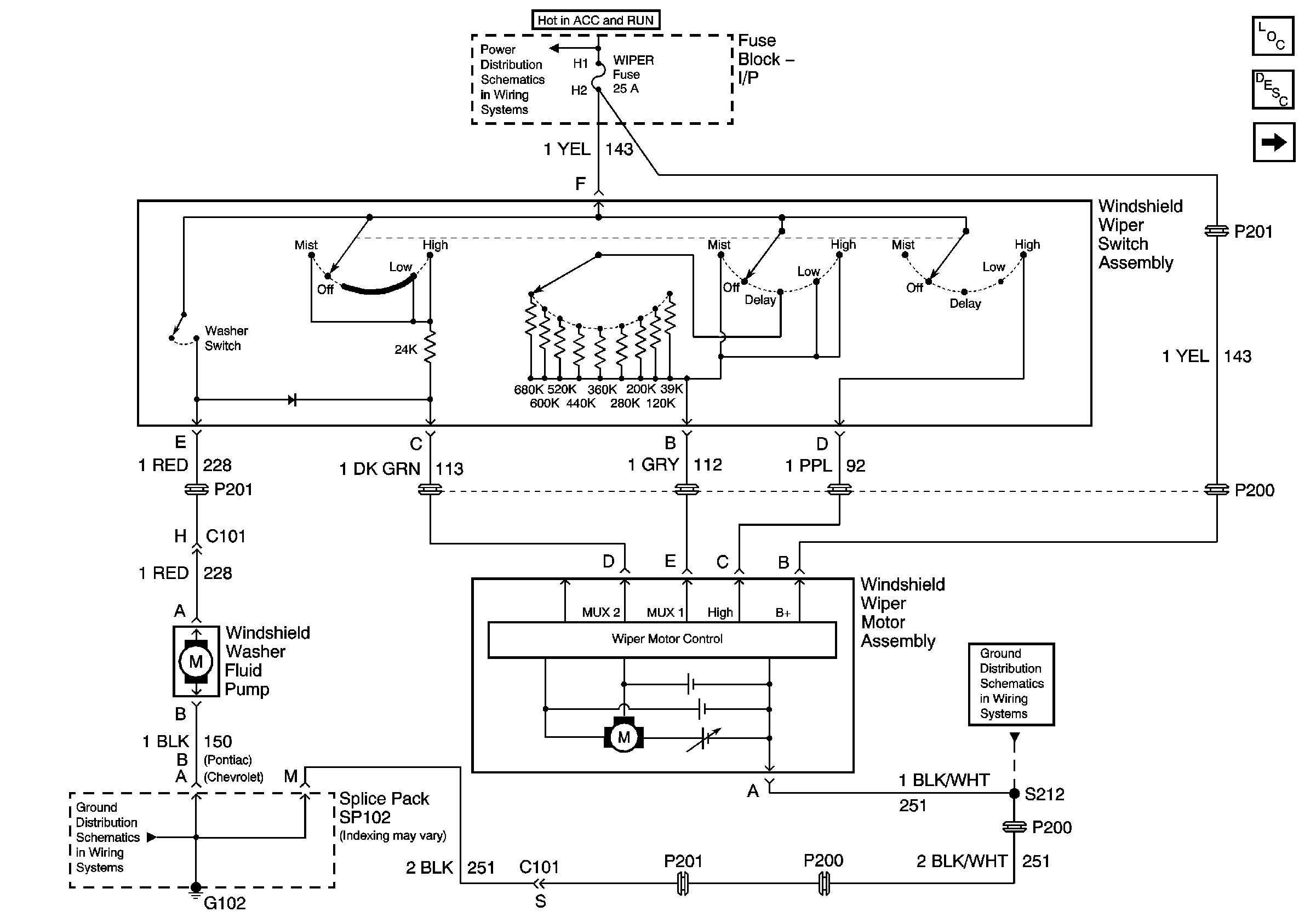
Figure
1:
Variable Pulse Delay
Master Electrical Component List
Wiper/Washer System Description and Operation
Pulse Relay
G102 - 1 of 2
G102 - 1 of 2
I/P Fuse Block BCM, WIPER, HVAC, 02 HTR Fuses and PWR WDO Circuit Breaker
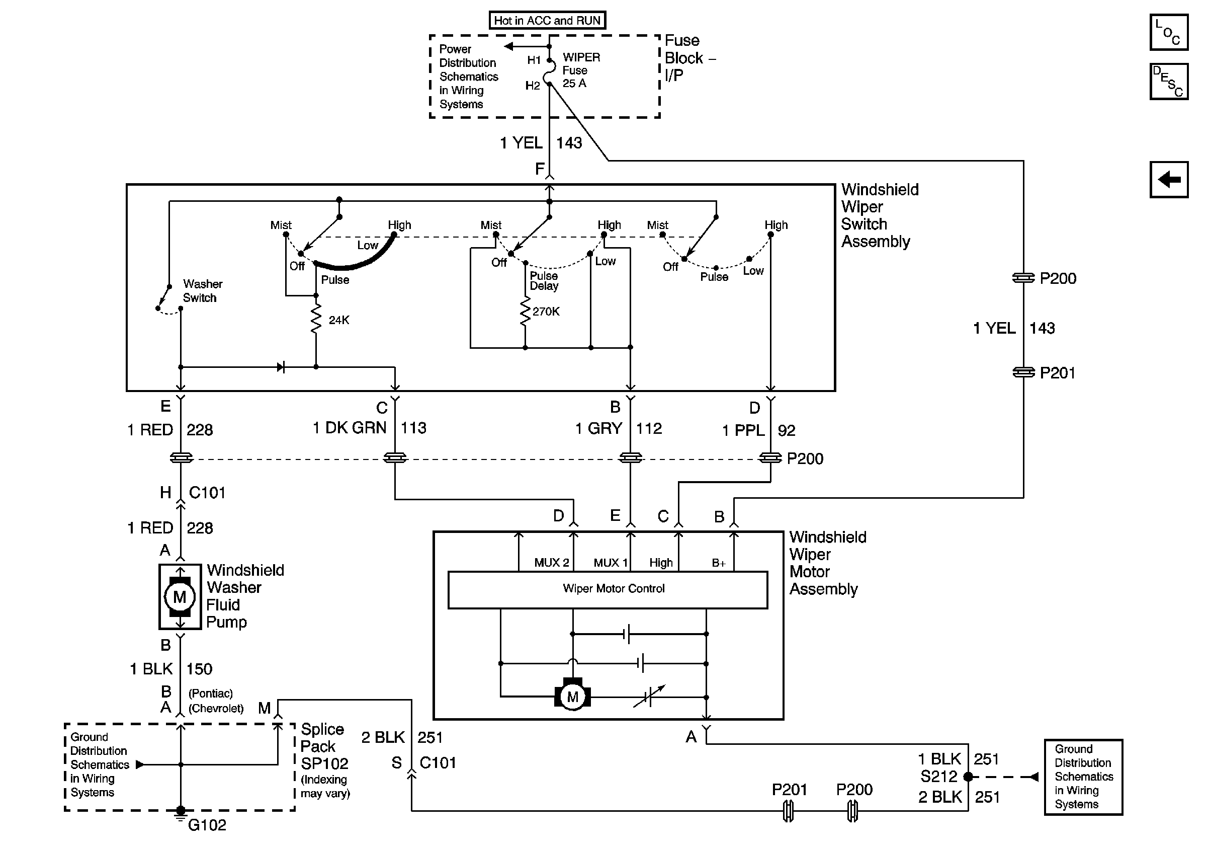
Figure
2:
Pulse Relay
Master Electrical Component List
Wiper/Washer System Description and Operation
Variable Pulse Delay
G102 - 1 of 2
G102 - 1 of 2
I/P Fuse Block BCM, WIPER, HVAC, 02 HTR Fuses and PWR WDO Circuit Breaker