GM Service Manual Online
For 1990-2009 cars only
Makes
🢒
Chevrolet
🢒
2001
🢒
Cavalier (CNG)
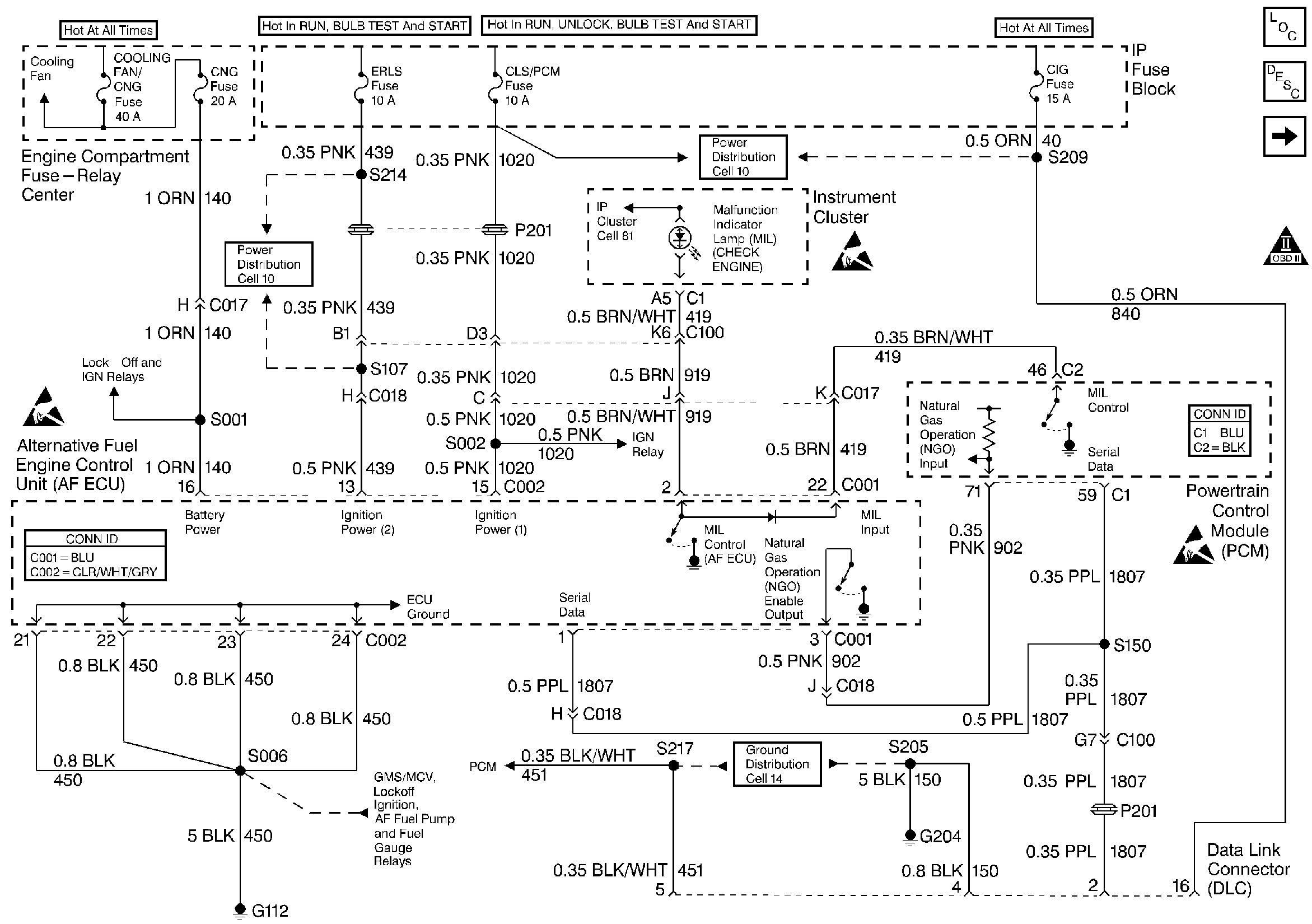
🢒 Power, Ground, MIL, NGO and DLC
Power, Ground, MIL, NGO and DLC
Power, Ground, MIL, NGO and DLC
Engine Controls Components
Alternative Fuel Engine Control Unit
Ignition System
Engine Controls, PCM 2 of 2 (C2)
OBD II Symbol Description Notice
Handling ESD Sensitive Parts Notice
Handling ESD Sensitive Parts Notice
Handling ESD Sensitive Parts Notice