GM Service Manual Online
For 1990-2009 cars only
Makes
🢒
Chevrolet
🢒
2001
🢒
Cavalier (CNG)
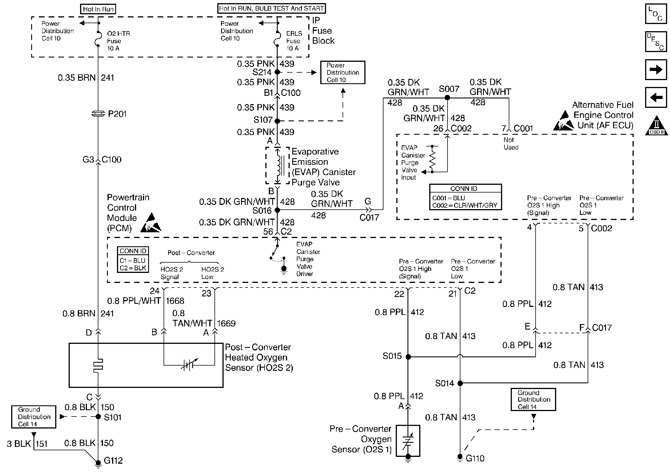
🢒 Engine Data Sensors, Oxygen and EVAP
Engine Data Sensors, Oxygen and EVAP
Engine Data Sensors, Oxygen and EVAP
Engine Controls Components
Alternative Fuel Engine Control Unit
Engine Controls, PCM 1 of 2 (C1)
Engine Data Sensors, Vehicle Speed Output
OBD II Symbol Description Notice
Handling ESD Sensitive Parts Notice
Handling ESD Sensitive Parts Notice