GM Service Manual Online
For 1990-2009 cars only

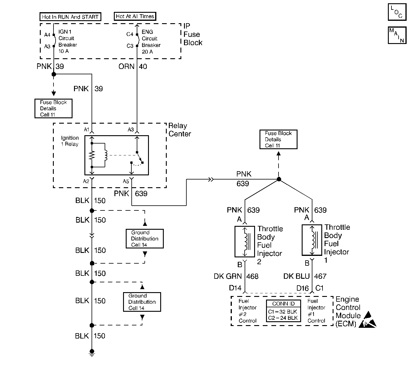
Object Number: 344161  Size: LF
Engine Controls Components
Cell 20: Engine Speed Governor Module and Motor, Fuel Injectors, IGN Relay and PCM
Handling ESD Sensitive Parts Notice

Circuit Description

This table assumes that the battery condition and engine cranking speed are OK, and there is adequate fuel in the fuel tank (Main fuel tank if the vehicle is equipped with dual fuel tanks). Use this table on engines using the Model 295 throttle body.

Diagnostic Aids

If you do not find any trouble in the fuel pump circuit or the ignition system and the cause of an Engine Cranks But Will Not Run has not been found, check for:

    • Fouled spark plugs
    • EGR valve stuck open
    • Low fuel pressure -- Refer to Fuel System Diagnosis .
    • Water or foreign material in the fuel system
    • A grounded IC control circuit may cause a No Start or a Start then Stall condition
    • Basic engine problem
    • IAC stuck closed
    • Check the fuel filter (partially plugged)

Test Description

The numbers below refer to the step numbers on the Diagnostic Table.

  1. A Malfunction Indicator Lamp (MIL) ON is a basic test which determines if there is a battery feed and an ignition feed to the ECM.

  2. An ECM problem can cause a No DLC data and Malfunction Indicator Lamp (MIL) Inoperative will diagnose the ECM.

  3. If the TP sensor is over 2.5 volts the engine may be in the clear flood mode which causes starting problems.

  4. If the ECT sensor is below -30°C (-22°F), the ECM provides fuel for this extremely cold temperature which will severely flood the engine.

  5. A no spark indicates a basic ignition problem.

  6. While cranking the engine there should be no fuel spray with the injectors disconnected.

  7. A blinking lamp Indicates that the ECM is controlling the injectors.

  8. This test determines if there is fuel pressure to the injectors.

Engine Cranks But Will Not Run

Step

Action

Value(s)

Yes

No

1

Did you perform the On-Board Diagnostic (OBD) System Check?

--

Go to Step 2

Go to Powertrain On Board Diagnostic (OBD) System Check

2

Was DTC 54 stored in memory?

--

Go to DTC 54 Fuel Pump Relay Circuit Error

Go to Step 3

3

Turn the ignition ON leaving the engine OFF.

Does the MIL turn ON?

--

Go to Step 4

Go to Malfunction Indicator Lamp (MIL) Inoperative

4

Install a scan tool.

Does the scan tool display data?

--

Go to Step 5

Go to Malfunction Indicator Lamp (MIL) Inoperative

5

Check the voltage for the Throttle Position (TP) sensor at closed throttle.

Is the TP sensor voltage greater than the specified value?

2.5 V

Go to DTC 21 TP Sensor Circuit High

Go to Step 6

6

Check the temperature for the Engine Coolant Temperature (ECT) sensor.

Is the ECT below the specified value?

-30°C (-22°F)

Go to DTC 15 ECT Sensor Circuit High

Go to Step 7

7

  1. Turn the ignition OFF for the specified value.
  2. Turn the ignition ON.
  3. Listen for the fuel pump operation.

Does the fuel pump run?

10 seconds

Go to Step 8

Go to Fuel Pump Electrical Circuit Diagnosis

8

  1. Disconnect one spark plug wire.
  2. Install a spark tester J 26792 .
  3. Crank the engine.

Did a spark occur?

--

Go to Step 9

Go to Distributor Ignition (DI) System Diagnosis

9

  1. Reconnect the spark plug wire.
  2. Disconnect the fuel injector connectors.
  3. Crank the engine.

Does the fuel spray or drip from one or both injectors?

--

Go to Step 10

Go to Step 11

10

Replace the injector seal or the injector.

Is the action complete?

--

Go to Step 17

--

11

  1. Connect an injector test lamp (J 34730-2A ) to one of the injector harness connectors.
  2. Crank the engine.
  3. Repeat the test on the other connector.

Does the test lamp blink on both tests?

--

Go to Step 12

Go to Injector Circuit Diagnosis

12

  1. Reconnect the fuel injector connectors.
  2. Crank the engine.

Does the fuel spray from both injectors?

--

Refer to Diagnostic Aids

Go to Step 13

13

Does the fuel spray from one injector only?

--

Go to Step 14

Go to Step 15

14

Replace the fuel injector.

Is the action complete?

--

Go to Step 17

--

15

Turn the ignition OFF.

Install a fuel pressure gauge. Refer to Fuel System Pressure Test .

Is the fuel pressure within the specified value for the specific engine?

179-220 kPa (26-32 psi)

Go to Step 16

Go to Fuel System Diagnosis

16

Replace the fuel injectors.

Is the action complete?

--

Go to Step 17

--

17

  1. Clear the DTCs. Refer to Clearing DTCs.
  2. Attempt to start the engine.

Does the engine start and continue to run?

--

Go to Step 18

Go to Step 2

18

Allow the engine to idle until it reaches the normal operating temperature.

Are any DTCs stored?

--

Go to the Applicable DTC Table

System OK