GM Service Manual Online
For 1990-2009 cars only
Figure 1:

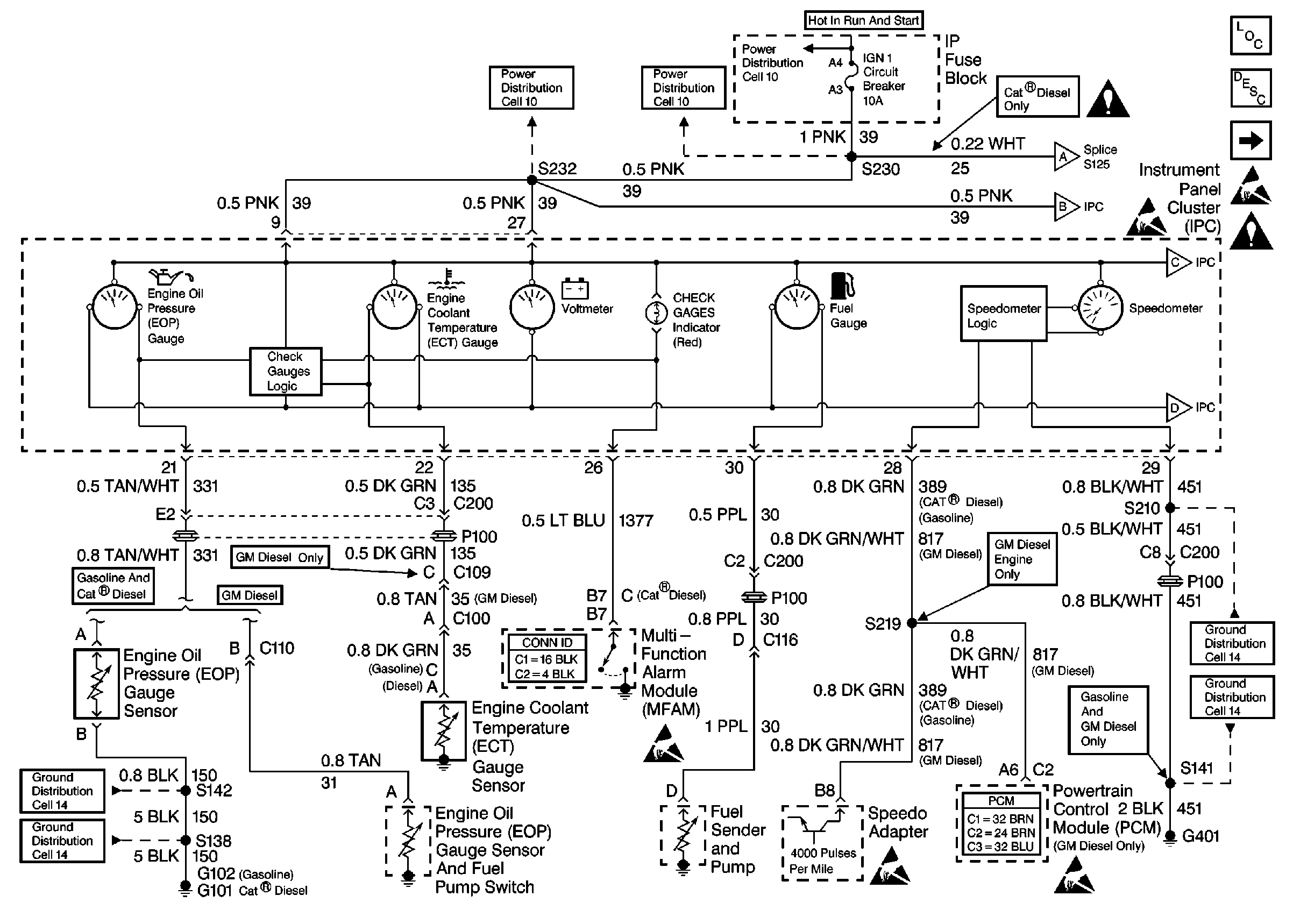
Cell 81: Instrument Panel Cluster (IPC)--Gauges and CHECK GAGES Indicator


Object Number: 309563  Size: FS
Instrument Cluster Components
Instrument Cluster Circuit Description
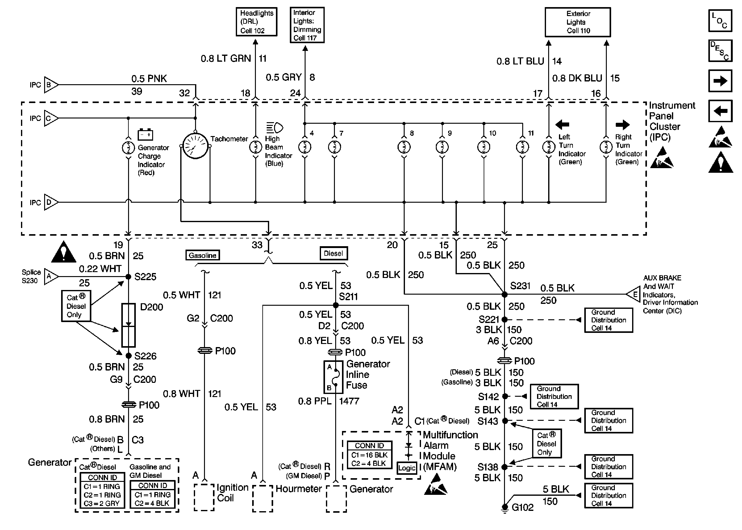
Cell 81: Instrument Panel Cluster (IPC)-Tachometer and Indicators
ESD Notice
Figure 2:

Cell 81: Instrument Panel Cluster (IPC)--Tachometer and Indicators


Object Number: 309564  Size: FS
Instrument Cluster Components
Instrument Cluster Circuit Description
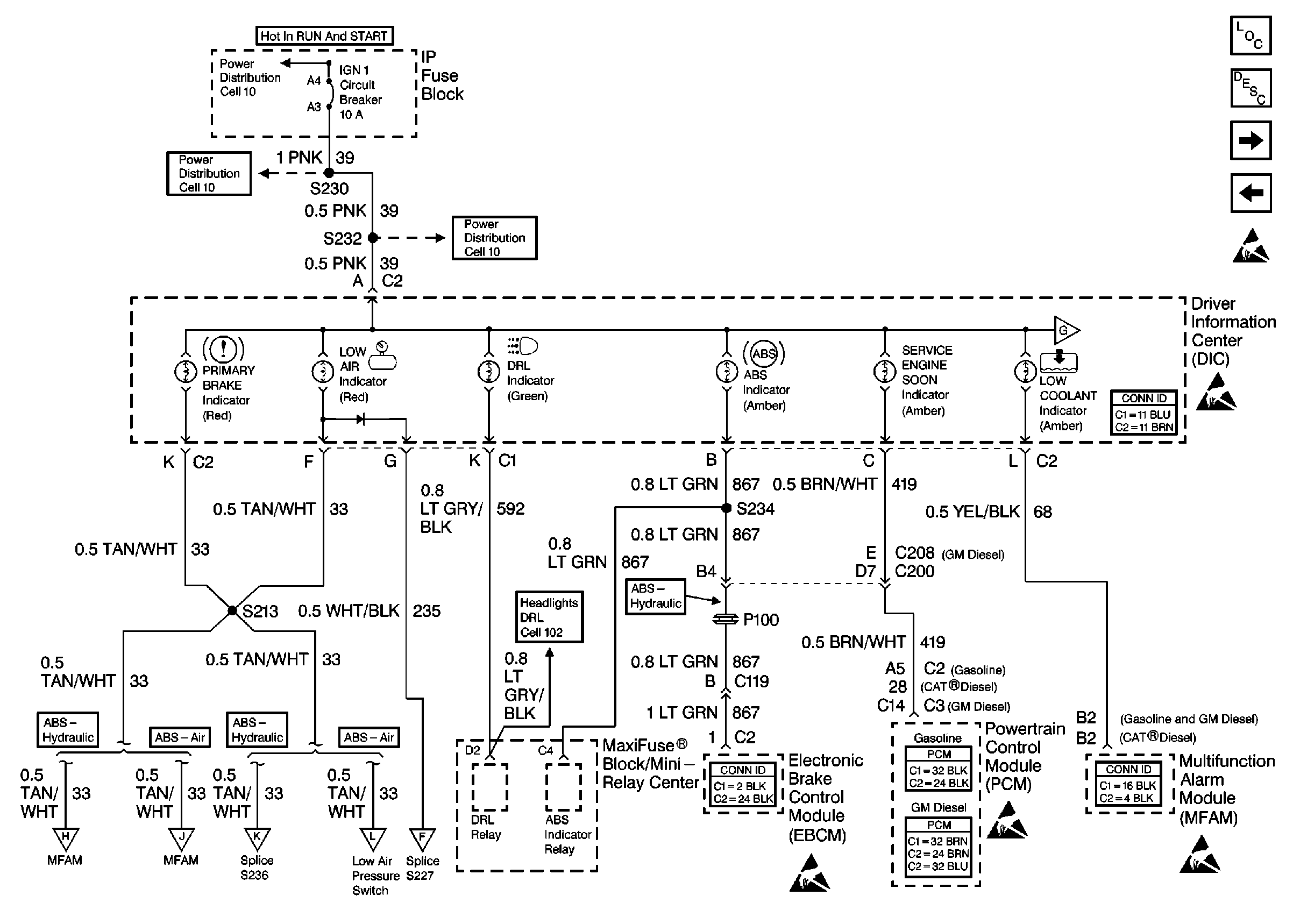
Cell 81: Driver Information Center (DIC)-Indicators and Bulb Check Circuits
Cell 81: Instrument Panel Cluster (IPC)-Gauges and CHECK GAGES Indicator
ESD Notice
Figure 3:

Cell 81: Driver Information Center (DIC)--Indicators and Bulb Check Circuits


Object Number: 309565  Size: FS
Instrument Cluster Components
Instrument Cluster Circuit Description
Cell 81: Driver Information Center (DIC)-Indicators, EBCM, PCM, MFAM
Cell 81: Instrument Panel Cluster (IPC)-Tachometer and Indicators
ESD Notice
Figure 4:

Cell 81: Driver Information Center (DIC)--Indicators, EBCM, PCM, MFAM


Object Number: 309566  Size: FS
Instrument Cluster Components
Instrument Cluster Circuit Description
Cell 81: Driver Information Center (DIC)-Indicators, MFAM, PCM, Low Air Pressure Switch
Cell 81: Driver Information Center (DIC)-Indicators and Bulb Check Circuits
ESD Notice
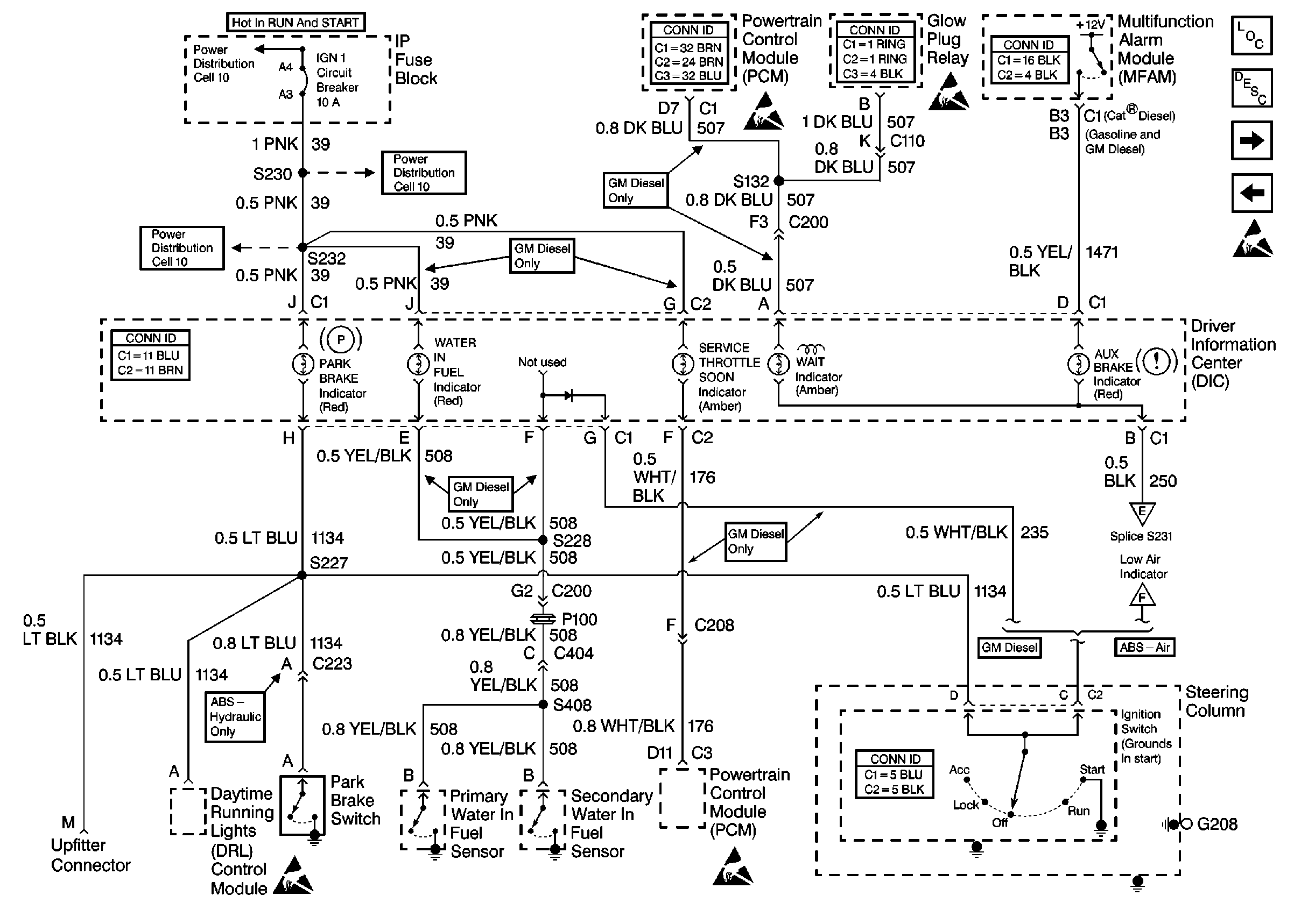
Figure 5:

Cell 81: Driver Information Center (DIC)--Indicators, MFAM, PCM, Low Air Pressure Switch


Object Number: 309567  Size: FS
Instrument Cluster Components
Instrument Cluster Circuit Description
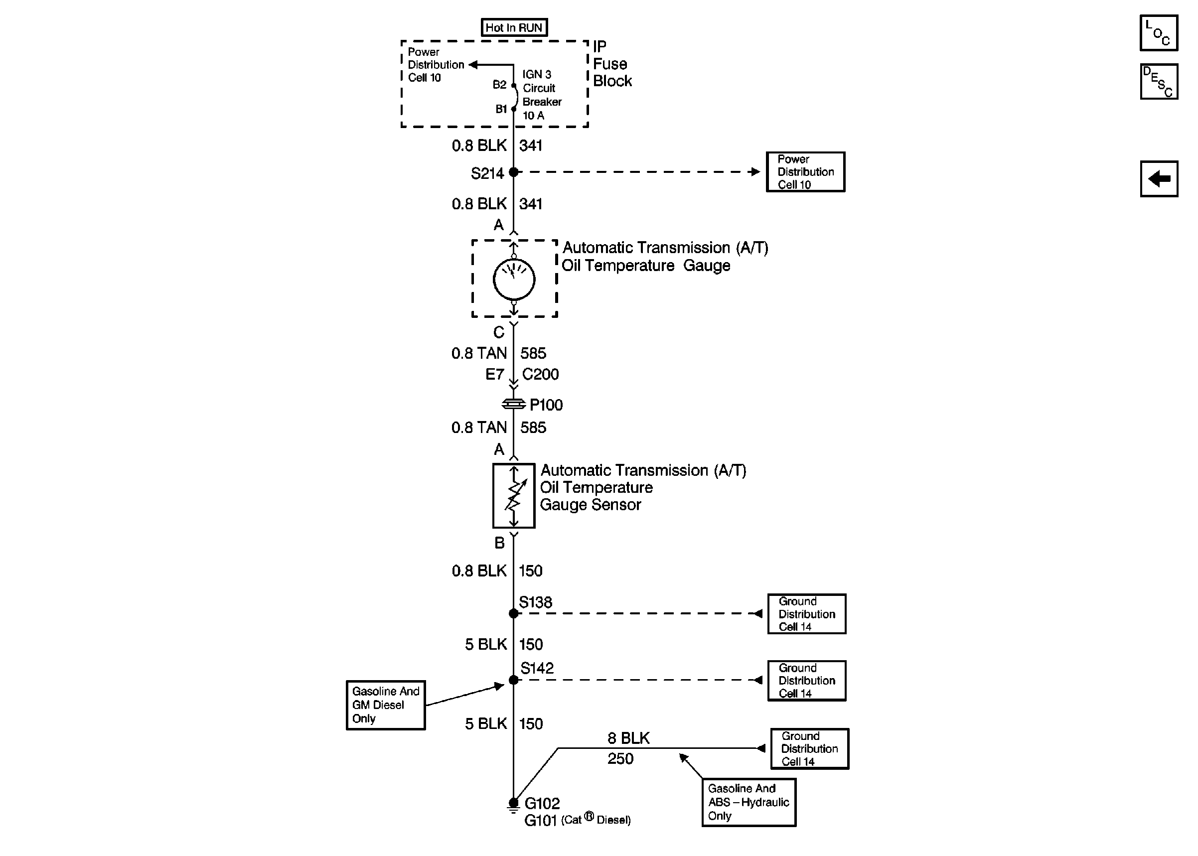
Cell 81: Automatic Transmission Fluid (ATF) Temperature Gauge
Cell 81: Driver Information Center (DIC)-Indicators, EBCM, PCM, MFAM
ESD Notice
Figure 6:

Cell 81: Automatic Transmission Fluid (ATF) Temperature Gauge


Object Number: 338584  Size: FS
Instrument Cluster Components
Instrument Cluster Circuit Description
Cell 81: Driver Information Center (DIC)-Indicators, MFAM, PCM, Low Air Pressure Switch