GM Service Manual Online
For 1990-2009 cars only

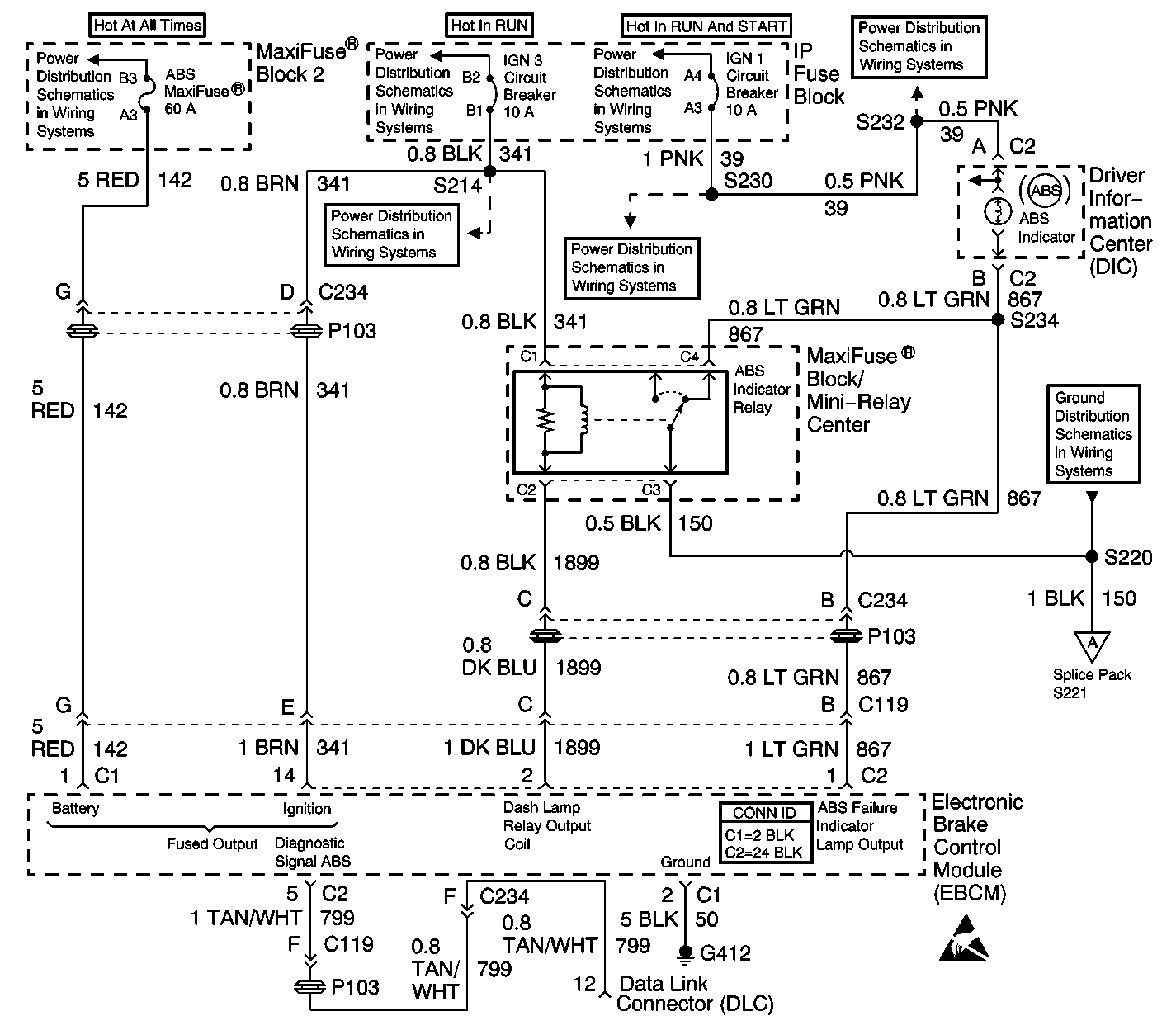
Object Number: 339869  Size: LF
Antilock Brake System Component Views
Antilock Brake System Schematics

Circuit Description

The amber ABS indicator lamp operates in two modes; normal and backup. In the normal mode, ignition voltage is supplied to the ABS indicator lamp through the IGN SW fuse. The indicator is normally on unless the EBCM switches the indicator off, by activating the ABS indicator lamp relay. If the EBCM senses that a fault has occurred, it will set a DTC and light the ABS indicator lamp by supplying a ground to the ABS indicator lamp relay. In the backup mode, the ABS telltale relay circuit will ensure that the ABS indicator lamp is lit if the 24 way connector is disconnected or poorly seated, or if the EBCM has failed during normal operation. If either of these fault conditions occur, the ABS telltale relay will de-energize, which connects an alternate ground path to the ABS indicator lamp circuit through terminals C2 and C1 of the ABS indicator relay.

Conditions for Setting the DTC

    • High voltage is present on the ABS indicator lamp control circuit when low voltage is expected (lamp is turned on)
    • Anything that keeps the ABS indicator lamp circuit high when the lamp is expected to be on

Action Taken When the DTC Sets

The ABS is not disabled.

Conditions for Clearing the DTC

    • Repair the conditions responsible for setting the DTC
    • Use the Scan Tool Clear DTCs function

Diagnostic Aids

DTC C0286 typically sets because of a shorted ABS indicator lamp. Yet DTC C0286 can also set because of a short to voltage in the wiring between the ABS indicator lamp and the EBCM.

Test Description

The numbers below refer to the steps in the diagnostic table:

  1. This step checks for normal operation of the ABS indicator lamp.

  2. This step turns off the ABS indicator lamp with a J 36169-A .

Step

Action

Value(s)

Yes

No

1

Was the Diagnostic System Check performed?

--

Go to Step 2

Go to Diagnostic System Check

2

  1. Turn the ignition to RUN.
  2. Observe the amber ABS indicator lamp operation.

Did the ABS indicator lamp turn on and then turn off after 2 seconds?

--

Go to Step 5

Go to Step 3

3

  1. Turn the ignition to OFF.
  2. Disconnect the 24-way EBCM harness connector from the EBCM.
  3. Using a J 36169-A with a 10 amp fuse, connect terminal 2 of the 24-way EBCM harness connector to ground.
  4. Turn ignition to RUN.

Does the ABS indicator lamp turn off?

--

Go to Step 5

Go to Step 4

4

  1. Turn the ignition to OFF.
  2. Disconnect the ABS indicator relay.
  3. Turn the ignition to RUN.
  4. Using a J 39200 , measure the voltage between terminal C2 and ground.

Is the voltage equal to or greater than the specified value?

10 V

Go to Step 7

Go to Step 8

5

  1. Inspect the 24-way EBCM harness connector for poor terminal contact or corrosion.
  2. Inspect CKT 1899 for damage which may result in a shorted circuit.
  3. Repair damage if evident.
  4. Replace the terminal if poor contact or corrosion exists.
  5. Reconnect all connectors.
  6. Using the Scan Tool , clear all DTCs.
  7. Test drive the vehicle above 16 km/h (10 mph).

Does DTC C0286 set as a current DTC?

--

Go to Step 6

Go to Diagnostic Aids

6

Replace the EBCM. Refer to Electronic Brake Control Module Replacement .

Is repair complete?

--

Go to Diagnostic System Check

--

7

Repair a short to voltage in CKT 1899. Refer to Wiring Repairs in Wiring Systems.

Is the repair complete?

--

Go to Diagnostic System Check

--

8

Replace the ABS indicator relay.

Is the repair complete?

--

Go to Diagnostic System Check

--