GM Service Manual Online
For 1990-2009 cars only

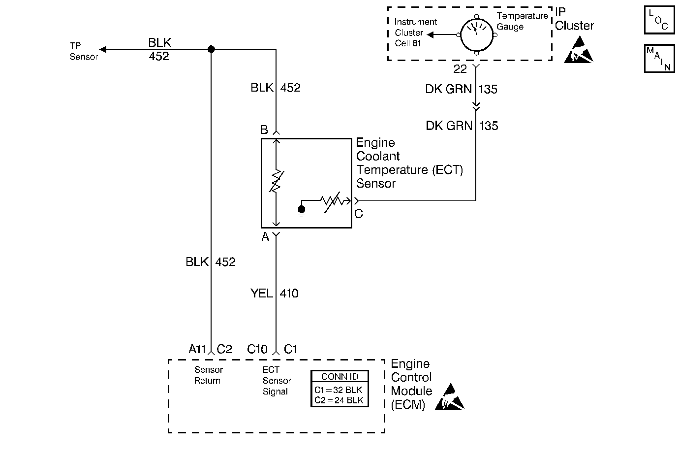
Object Number: 339423  Size: MF
Engine Controls Components
Cell 20: ECT Gauge and Sensor, MAP, O2 and TP Sensors, PCM
Handling ESD Sensitive Parts Notice
Handling ESD Sensitive Parts Notice

Circuit Description

The Engine Coolant Temperature (ECT) sensor is a thermistor that controls the signal voltage to the ECM. The ECM applies a voltage on ECT signal circuit to the sensor. When the engine is cold, the sensor (thermistor) resistance is high; therefore, the ECM will see a high signal voltage.

As the engine warms, the sensor resistance becomes less and the voltage drops. At the normal engine operating temperature 85°C to 95°C, (185°F to 200°F) the voltage will measure about 1.5 to 2.0 volts.

Conditions for Setting the DTC

The signal voltage indicates an engine coolant temperature less than -44°C (-47°F) for 3 seconds.

Action Taken When the DTC Sets

The Malfunction Indicator Lamp (MIL) will illuminate. The system will go Open Loop.

Conditions for Clearing the MIL/DTC

The conditions for the fault are no longer present and 50 ignition cycles have passed with no further faults or the ignition switch is turned OFF and the battery feed voltage is removed for 10 seconds.

Diagnostic Aids

A scan tool reads the engine temperature in degrees centigrade. After the engine starts, the temperature should rise steadily to about 90°C (195°F) then stabilize when thermostat opens.

A faulty connection or an open in ECT signal or sensor ground circuit will result in a DTC 15.

Refer to Intermittent Conditions .

Use the Fuel System Specifications table in order to test the ECT sensor at various temperature levels in order to evaluate the possibility of a skewed (mis-scaled) sensor. A skewed sensor could result in poor driveability complaints.

Test Description

The numbers below refer to the step numbers on the Diagnostic Table.

  1. This step checks to see if DTC set as a result of a hard failure or an intermittent condition.

  2. This test simulates a DTC 14. If the ECM recognizes the low signal voltage, high temperature, and the scan reads 130°C (266°F) or above, the ECM and wiring are OK.

  3. This test determines if the ECT signal circuit is open. There should be 5 volts present at the sensor connector if measured with a J 39200 .

DTC 15 Engine Coolant Temperature (ECT) Sensor Circuit High (Low Temperature Indicated)

Step

Action

Value(s)

Yes

No

1

Did you perform the On-Board Diagnostic (OBD) System Check?

--

Go to Step 2

Go to Powertrain On Board Diagnostic (OBD) System Check

2

Install a scan tool.

Does the scan tool display the engine coolant temperature at or less than the specified value?

-30°C (-22°F)

Go to Step 3

Go to Diagnostic Aids

3

  1. Disconnect the Engine Coolant Temperature (ECT) sensor.
  2. Jumper the harness terminals together.

Does the scan tool display the engine coolant temperature greater than the specified value?

130°C (266°F)

Go to Step 4

Go to Step 6

4

  1. Check for a faulty connection at the (ECT) sensor.
  2. If you find a problem, repair as necessary.

Did you find a problem?

--

Go to Step 11

Go to Step 5

5

Replace the Engine Coolant Temperature (ECT) sensor. Refer to Engine Coolant Temperature Sensor Replacement .

Is the action complete?

--

Go to Step 11

--

6

Jumper the (ECT) sensor signal circuit to ground.

Does the scan tool display engine coolant temperature greater than the specified value?

130°C (266°F)

Go to Step 7

Go to Step 9

7

  1. Check for an open in the (ECT) sensor ground circuit.
  2. If you find a problem, repair as necessary.

did you find a problem?

--

Go to Step 11

Go to Step 8

8

  1. Check for a faulty connection at the (ECT) sensor connector.
  2. If you find a problem, repair as necessary.

Did you find a problem?

--

Go to Step 11

Go to Step 10

9

  1. Check for an open in the (ECT) sensor signal circuit.
  2. If you find a problem, repair as necessary.

Did you find a problem?

--

Go to Step 11

Go to Step 8

10

Replace the ECM. Refer to Engine Control Module Replacement .

Is the action complete?

--

Go to Step 11

--

11

  1. Clear the DTCs. Refer to Clearing DTCs.
  2. Start the engine and idle at the normal operating temperature.
  3. Operate the vehicle within the conditions for setting this DTC as specified in the supporting text.

Did the DTC reset?

--

Go to Step 2

Go to Step 12

12

Are any DTCs stored which you have not diagnosed?

--

Go to the Applicable DTC Table

System OK