GM Service Manual Online
For 1990-2009 cars only

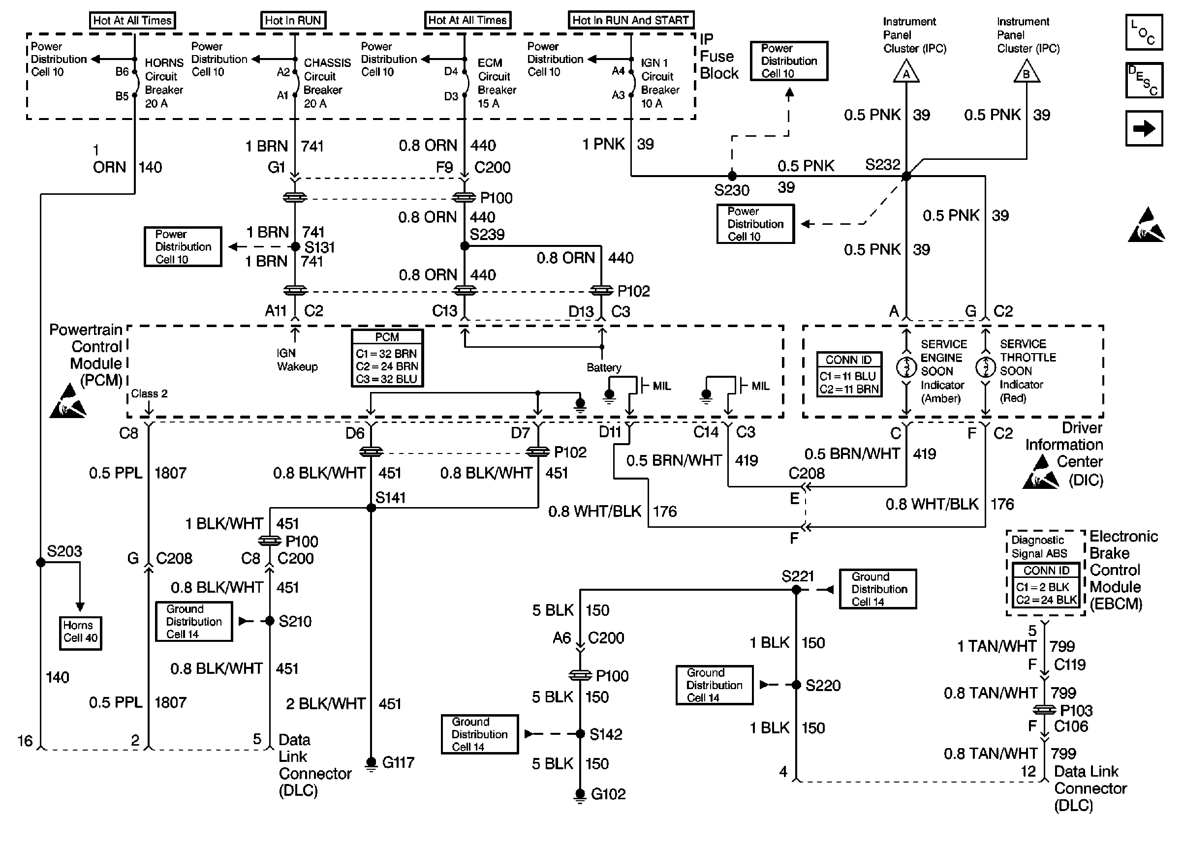
Refer to Engine Controls Schematics

Cell 22: Power and Grounding, MIL and Serial Data Circuits


Object Number: 244500  Size: FS
Engine Controls Components
Cell 22: Power
Handling ESD Sensitive Parts Notice

Step

Action

Value(s)

Yes

No

1

Important: Before clearing any DTCs, use the Scan Tool Capture Info to save freeze frame and failure records for reference, as the Scan Tool loses data when using the Clear Info function.

Was the Powertrain On-Board Diagnostic (OBD) System Check performed?

--

Go to Step 2

Go to Powertrain On Board Diagnostic (OBD) System Check

2

  1. Replace the PCM.
  2. Program the new PCM. Refer to Powertrain Control Module Replacement/Programming .
  3. Is the action complete?

--

Go to Step 3

--

3

  1. Using the Scan Tool, clear the DTCs.
  2. Start engine and idle at normal operating temperature.
  3. Select DTC, Specific, then enter the DTC number which was set.
  4. Operate the vehicle, within the Conditions for Setting this DTC, until the Scan Tool indicates the diagnostic Ran.

Does the Scan Tool indicate the diagnostic Passed?

--

Go to Step 4

Go to Step 2

4

Does the Scan Tool display any additional undiagnosed DTCs?

--

Go to the Applicable DTC Table

System OK