GM Service Manual Online
For 1990-2009 cars only
Makes
🢒
Chevrolet
🢒
1999
🢒
Chevrolet C-Series Medium Duty Truck B7
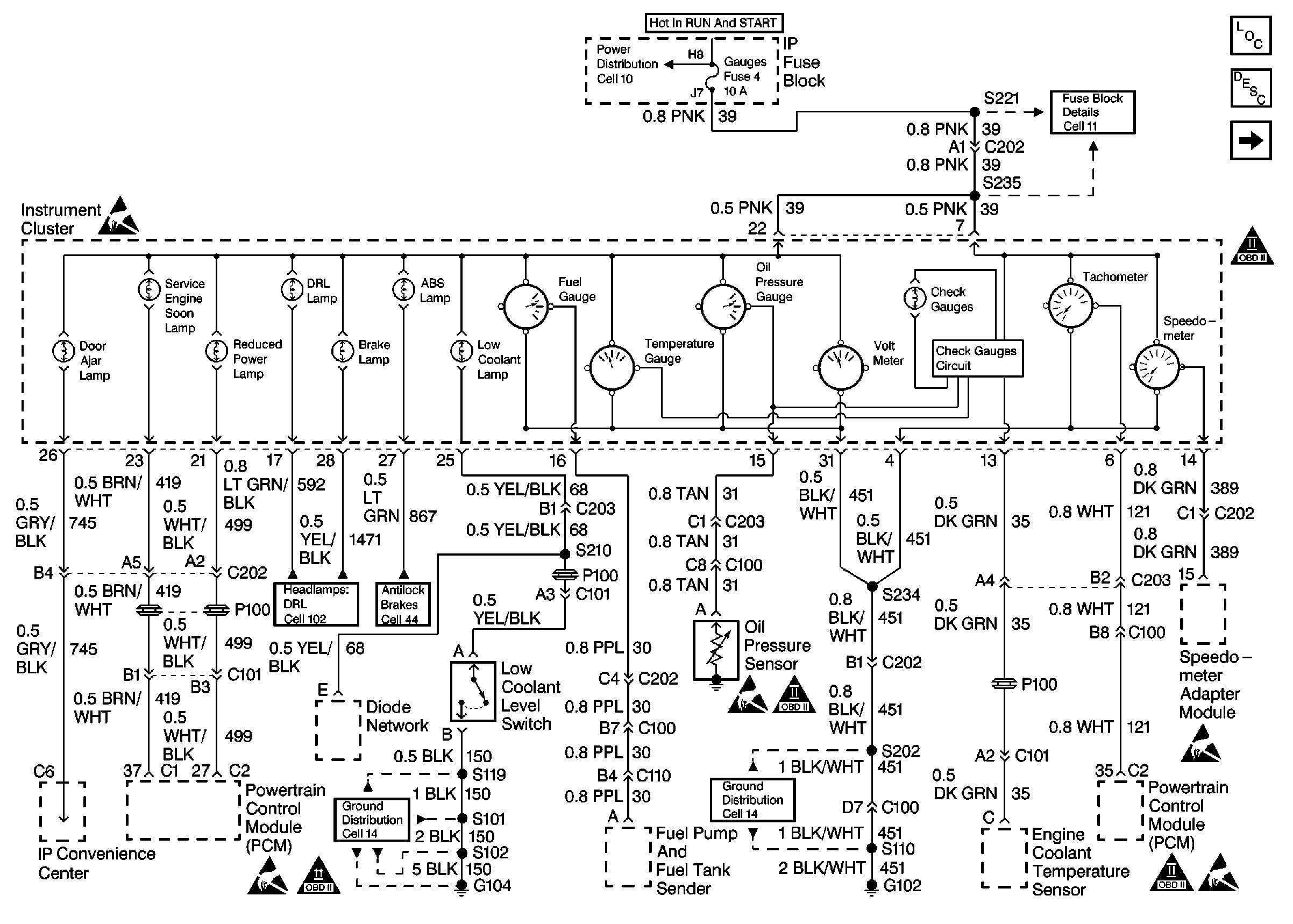
🢒 P12 Instrument Cluster
P12 Instrument Cluster
Cell 81: Gauges and Indicators
Cell 14: G102
Instrument Cluster Components
Instrument Cluster Circuit Description
Cell 11: Gauges, Turn/Backup, and ETM fuses
OBD II Symbol Description Notice
ESD Notice