GM Service Manual Online
For 1990-2009 cars only

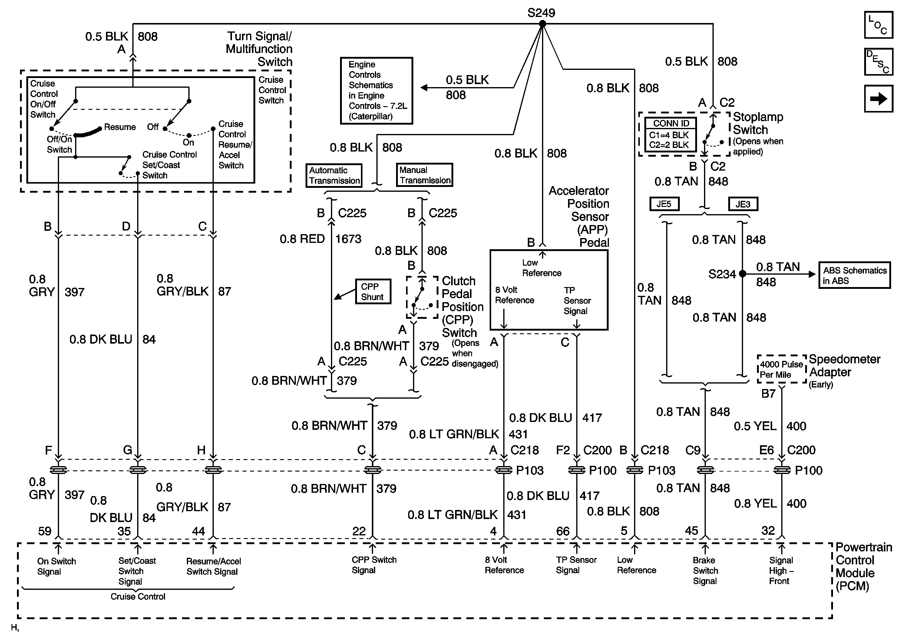
Cruise Control Schematics LG5

Figure 1:

Cruise Control (LG5) (1 of 2)


Object Number: 725719  Size: FS
Master Electrical Component List
Cruise Control Description and Operation 8.1L
Cruise Control (LG5) (2 of 2)
Accelerator Pedal Position (APP) Sensor, Clutch Pedal Position (CPP),Turn Signal/Multifunction , High Idle and Stoplamp Switches, EBCM and PCM
Brake Fluid Level Switch, Electronic Brake Control Module (EBCM), Ignition Switch, Multifunction Alarm Module, Powertrain Control Module (PCM), PRIMARY BRAKE Indicator, Stoplamp Switch (C2), Stoplamp
Figure 2:

Cruise Control (LG5) (2 of 2)


Object Number: 725721  Size: FS
Master Electrical Component List
Cruise Control Description and Operation 8.1L
Cruise Control (LG5) (1 of 2)
HAZ, HORNS, PNL, STOP LP and TL/MKR Circuit Breakers

Cruise Control Schematics L18

Figure 1:

Cruise Control (L18) (1 of 2)


Object Number: 725722  Size: FS
Master Electrical Component List
Cruise Control Description and Operation 8.1L
Cruise Control (L18) (2 of 2)
IGN 1 Circuit Breaker, S225, S226, S230
IGN 1 Circuit Breaker, S232, S243
S141 and S210 (L18)
G102 and S138 (L18)
S141 and S210 (L18)
Figure 2:

Cruise Control (L18) (2 of 2)


Object Number: 725723  Size: FS
Master Electrical Component List
Cruise Control Description and Operation 8.1L
Cruise Control (L18) (1 of 2)
IGN 1 Circuit Breaker, S225, S226, S230
G102 and S138 (L18)
S141 and S210 (L18)
Brake Fluid Level Switch, Electronic Brake Control Module (EBCM), Ignition Switch, Multifunction Alarm Module, Powertrain Control Module (PCM), PRIMARY BRAKE Indicator, Stoplamp Switch (C2), Stoplamp
S141 and S210 (L18)
K40 (LG5/MX4)