GM Service Manual Online
For 1990-2009 cars only
Figure 1:

RQ2, JE4, JE5 w/o JYV


Object Number: 449024  Size: LF
(1)Front Air Brake Chamber to Front Air Brake Chamber Supply Tube Elbow (Black) O.D. 19 mm, (0.750 in)
(2)Air Brake Park Control Valve Supply Tube Connector to Air Brake Park Control Valve (I/P Mounted) (Blue) O.D. 16 mm, (0.625 in)
(3)Front Brake Pressure Modulator Valve to Front Air Brake Chamber supply Tube Elbow (Black) O.D. 13 mm, (0.50 in)
(4)Front Air Brake Chamber to Front Air Brake Chamber Supply Tube Elbow (Black) O.D. 19 mm, (0.750 in)
(5)Air Compressor to Primary Air Brake Supply Reservoir (Copper) O.D. 16 mm, (0.625 in)
(6)Primary Air Brake Supply Reservoir to Front Axle Service Reservoir (Black) O.D. 13 mm, (0.50 in)
(7)Spring Brake Control Valve to Relay Valve (Blue) O.D. 10 mm, (0.375 in)
(8)Air Brake Double Check Valve to Front Axle Service Reservoir (Blue) O.D. 13 mm, (0.50 in)
(9)Air Compressor Governor Valve to Primary Air Brake Supply Reservoir (Black) O.D. 10 mm, (0.375 in)
(10)Air Brake Application Valve to Air Brake Park Control Valve (Chassis Mounted) (Blue) O.D. 6 mm, (0.250 in)
(11)Air Brake Park Control Valve (Chassis Mounted) to Air Brake Park Control Valve (I/P Mounted) Delivery Tube Connector (Red) O.D. 10 mm, (0.375 in)
(12)Air Brake Application Valve to Air Brake Park Control Valve (Chassis Mounted) (Green) O.D. 13 mm, (0.50 in)
(13)Front Air Brake Chamber to Front Air Brake Chamber Supply Tube Elbow (Black) O.D. 19 mm, (0.750 in)
(14)Air Brake Application Valve to Air Brake Double Check Valve (Blue) O.D. 13 mm, (0.50 in)
(15)Air Brake Application Valve to Front Air Brake Quick Release Valve (Blue) O.D. 13 mm, (0.50 in)
(16)Air Brake Double Check Valve to Dual Air Pressure Gauge (Blue) O.D. 6 mm, (0.250 in)
(17)Air Brake Double Check Valve to Air Brake Park Control Valve (I/P Mounted) Supply Tube Connector (Brown) O.D. 10 mm, (0.375 in)
(18)Air Brake Application Valve to Dual Air Pressure Gauge (Green) O.D. 6 mm, (0.250 in)
(19)Front Brake Pressure Modulator Valve to Front Air Brake Chamber supply Tube Elbow (Black) O.D. 13 mm, (0.50 in)
(c)Control Port
(r)Rear Reservoir Port
(s)Supply Port
Figure 2:

RQ2, JE4, JE5 w/o JYV


Object Number: 449025  Size: LF
(1)Primary Air Brake Supply Reservoir to Rear Axle Service Reservoir (Black) O.D. 13 mm, (0.50 in)
(2)Air Brake Application Valve to Rear Air Brake Relay Valve (Green) O.D. 13 mm, (0.50 in)
(3)Rear Axle Service Reservoir to Air Brake Park Control Valve (Chassis Mounted)  (Green) O.D. 13 mm, (0.50 in)
(5)Air Brake Double Check Valve to Rear Air Brake Relay Double Check Valve (Red) O.D. 13 mm, (0.50 in)
(6)Air Brake Park Control Valve (Chassis Mounted) to Air Brake Relay Double Check Valve (Black) O.D. 10 mm, (0.375 in)
(7)Rear Air Brake Chamber Supply Tube Manifold to Rear Air Brake Chamber (Service Port) (Red) O.D. 13 mm, (0.50 in)
(8)Rear Air Brake Relay Valve to Rear Axle Service Reservoir (Green) O.D. 13 mm, (0.50 in)
(9)Rear Air Brake Chamber Supply Tube Manifold to Rear Air Brake Chamber (Service Port) (Red) O.D. 13 mm, (0.50 in)
(10)Rear Air Brake Quick Release Double Check Valve to Rear Air Brake Chamber Supply Tube Manifold (Black) O.D. 27 mm, (1.06 in)
(11)Rear Brake Pressure Modulator Valve to Rear Air Brake Chamber (Emergency Port) (Black) O.D. 27 mm, (1.06 in)
(12)Rear Air Brake Relay Valve to Rear Brake Pressure Modulator Valve (Green) O.D. 19 mm, (0.750 in)
(13)Rear Brake Pressure Modulator Valve to Rear Air Brake Chamber (Emergency Port) (Black) O.D. 27 mm, (1.06 in)
(c)Control Port
(s)Supply Port
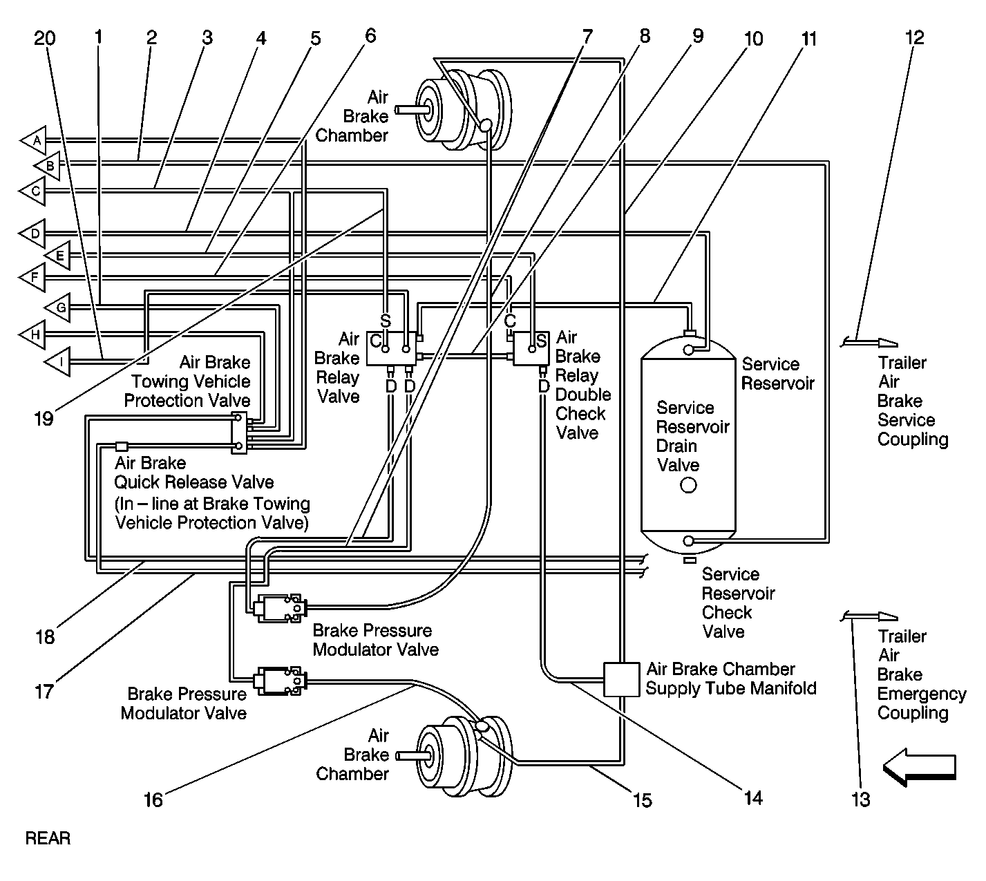
Figure 3:

RQ2, JE4, JE5, JYV


Object Number: 449012  Size: LF
(1)Front Brake Pressure Modulator Valve to Front Air Brake Chamber Supply Tube Elbow (Black) O.D. 13 mm, (0.50 in)
(2)Air Brake Park Control Valve Supply Tube Connector to Air Brake Park Control Valve (I/P Mounted) (Blue) O.D. 16 mm, (0.625 in)
(3)Air Brake Park Control Valve Delivery Tube Connector to Air Brake Park Control Valve (I/P Mounted) (Orange) O.D 16 mm, (0.625 in)
(4)Front Air Brake Chamber to Front Air Brake Chamber Supply Tube Elbow (Black) O.D. 19 mm, (0.750 in)
(5)Air Compressor to Primary Air Brake Supply Reservoir (Copper) O.D. 16 mm, (0.625 in)
(6)Primary Air Brake Supply Reservoir to Front Axle Service Reservoir (Black) O.D. 13 mm, (0.50 in)
(7)Air Brake Double Check Valve to Front Axle Service Reservoir (Blue) O.D. 13 mm, (0.50 in)
(8)Trailer Brake Control Valve Delivery Tube Connector to Air Brake Towing Vehicle Protection Valve (Yellow) O.D. 10 mm, (0.375 in)
(9)Front Axle Service Reservoir to Trailer Brake Control Valve Supply Tube Connector (Blue) O.D 10 mm, (0.375 in)
(10)Air Compressor Governor Valve to Primary Air Brake Supply Reservoir (Black) O.D. 10 mm, (0.375 in)
(11)Air Brake Application Valve to Air Brake Park Control Valve (Chassis Mounted) (Blue) O.D. 10 mm, (0.375 in)
(12)Air Brake Park Control Valve (Chassis Mounted) to Air Brake Park Control Valve (I/P Mounted) Delivery Tube Connector (Red) O.D. 10 mm, (0.375 in)
(13)Air Brake Application Valve to Air Brake Park Control Valve (Chassis Mounted) (Green) O.D. 13 mm, (0.50 in)
(14)Trailer Air Supply Tube Connector to Air Brake Towing Vehicle Protection Valve (Yellow) O.D. 10 mm, (0.375 in)
(15)Front Brake Pressure Modulator Valve to Front Air Brake Chamber Supply Tube Elbow (Black) O.D. 13  mm, (0.50 in)
(16)Front Air Brake Chamber to Front Air Brake Chamber Supply Tube Elbow (Black) O.D. 19 mm, (0.750 in)
(17)Air Brake Application Valve to Air Brake Park Control Valve (Chassis Mounted) (Blue) O.D. 6 mm, (0.250 in)
(18)Air Brake Application Valve to Front Air Brake Quick Release Valve (Blue) O.D. 13 mm, (0.50 in)
(19)Air Brake Double Check Valve to Dual Air Pressure Gauge (Blue) O.D. 6 mm, (0.250 in)
(20)Air Brake Double Check Valve to Air Brake Park Control Valve (I/P Mounted) Supply Tube Connector (Brown) O.D. 10 mm, (0.375 in)
(21)Air Brake Application Valve to Dual Air Pressure Gauge (Green) O.D. 6 mm, (0.250 in)
(c)Control Port
(r)Rear Reservoir Port
(s)Supply Port
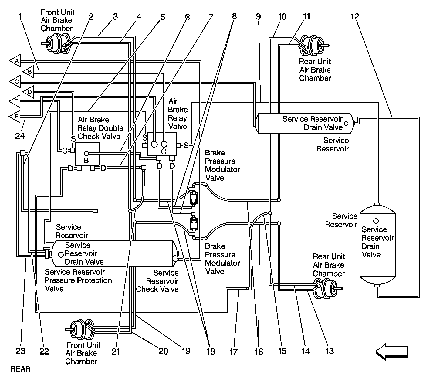
Figure 4:

RQ2, JE4, JE5, JYV


Object Number: 449014  Size: LF
(1)Park Brake Control Valve (Chassis Mounted) to Air Brake Towing Vehicle Protection Valve (Blue) O.D. 13 mm, (0.50 in)
(2)Primary Air Brake Supply Reservoir to Rear Axle Service Reservoir (Black) O.D. 13 mm, (0.50 in)
(3)Air Brake Application Valve to Air Brake Towing Vehicle Protection Valve (Green) O.D. 13 mm, (0.50 in)
(4)Rear Axle Service Reservoir to Rear Air Brake Park Control Valve (Chassis Mounted) (Green) O.D. 13 mm, (0.50 in)
(5)Air Brake Double Check Valve to Rear Air Brake Relay Double Check Valve (Red) O.D. 13 mm, (0.50 in)
(6)Air Brake Park Control Valve (Chassis Mounted) to Air Brake Relay double Check Valve (Black) O.D. 10 mm, (0.375 in)
(7)Rear Air Brake Relay Valve to Rear Brake Pressure Modulator Valve (Green) O.D. 19 mm, (0.750 in)
(8)Rear Brake Pressure Modulator Valve to Rear Air Brake Chamber (Emergency Port) (Black) O.D. 27 mm, (1.06 in)
(9)Rear Air Brake Relay Valve to Rear Air Brake Relay Double Check Valve (Green) O.D. 6 mm, (0.250 in)
(10)Rear Air Brake Chamber Supply Tube Manifold to Rear Air Brake Chamber (Service Port) (Red) O.D. 13 mm, (0.50 in)
(11)Rear Air Brake Relay Valve to Rear Axle Service Reservoir (Green) O.D. 13 mm, (0.50 in)
(12)Air Brake Towing Vehicle Protection Valve to Trailer Air Brake Service Coupling (Blue) O.D. 13 mm, (0.50 in)
(13)Rear Air Brake Quick Release Valve (In-line at Air Brake Towing Vehicle Protection Valve) to Trailer Air Brake Emergency Coupling (Red) O.D. 13 mm, (0.50 in)
(14)Rear Air Brake Relay Double Check Valve to Rear Air Brake Park Chamber Supply Tube Manifold (Black) O.D. 27 mm, (1.06 in)
(15)Rear Air Brake Chamber Supply Tube Manifold to Rear Air Brake Chamber (Service Port) (Red) O.D. 13 mm, (0.50 in)
(16)Rear Air Brake Chamber Supply Tube Manifold to Rear Air Brake Chamber (Emergency Port) (Green) O.D. 13 mm, (0.50 in)
(17)Rear Air Brake Quick Release Valve (In-line at Air Brake Towing Vehicle Protection Valve) to Trailer Air Brake Emergency Coupling (Red) O.D. 13 mm, (0.50 in)
(18)Air Brake Towing Vehicle Protection Valve to Trailer Air Brake Service Coupling (Blue) O.D. 13 mm, (0.50 in)
(19)Air Brake Towing Vehicle Protection Valve to Rear Air Brake Relay Valve (Green) O.D. 13 mm, (0.50 in)
(20)Air Brake Park Control Valve Chassis to Rear Air Brake Relay Valve (Blue) O.D. 10 mm, (0.375 in)
(c)Control Port
(s)Supply Port
Figure 5:

RQ3, JE4, JE5


Object Number: 449016  Size: LF
(1)Front Brake Pressure Modulator Valve to Front Air Brake Chamber Supply Tube Elbow (Black) O.D. 13 mm (0.50 in)
(2)Front Air Brake Chamber to Front Air Brake Chamber Supply Tube Elbow (Black) O.D. 19 mm (0.750 in)
(3)Air Brake Application Valve to Air Brake Relay Double Check Valve (Proportioning) (Green) O.D. 10 mm (0.375 in)
(4)Air Compressor to Primary Air Brake Supply Reservoir (Copper) O.D. 16 mm (0.625 in)
(5)Trailer Air Supply Tube Connector to Air Brake Towing Vehicle Protection Valve (Yellow) O.D. 10 mm (0.375 in)
(6)Air Brake Application Valve to Air Brake Towing Vehicle Protection Valve (Green) O.D. 13 mm (0.50 in)
(7)Air Brake Application Valve to Rear Axle Service Reservoir (Green) O.D. 16 mm (0.625 in)
(8)Air Brake Park Control Valve Delivery Tube Connector to Rear Air Brake Quick Release Double Check Valve (Red) O.D. 10 mm (0.375 in)
(9)Air Brake Double Check Valve to Front Axle Service Reservoir (Blue) O.D. 13 mm (0.50 in)
(10)Trailer Brake Control Valve Delivery Tube Connector to Air Brake Towing Vehicle Protection Valve (Yellow) O.D. 13 mm (0.50 in)
(11)Front Axle Service Reservoir to Trailer Brake Control Valve Supply Tube Connector (Blue) O.D. 10 mm (0.375 in)
(12)Air Compressor Governor Valve to Primary Air Brake Supply Reservoir (Black) O.D. 10 mm (0.375 in)
(13)Air Brake Application Valve to Air Brake Towing Vehicle Protection Valve (Blue) O.D. 13 mm (0.50 in)
(14)Front Air Brake Chamber to Front Air Brake Chamber Supply Tube Elbow (Black) O.D. 19 mm (0.750 in)
(15)Air Brake Application Valve to Air Brake Double Check Valve (Blue) O.D. 13 mm (0.50 in)
(16)Air Brake Application Valve to Front Air Brake Quick Release Valve (Blue) O.D. 13 mm (0.50 in)
(17)Front Brake Pressure Modulator Valve to Front Air Brake Chamber Supply Tube Elbow (Black) O.D. 13 mm (0.50 in)
(18)Air Brake Double Check Valve to Dual Air Pressure Gauge (Blue) O.D. 6 mm (0.250 in)
(19)Air Brake Application Valve to Dual Air Pressure Gauge (Green) O.D. 6 mm (0.250 in)
(20)Air Brake Double Check Valve to Air Brake Park Control Valve (I/P Mounted) Supply Tube Connector (Brown) O.D. 10 mm (0.375 in)
(21)Air Brake Park Control Valve Supply Tube Connector to Air Brake Park Control Valve (I/P Mounted) (Blue) O.D. 16 mm (0.625 in)
(22)Air Brake Park Control Valve Delivery Tube Connector to Air Brake Park Control Valve (I/P Mounted) (Copper) O.D. 16 mm (0.625 in)
Figure 6:

RQ3, JE4, JE5


Object Number: 449019  Size: LF
(1)Primary Air Brake Supply Reservoir To Front Axle Service Reservoir (Black) O.D. 13 mm, 0.50 in
(2)Air Brake Towing Vehicle Protection Valve to Rear Air Brake Relay Double Check Valve (Proportioning) (Yellow) O.D. 6 mm, 0.250 in
(3)Rear Air Brake Chamber Supply Tube Manifold to Rear Air Brake Chamber (Service Port) (Red) O.D. 13 mm, 0.50 in
(4)Rear Brake Pressure Modulator Valve to Rear Air Brake Chamber (Emergency Port) (Black) O.D. 27 mm, 1.06 in
(5)Rear Air Brake Quick Release Double Check Valve to Rear Air Brake Chamber Supply Tube Manifold (Black) O.D. 27 mm, 1.06 in
(6)Rear Air Brake Quick Release Double Check Valve to Rear Axle Service Reservoir (Green) O.D. 13 mm, 0.50 in
(7)Primary Air Brake Supply Reservoir to Rear Axle Service Reservoir (Black) O.D. 13 mm, 0.50 in
(8)Rear Air Brake Chamber Supply Tube Manifold to Rear Air Brake Chamber (Service Port) (Red) O.D. 13 mm, 0.50 in
(9)Rear Air Brake Relay Double Check Valve (Proportioning) to Rear Air Brake quick Release Double Check Valve (Green) O.D. 13 mm, 0.50 in
(10)Rear Air Brake Relay Valve to Rear Brake Pressure Modulator Valve (Green) O. D. 13 mm, 0.50 in
(11)Rear Brake Pressure Modulator Valve to Rear Air Brake Chamber (Emergency Port) (Black) O.D. 27 mm, 1.06 in
(12)Air Brake Towing Vehicle Protection Valve to Trailer Air Brake Service Coupling (Blue) O.D. 13 mm, 0.50 in
(13)Rear Air Brake Quick Release Valve (In-line at Air Brake Towing Vehicle Protection Valve) to Trailer Air Brake Emergency Coupling (Red) O.D. 13 mm, 0.50 in
(b)Balance Port
(c)Control Port
(d)Delivery Port
(s)Supply Port
Figure 7:

RQ2, JE4, JE5 w/o JYV


Object Number: 449009  Size: LF
(1)Air Brake Park Control Valve Delivery Tube Connector to Air Brake Park Control Valve (I/P Mounted) (Orange) O.D 16 mm, 0.625 in
(2)Air Brake Park Control Valve Supply Tube Connector to Air Brake Park Control Valve (I/P Mounted) (Blue) O.D. 16 mm, 0.625 in
(3)Front Brake Pressure Modulator Valve to Front Air Brake Chamber Supply Tube Elbow (Black) O.D. 13 mm, 0.50 in
(4)Front Air Brake Chamber to Front Air Brake Chamber supply Tube Elbow (Black) O.D. 19 mm, 0.750
(5)Air Compressor to Primary Air Brake Supply Reservoir (Copper) O.D. 16 mm, 0.625 in
(6)Primary Air Brake Supply Reservoir to Front Axle Service Reservoir (Black) O.D. 13 mm, 0.50 in
(7)Air Brake Park Control Valve (Chassis Mounted) to Air Brake Relay Double Check Valve (Black) O.D. 10 mm, 0.375 in
(8)Air Brake Double Check Valve to Rear Air Brake Relay Double Check Valve (Red) O.D. 13 mm, 0.50 in
(9)Air Brake Park Control Valve (Chassis Mounted) to Rear Axle Service Reservoir (Front Unit) (Green) O.D. 13 mm, 0.50 in
(10)Primary Air Brake Supply Reservoir to Rear Axle Service Reservoir (Black) O.D. 13 mm, 0.50 in
(11)Air Brake Double Check Valve to Front Axle Service Reservoir (Blue) O.D. 13 mm, 0.50 in
(12)Air Compressor Governor Valve to Primary Air Brake Supply Reservoir (Black) O.D. 10 mm, 0.375 in
(13)Air Brake Application Valve to Air Brake Park Control Valve (Chassis Mounted) (Blue) O.D. 13 mm, 0.50 in
(14)Air Brake Park Control Valve (Chassis Mounted) to Air Brake Park Control Valve (I/P Mounted) Delivery Tube Connector (Red) O.D. 10 mm, 0.375 in
(15)Air Brake Double Check Valve to Rear Air Brake Relay Double Check Valve (Red) O.D. 13 mm, 0.50 in
(16)Front Air Brake Quick Release Valve to Front Air Brake Chamber Supply Tube Elbow (Black) O.D. 19 mm, 0.750 in
(17)Air Brake Application Valve to Air Brake Double Check Valve (Blue) O.D. 13 mm, 0.50 in
(18)Air Brake Application Valve to Front Air Brake Quick Release Valve (Blue) O.D. 13 mm, 0.50 in
(19)Air Brake Double Check Valve to Dual Air Pressure Gauge (Blue) O.D. 6 mm, 0.250 in
(20)Air Brake Double Check Valve to Air Brake Park Control Valve (I/P Mounted) Supply Tube Connector (Brown) O.D. 10 mm, 0.375 in
(21)Air Brake Double Check Valve to Rear Air Brake Relay Double Check Valve (Red) O.D. 13 mm, 0.50 in
(22)Air Brake Application Valve to Dual Air Pressure Gauge (Green) O.D. 6 mm, 0.250 in
(c)Control Port
(d)Delivery Port
(r)Rear Reservoir Port
(s)Supply Port
Figure 8:

RQ2, JE4, JE5 w/o JYV


Object Number: 449011  Size: LF
(1)Air Brake Application Valve to Rear Air Brake Relay Valve (Green) O.D. 10 mm, 0.375 in
(2)Differential Lock Control Valve to Rear Axle Differential Lockout Air Shift Cylinder (Black) O.D. 6 mm, 0.250 in
(3)Rear Air Brake Chamber Supply Tube Manifold to Rear Air Brake Chamber (Emergency Port) (Green) O.D. 13 mm, 0.50 in
(4)Rear Air Brake Chamber Supply Tube Manifold to Rear Air Brake Chamber (Service Port) (Red) O.D. 13 mm, 0.50 in
(5)Rear Axle Service Reservoir (Front Unit) to Rear Air Brake Relay Valve (Rear Axle Front Unit) (Green) O.D. 13 mm, 0.50 in
(6)Rear Air Brake Relay Double Check Valve to Rear Air Brake Relay Valve (Rear Axle Front Unit) (Green) O.D. 6 mm, 0.250 in
(7)Rear Air Brake Relay Double Check Valve to Rear Air Brake Park Supply Tube Manifold (Rear Axle Front Unit) (Red) O.D. 19 mm, 0.750 in
(8)Rear Air Brake Relay Valve to Rear Brake Pressure Modulator Valve (Green) O.D. 19 mm, 0.750 in
(9)Rear Air Brake Relay Valve to Rear Axle Service Reservoir (Green) O.D. 13 mm, 0.50 in
(10)Rear Air Brake Chamber Supply Tube Manifold to Rear Air Brake Chamber (Service Port) (Red) O.D. 13 mm, 0.50 in
(11)Rear Air Brake Chamber Supply Tube Manifold to Rear Air Brake Chamber (Emergency Port) (Green) O.D. 13 mm, 0.50 in
(12)Rear Axle Service Reservoir (Rear Unit) to Rear Axle Service Reservoir (Green) O.D. 13 mm, 0.50 in
(13)Rear Air Brake Chamber Supply Tube Manifold to Rear Air Brake Chamber (Emergency Port) (Green) O.D. 13 mm, 0.50 in
(14)Rear Air Brake Chamber Supply Tube Manifold to Rear Air Brake Chamber (Service Port) (Red) O.D. 13 mm, 0.50 in
(15)Rear Air Brake Park Supply Tube Manifold to Rear Air Brake Chamber Supply Tube Manifold (Black) O.D. 27 mm, 1.06 in
(16)Rear Brake Pressure Modulator Valve to Rear Air Brake Chamber Supply Tube Manifold (Black) O.D. 27 mm, 1.06 in
(17)Rear Air Brake Relay Double Check Valve to Rear Air Brake Park Supply Tube Manifold (Rear Axle Front Unit) (Red) O.D. 19 mm, 0.750 in
(18)Rear Brake Pressure Modulator Valve to Rear Air Brake Chamber Supply Tube Manifold (Black) O.D. 27 mm, 1.06 in
(19)Rear Air Brake Chamber Supply Tube Manifold to Rear Air Brake Chamber (Emergency Port) (Green) O.D. 13 mm, 0.50 in
(20)Rear Air Brake Chamber Supply Tube Manifold to Rear Air Brake Chamber (Service Port) (Red) O.D. 13 mm, 0.50 in
(21)Rear Air Brake Park Supply Tube Manifold to Rear Air Brake Chamber Supply Tube Manifold (Black) O.D. 27 mm, 1.06 in
(22)Differential Lock Control Valve to Rear Axle Service Reservoir (Front Unit) Pressure Protection Valve (Black) O.D. 6 mm, 0.250 in
(23)Rear Axle Service Reservoir (Front Unit) Pressure Protection Valve to Differential Lock Control Valve (Black) O.D. 6 mm, 0.250 in
(c)Control Port
(d)Delivery Port
(s)Supply Port
Figure 9:

RQ2,JE4, JE5, JYV


Object Number: 283088  Size: LF
(1)Front Brake Pressure Modulator Valve to Front Air Brake Chamber Supply Tube Elbow (Black) O.D. 13 mm, 0.50 in
(2)Air Brake Park Control Valve Supply Tube Connector to Air Brake Park Control Valve (I/P Mounted) (Blue) O.D. 16 mm, 0.625 in
(3)Air Brake Park Control Valve Delivery Tube Connector to Air Brake Park Control Valve (I/P Mounted) (Orange) O.D 16 mm, 0.625 in
(4)Front Air Brake Chamber to Front Air Brake Chamber Supply Tube Elbow (Black) O.D. 19 mm, 0.750 in
(5)Air Compressor to Primary Air Brake Supply Reservoir (Copper) O.D. 16 mm, 0.625 in
(6)Primary Air Brake Supply Reservoir to Front Axle Service Reservoir (Black) O.D. 13 mm, 0.50 in
(7)Park Brake Control Valve (Chassis Mounted) to Air Brake Towing Vehicle Protection Valve (Blue) O.D. 13 mm, 0.50 in
(8)Air Brake Park Control Valve (Chassis Mounted) to Air Brake Relay Double Check Valve (Black) O.D. 10 mm, 0.375 in
(9)Air Brake Double Check Valve to Rear Air Brake Relay Double Check Valve (Red) O.D. 13 mm, 0.50 in
(10)Air Brake Park Control Valve (Chassis Mounted) to Rear Axle Service Reservoir (Front Unit) (Green) O.D. 13 mm, 0.50 in
(11)Air Brake Application Valve to Air Brake Towing Vehicle Protection Valve (Green) O.D. 13 mm, 0.50 in
(12)Trailer Air Supply Tube Connector to Air Brake Towing Vehicle Protection Valve (Yellow) O.D. 10 mm, 0.375 in
(13)Air Brake Double Check Valve to Front Axle Service Reservoir (Blue) O.D. 13 mm, 0.50 in
(14)Trailer Brake Control Valve Delivery Tube Connector to Air Brake Towing Vehicle Protection Valve (Yellow) O.D. 10 mm, 0.375 in
(15)Front Axle Service Reservoir to Trailer Brake Control Valve Supply Tube Connector (Blue) O.D. 10 mm, 0.375 in
(16)Air Compressor Governor Valve to Primary Air Brake Supply Reservoir (Black) O.D. 10 mm, 0.375 in
(17)Air Brake Application Valve to Air Brake Park Control Valve (Chassis Mounted) (Blue) O.D. 6 mm, 0.250 in
(18)Air Brake Park Control Valve (Chassis Mounted) to Air Brake Park Control Valve (I/P Mounted) Delivery Tube Connector (Red) O.D. 10 mm, 0.375 in
(19)Air Brake Application Valve to Air Brake Park Control Valve (Chassis Mounted) (Blue) O.D. 6 mm, 0.250 in
(20)Air Brake Application Valve to Air Brake Towing Vehicle Protection Valve (Green) O.D. 13 mm, 0.50 in
(21)Front Brake Pressure Modulator Valve to Front Air Brake Chamber Supply Tube Elbow (Black) O.D. 13 mm, 0.50 in
(22)Air Brake Application Valve to Air Brake Double Check Valve (Blue) O.D. 13 mm, 0.50 in
(23)Front Air Brake Chamber to Front Air Brake Chamber Supply Tube Elbow (Black) O.D. 19 mm, 0.750 in
(24)Air Brake Double Check Valve to Air Brake Park Control Valve (I/P Mounted) Supply Tube Connector (Brown) O.D. 10 mm, 0.375 in
(25)Air Brake Application Valve to Front Air Brake Quick Release Valve (Blue) O.D. 13 mm, 0.50 in
(26)Air Brake Application Valve to Dual Air Pressure Gauge (Blue) O.D. 6 mm, 0.250 in
(27)Air Brake Application Valve to Dual Air Pressure Gauge (Green) O.D. 6 mm, 0.250 in
(c)Control Port
(r)Rear Reservoir Port
(s)Supply Port
Figure 10:

RQ2,JE4, JE5, JYV


Object Number: 449021  Size: LF
(1)Rear Air Brake Quick Release Valve (In-line at Air Brake Towing Vehicle Protection Valve) to Trailer Air Brake Emergency Coupling (Red) O.D. 13 mm, 0.50 in
(2)Air Brake Towing Vehicle Protection Valve to Trailer Air Brake Service Coupling (Blue) O.D. 13 mm, 0.50 in
(3)Rear Air Brake Chamber Supply Tube Manifold to Rear Air Brake Chamber (Service Port) (Red) O.D. 13 mm, 0.50 in
(4)Rear Air Brake Chamber Supply Tube Manifold to Rear Air Brake Chamber (Service Port) (Red) O.D. 13 mm, 0.50 in
(5)Air Brake Towing Vehicle Protection Valve to Rear Air Brake Relay Valve (Green) O.D. 13 mm, 0.50 in
(6)Rear Air Brake Relay Double Check Valve to Rear Air Brake Park Supply Tube Manifold (Rear Axle Front Unit)  (Red) O.D. 19 mm, 0.750 in
(8)Rear Axle Service Reservoir (Front Unit) to Rear Air Brake Relay Valve (Rear Axle Front Unit) (Green) O.D. 13 mm, 0.50 in
(9)Rear Brake Pressure Modulator Valve to Front Air Brake Chamber Supply Tube Manifold (Black) O.D. 27 mm, 1.06 in
(10)Rear Air Brake Chamber Supply Tube Manifold to Rear Air Brake Chamber (Service Port) (Red) O.D. 13 mm, 0.50 in
(11)Rear Air Brake Chamber Supply Tube Manifold to Rear Air Brake Chamber (Emergency Port) (Green) O.D. 13 mm, 0.50 in
(12)Rear Air Brake Relay Valve to Rear Axle Service Reservoir (Green) O.D. 13 mm, 0.50 in
(13)Rear Brake Pressure Valve to Rear Air Brake Chamber (Emergency Port) (Black) O.D. 27 mm, 1.06 in
(14)Rear Axle Service Reservoir (Rear Unit) to Rear Axle Service Reservoir (Green) O.D. 13 mm, 0.50 in
(15)Rear Air Brake Quick Release Valve (In-line at Air Brake Towing Vehicle Protection Valve) to Trailer Air Brake Emergency Coupling (Red) O.D. 13 mm, 0.50 in
(16)Rear Air Brake Chamber Supply Tube Manifold to Rear Air Brake Chamber (Service Port) (Red) O.D. 13 mm, 0.50 in
(17)Rear Air Brake Chamber Supply Tube Manifold to Rear Air Brake Chamber (Emergency Port) (Green) O.D. 13 mm, 0.50 in
(18)Rear Brake Pressure Modulator Valve to Rear Air Brake Chamber (Service Port) (Black) O.D. 27 mm, 1.06 in
(19)Rear Air Brake Park Supply Tube Manifold to Rear Air Brake Chamber Supply Tube Manifold (Black) O.D. 27 mm, 1.06 in
(20)Rear Brake Pressure Modulator Valve to Front Air Brake Chamber Supply Tube Manifold (Black) O.D. 27 mm, 1.06 in
(21)Rear Air Brake Relay Valve to Rear Brake Pressure Modulator Valve (Green) O.D. 19 mm, 0.750 in
(22)Rear Air Brake Relay Valve to Rear Brake Pressure Modulator Valve (Green) O.D. 19 mm, 0.750 in
(23)Rear Air Brake Park Supply Tube Manifold to Rear Air Brake Chamber Supply Tube Manifold (Black) O.D. 27 mm, 1.06 in
(24)Rear Air Brake Chamber Supply Tube Manifold to Rear Air Brake Chamber (Emergency Port) (Green) O.D. 13 mm, 0.50 in
(25)Rear Air Brake Chamber Supply Tube Manifold to Rear Air Brake Chamber (Service Port) (Red) O.D. 13 mm, 0.50 in
(26)Rear Air Brake Relay Double Check Valve to Rear Air Brake Park Supply Tube Manifold (Rear Axle Rear Unit) (Red) O.D. 19 mm, 0.750 in
(27)Rear Axle Service Reservoir (Front Unit) Pressure Protection Valve to Differential Lock Control Valve (Black) O.D. 6 mm, 0.250 in
(28)Differential Lock Control Valve to Rear Axle Service Reservoir (Front Unit) Pressure Protection Valve (Black) O.D. 6 mm, 0.250 in
(29)Differential Lock Control Valve to Rear Axle Differential Lockout Air Shift Cylinder (Black) O.D. 6 mm, 0.250 in
(b)Balance Port
(c)Control Port
(d)Delivery Port
(s)Supply Port
(30)Air Brake Park Control Valve (Chasis Mounted) to Rear Air Brake Relay Valve (Blue) O.D. 13 mm, 0.50 in