GM Service Manual Online
For 1990-2009 cars only
Makes
🢒
Chevrolet
🢒
2002
🢒
Chevrolet C-Series Medium Duty Truck B7
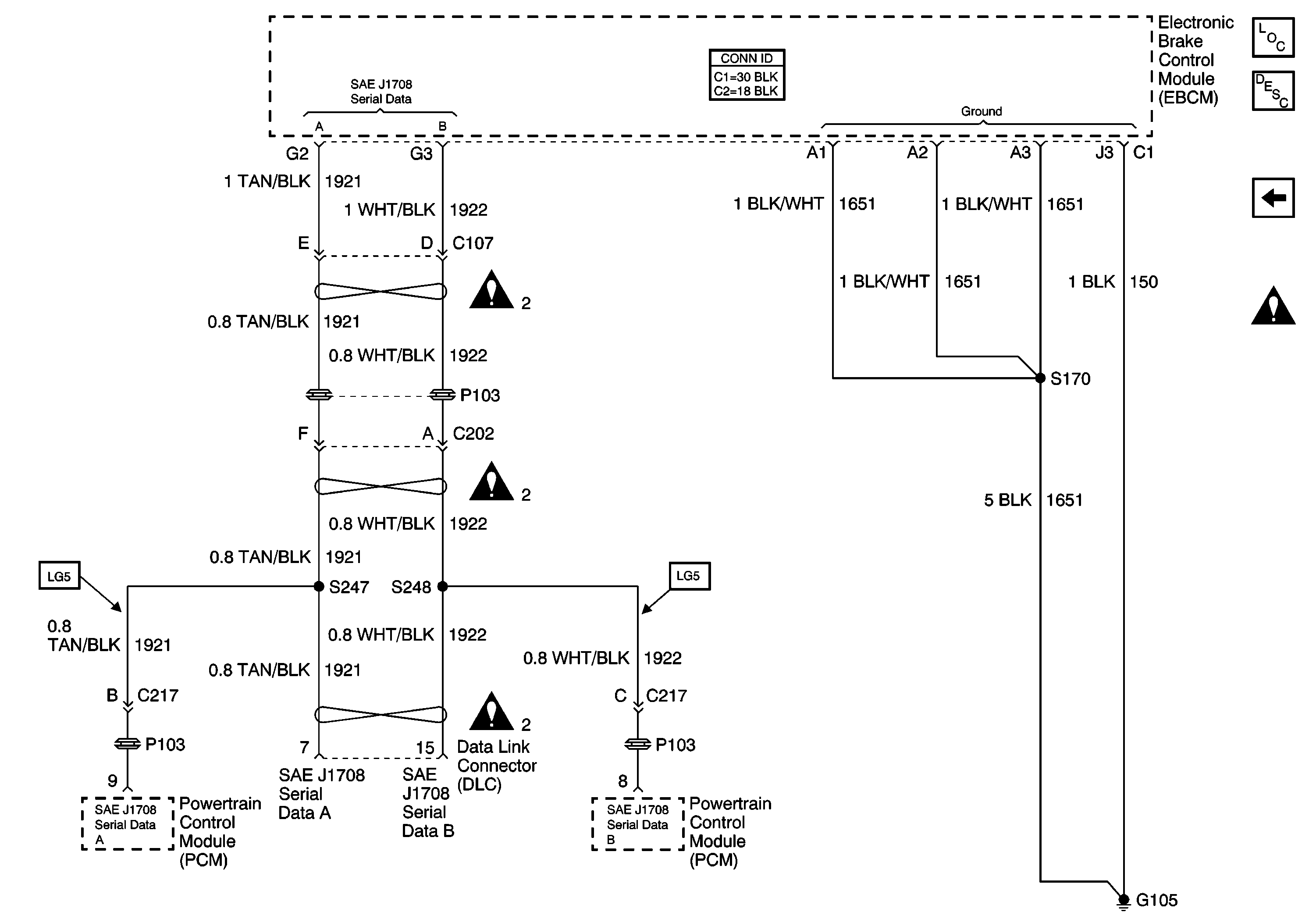
🢒 Data Link Connector (DLC), Electronic Brake Control Module (EBCM) and Powertrain Control Module (PCM)
Data Link Connector (DLC), Electronic Brake Control Module (EBCM) and Powertrain Control Module (PCM)
Data Link Connector (DLC), Electronic Brake Control Module (EBCM) and Powertrain Control Module (PCM)
Master Electrical Component List
Air ABS Description and Operation
Brake Pressure Modulator Valves (BPMV), Data Link Connector (DLC),Electronic Brake Control Module (EBCM), and Wheel Speed Sensors (WSS)
Air Antilock Brake System Schematic Icons
Air Antilock Brake System Schematic Icons
Air Antilock Brake System Schematic Icons
Air Antilock Brake System Schematic Icons