GM Service Manual Online
For 1990-2009 cars only
Makes
🢒
Chevrolet
🢒
2002
🢒
Chevrolet C-Series Medium Duty Truck B7
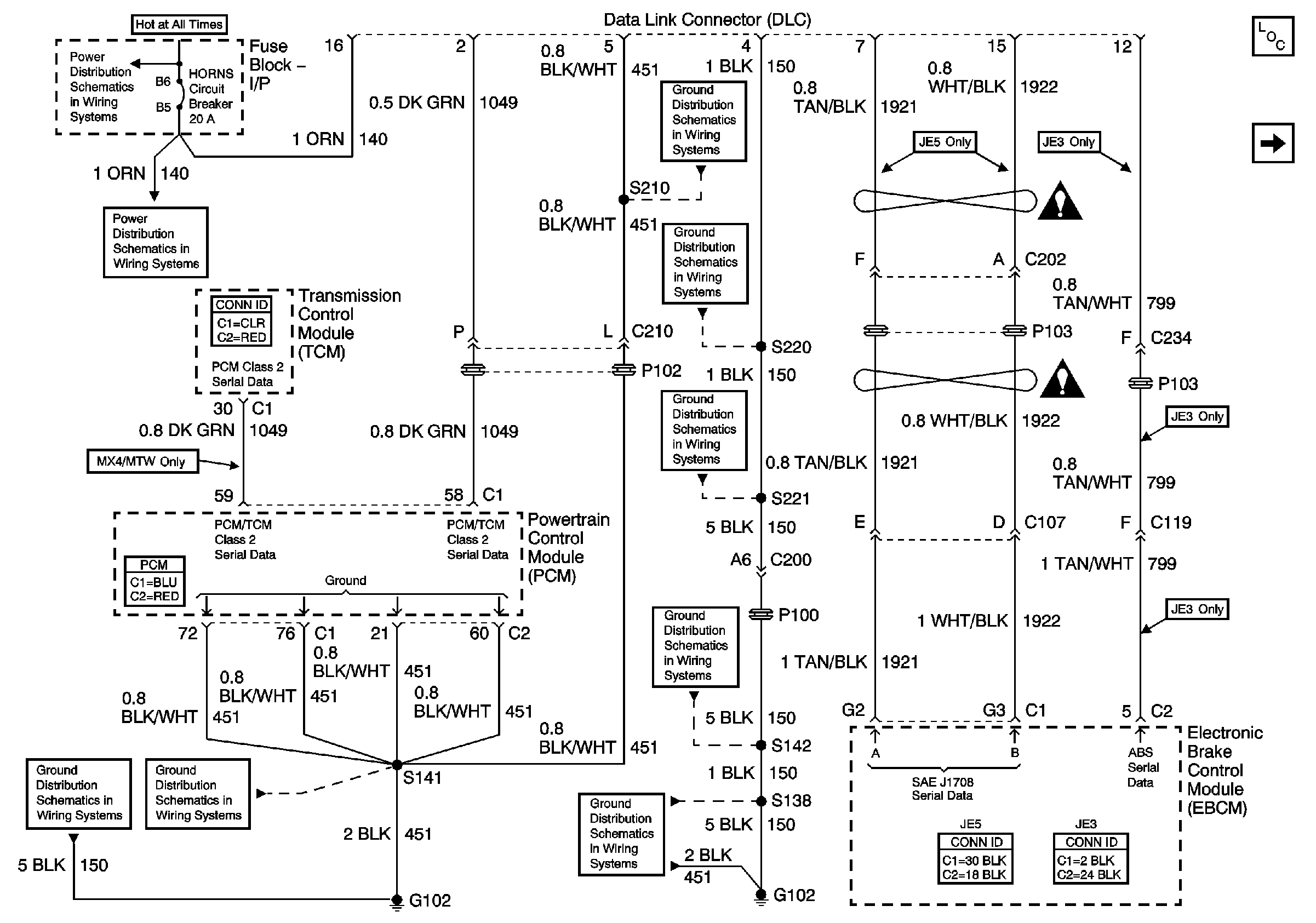
🢒 Data LInk Connector (DCL) Schematics - L18
Data LInk Connector (DCL) Schematics - L18
L18
Master Electrical Component List
Data LInk Connector (DCL) Schematics - Terminals 6,7,12 and 15 LG5
Data Link Communications Schematic Icons
Data Link Communications Schematic Icons
02Ground Distribution Schematics - S141 and S210 L18
02Ground Distribution Schematics - G108, and S220 L18
Ground Distribution Schematics - G207, G208, and S221 L18
Ground Distribution Schematics - S142, S178, S179, S405 and S409 L18
Ground Distribution Schematics - G102, and S138 L18
Battery and BRK, HORNS, and STOP LP Circuit Breakers, HD LP SW, HORN/STOP and IGN SW 1 Fuses
Power Distribution Schematics - HAZ, Horns, PNL, STOP LP and TL/MKR Circuit Breakers
Ground Distribution Schematics - G102, and S138 L18
02Ground Distribution Schematics - S141 and S210 L18