GM Service Manual Online
For 1990-2009 cars only
Makes
🢒
Chevrolet
🢒
2000
🢒
Chevrolet C-Series Medium Duty Truck C6/C7/C8
🢒 Brake Warning System - Hydraulic Brake
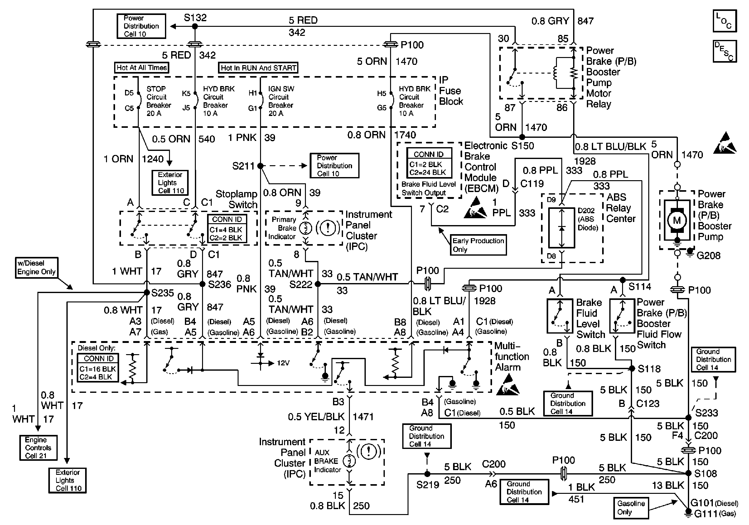
Brake Warning System - Hydraulic Brake
Brake Warning System -- Hydraulic Brake
Hydraulic Brakes Components
Brake Warning System Circuit Description PRIMARY BRAKE Indicator
Handling ESD Sensitive Parts Notice
Handling ESD Sensitive Parts Notice