GM Service Manual Online
For 1990-2009 cars only

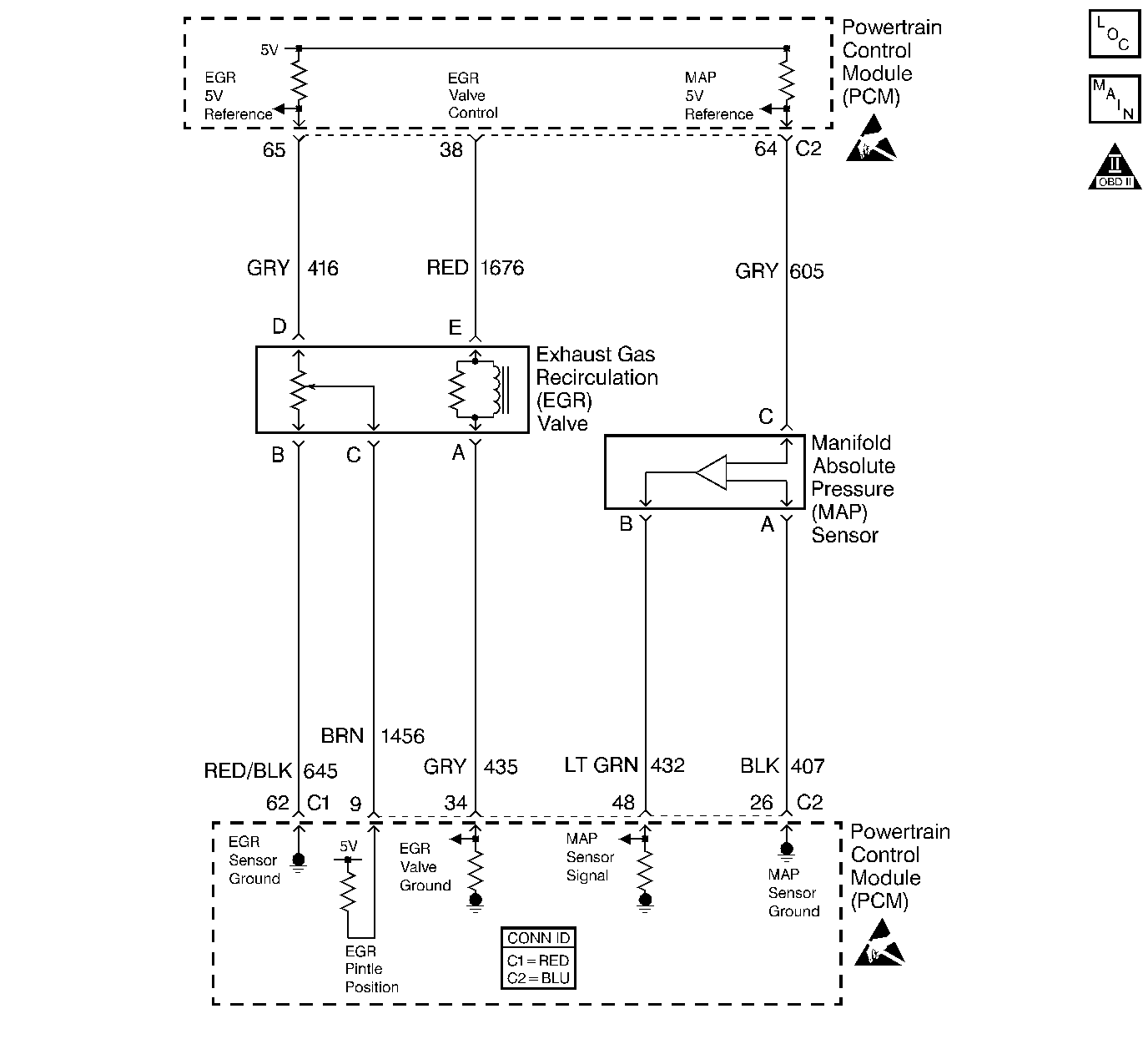
Object Number: 368491  Size: LF
Engine Controls Components
ECT, IAT, and MAP Sensors
Handling ESD Sensitive Parts Notice
Handling ESD Sensitive Parts Notice

Circuit Description

The manifold absolute pressure (MAP) sensor is mounted in front of the intake manifold. The MAP sensor measures pressure changes within the intake manifold, which is an indication of engine load. The MAP sensor has a 5.0 volt reference, a ground and a signal circuit. The MAP sensor contains diaphragm which changes resistance based on pressure. When manifold pressure is low (high vacuum) sensor output voltage is low. When manifold pressure is high (low vacuum) sensor output voltage is high. MAP sensor voltage (depending on altitude) can range from 1.0-1.5 volts at idle (high vacuum) to 4.0-4.9 volts at wide open throttle (low vacuum). When the PCM senses a signal voltage higher than the normal operating range of the sensor.

Conditions for Running the DTC

    • No TP sensor DTCs are set.
    • The engine is running.
    • TP sensor is more than 0 percent when engine speed is less than 600 RPM.
    • TP sensor is more than 20 percent when engine speed is more than 600 RPM.

Conditions for Setting the DTC

    • The ignition voltage is between 10 and 11 volts.
    • The MAP voltage is more than 4.34 volts for more than 1 second.

Action Taken When the DTC Sets

    • The PCM turns on the malfunction indicator lamp (MIL) on the second consecutive drive trip that the diagnostic runs and fails.
    • The PCM will record operating conditions at the time the diagnostic fails. The first time the diagnostic fails, this information will be stored in Failure Records. If the diagnostic reports a failure on the second consecutive drive trip, the operating conditions at the time of failure will be written to Freeze Frame and the Failure record will be updated.
    • The PCM will use TP sensor values to calculate MAP.

Conditions for Clearing the MIL/DTC

       Important: If the last failure was during a non-typical driving condition, the MIL may remain ON longer than 3 drive trips. Review Freeze Frame and Failure Records for the last failure conditions.

    • The PCM turns the MIL OFF after 3 consecutive drive trips when the test has Run and Passed and not Failed.
    • A history DTC will clear if no fault conditions have been detected for 40 warm-up cycles (coolant temperature has risen 22°C (40°F) from the startup coolant temperature and the engine coolant temperature exceeds 70°C (160°F) during the same ignition cycle.
    • Use the scan tool Clear Information function.
    • A last test failed (Current DTC) will clear when the diagnostic runs and does not fail.
    • Disconnect the PCM battery feed for 30  seconds.

Diagnostic Aids

    • An intermittent ground in the MAP signal or the 5 volt reference circuit results in a DTC P1106.
    • With the ignition ON and the engine OFF, the manifold pressure is equal to atmospheric pressure with the signal voltage high. The PCM uses this information as an indication of the vehicle's altitude. Comparison of this reading with a known good vehicle using the same sensor is a good way to check accuracy of a suspect sensor. Readings should be the same ±0.4 volts.
    • An intermittent open in the MAP sensor signal circuit or the 5 volt reference circuit will result in a DTC P1107.
    • The PCM 5 volt reference circuits are internally connected within the PCM. If all the MAP sensor circuits check to be OK, inspect all PCM 5 volt reference component/circuits for a malfunction.

       Important: The electrical connector must remain securely fastened.

    • Inspect the electrical connector.

       Important: After removing the MAP sensor from the intake manifold, replace the MAP sensor to intake manifold seal.

    • Remove the MAP sensor. Twist sensor by hand (only) to check for intermittent connections. Output changes more than 0.1 volt indicates a bad connector or connection. If OK, replace sensor. Refer to Manifold Absolute Pressure Sensor Replacement .
    • For further diagnostic aids, refer to Symptoms .

Test Description

The numbers below refer to the step numbers on the diagnostic table.

  1. This step determines if the malfunction is present.

  2. Using the Freeze Frame and Failure Records data may aid in locating an intermittent condition. If you cannot duplicate the DTC, the information included in the Freeze Frame and Failure Records data can help determine how many miles since the DTC set. The Fail Counter and Pass Counter can also help determine how many ignition cycles the diagnostic reported a pass and a fail. Operate the vehicle within the same Freeze Frame conditions (RPM, load, vehicle speed, temperature etc.) that you observed. This will isolate when the DTC failed. For any test that requires probing the PCM or component harness connectors, use the connector test adapter kit. Using this kit prevents any damage to the harness connector terminals.

  3. This step checks whether the signal circuit is shorted to a voltage.

  4. This step checks whether a ground circuit is available at the MAP sensor. For any test that requires probing the PCM or component harness connectors, use the connector test adapter kit. Using this kit will prevent any damage to the harness connector terminals.

  5. Remove the MAP sensor and check if vacuum is available to the sensor. Also, inspect the MAP sensor seal for nicks and cuts.

Step

Action

Values

Yes

No

1

Did you perform the Powertrain On-Board Diagnostic (OBD) System Check?

--

Go to Step 2

Go to Powertrain On Board Diagnostic (OBD) System Check

2

Important: If the engine idle is rough, unstable or incorrect, repair the idle condition before using this table. Refer to Symptoms .

Monitor the MAP sensor voltage on the Engine 1 Data List on the scan tool.

Is the MAP sensor voltage above the specified value?

4.3 V

Go to Step 4

Go to Step 3

3

  1. Turn ON the ignition, with the engine OFF.
  2. Review the Freeze Frame and Failure Records data for this DTC and observe the parameters.
  3. Turn OFF the ignition for 15 seconds.
  4. Start the engine.
  5. Operate the vehicle within the conditions required for this diagnostic to run, and as close to the conditions recorded in the Freeze Frame and Failure Records as possible. Special operating conditions that you need to meet before the PCM will run this diagnostic, where applicable, are listed in Conditions for Running the DTC.
  6. Select the Diagnostic Trouble Code (DTC) option, the Specific DTC option, then enter the DTC number using the scan tool.

Does the scan tool indicate that this diagnostic failed this ignition?

--

Go to Step 4

Go to Diagnostic Aids

4

  1. Turn OFF the ignition.
  2. Disconnect the MAP sensor electrical connector.
  3. Turn ON the ignition, with the engine OFF.
  4. Observe the MAP sensor voltage displayed on the scan tool.

Is the MAP sensor voltage below the specified value?

1.0 V

Go to Step 5

Go to Step 6

5

Probe the sensor ground circuit with a test lamp J 35616-200 to B+.

Is the test lamp illuminated?

--

Go to Step 7

Go to Step 9

6

  1. Inspect the MAP sensor signal circuit for a short to voltage or a short to the 5.0 volt reference circuit.
  2. Repair the MAP sensor signal circuit if the circuit is shorted. Refer to Wiring Repairs in Wiring Systems.

Is the MAP sensor signal circuit shorted?

--

Go to Step 15

Go to Step 11

7

Measure the voltage at the 5 volt reference circuit to the battery ground using a DMM.

Is the voltage near the specified value?

5.0 V

Go to Step 8

Go to Step 14

8

Inspect for a plugged or leaking vacuum supply to the MAP sensor.

Is the vacuum supply OK?

--

Go to Step 12

Go to Step 13

9

  1. Inspect for a poor sensor ground terminal connection at the PCM connector located on the same side as the manufacturer's logo.
  2. Replace the faulty terminal if a problem is found. Refer to Wiring Repairs in Wiring Systems.

Did the terminal require replacement?

--

Go to Step 15

Go to Step 10

10

  1. Check continuity of the MAP sensor ground circuit.
  2. Repair the open or the poor connection if the MAP sensor ground circuit measures over the specified value. Refer to Wiring Repairs in Wiring Systems.

Did you find and correct the condition?

5 ohms

Go to Step 15

Go to Step 11

11

Replace the PCM. Refer to Powertrain Control Module Replacement .

Is the action complete?

--

Go to Step 15

--

12

Replace the MAP sensor. Refer to Manifold Absolute Pressure Sensor Replacement .

Did you complete the replacement?

--

Go to Step 15

--

13

Repair the faulty vacuum supply.

Is the action complete?

--

Go to Step 15

--

14

Repair the 5.0 volt reference circuit for a short to voltage.

Is the action complete?

--

Go to Step 15

--

15

  1. Select the Diagnostic Trouble Code (DTC) option and the Clear DTC Information option using the scan tool.
  2. Idle the engine at the normal operating temperature.
  3. Select the Diagnostic Trouble Code (DTC) option and the Specific DTC option, then enter the DTC number using the scan tool.
  4. Operate the vehicle within the Conditions for Running the DTC as specified in the supporting text, if applicable.

Does the scan tool indicate that this test ran and passed?

--

Go to Step 16

Go to Step 2

16

Select the Capture Info option and the Review Info option using the scan tool.

Does the scan tool display any DTCs that you have not diagnosed?

--

Go to the applicable DTC table

System OK