GM Service Manual Online
For 1990-2009 cars only

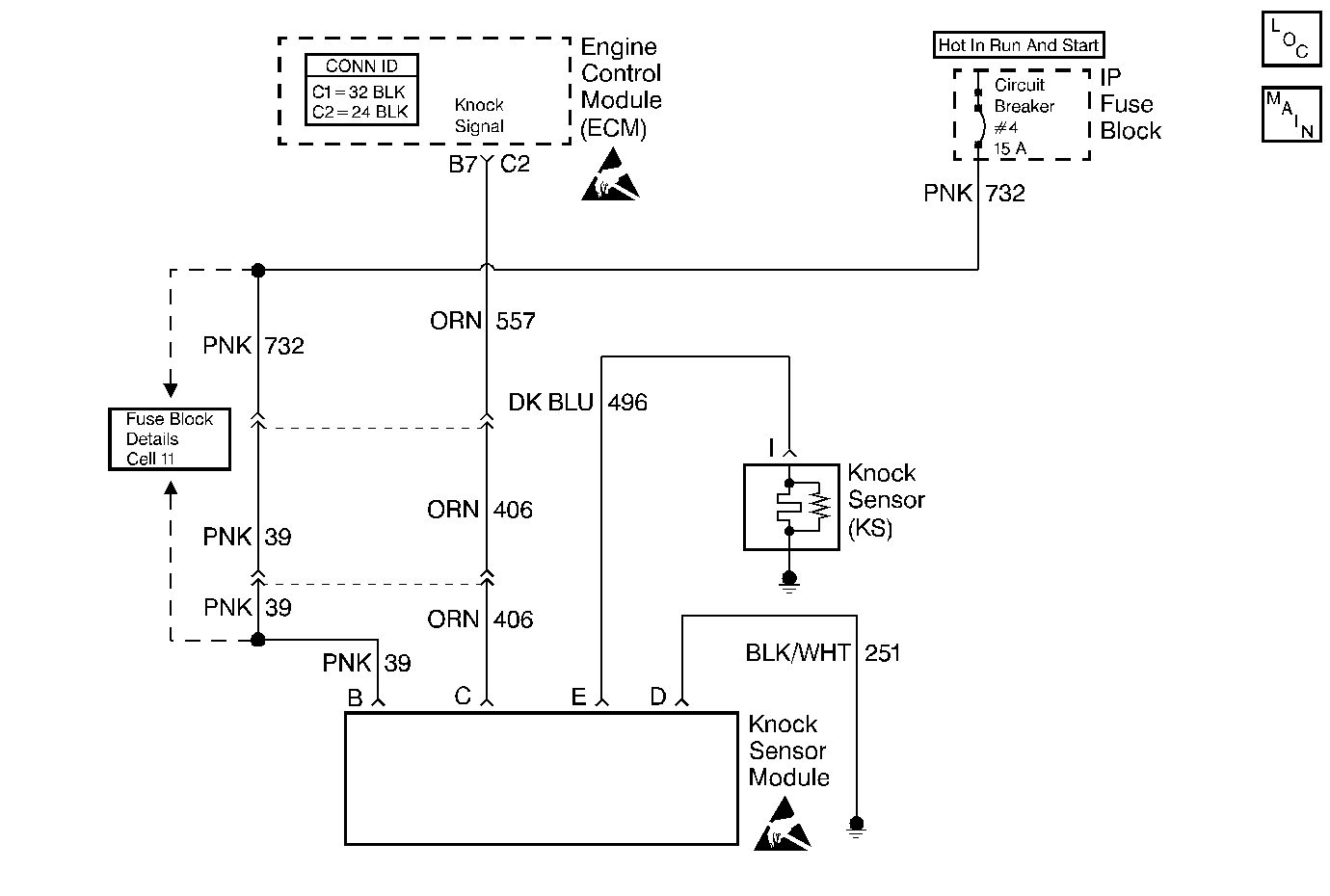
Object Number: 343613  Size: MF
Engine Controls Components
Cell 20: 6.0L Gasoline (VIN P) Governor Module, Knock Sensor, EGR Valve
Handling ESD Sensitive Parts Notice
Handling ESD Sensitive Parts Notice

Circuit Description

A module that sends a voltage signal to the ECM accomplishes the Knock Sensor (KS) system control. As the KS detects an engine knock, the voltage from the KS module to the ECM drops. This signals the ECM to retard the timing. The ECM will retard the timing when a knock is detected and RPM is above about 900 RPM.

The ECM continually monitors the voltage on a knock sensor signal circuit terminal B7 if a knock signal (low voltage) is detected but for less than 5 seconds the KS system is considered operational.

Conditions for Setting

The ECM detects a low voltage at knock sensor signal circuit terminal B7 for longer than 5 seconds with the engine running.

Or

Once per start up if a low signal voltage is detected for more than 5 seconds or a signal voltage remains high, a functional check will be performed. In order to perform this, the ECM advances the spark timing when the engine coolant temperature is above 95°C (194°F) and the engine is under heavy load (near WOT). The ECM then checks the signal voltage at B7 in order to see if a knock is detected. If no knock is detected, the MIL will remain ON until the ignition is turned OFF or until a knock signal is detected.

Action Taken When the DTC Sets

The Malfunction Indicator Lamp (MIL) will illuminate.

Conditions for Clearing the MIL/DTC

The conditions for the fault are no longer present and 50 ignition cycles have passed with no further faults or the ignition switch is turned OFF and the battery feed voltage is removed for 10 seconds.

Diagnostic Aids

If you can hear a knock, repair the internal engine problem.

A faulty connection at the knock sensor at the KS module or at the ECM can cause a DTC 43. Also check the knock sensor signal circuit for a possible open or a short to a ground.

Refer to Intermittent Conditions .

Test Description

The numbers below refer to the step numbers on the Diagnostic Table.

  1. If the conditions for a DTC 43 exist, the scan tool will always display Yes. There should not be a knock at idle unless an internal engine problem or a system problem exists.

  2. This test will determine if the system is functioning at this time. Usually a knock signal can be generated by tapping on the right exhaust manifold. If no knock signal is generated, try tapping on the block close to the area of the sensor.

  3. This step checks the ground circuit to the module. An open ground will cause the voltage on the knock sensor signal circuit to be about 12 volts which would cause the DTC 43 functional test to fail.

  4. Connecting the knock sensor circuit with a test lamp to 12 volts should generate a knock signal. This will determine if the KS module is operating correctly.

  5. Because a DTC 43 sets when the signal voltage on the knock sensor signal circuit remains low, this test should cause the signal on the knock sensor signal circuit to go high. The ECM should see the 12 volts signal as no knock if the ECM and wiring are OK.

  6. This test will determine if the knock signal is being detected on the knock sensor circuit or if the KS module is at fault.

DTC 43 - Knock Sensor (KS) Circuit Error

Step

Action

Value(s)

Yes

No

1

Did you perform the On-Board Diagnostic (OBD) System Check?

--

Go to Step 2

Go to Powertrain On Board Diagnostic (OBD) System Check

2

  1. Install a scan tool.
  2. Start the engine.

Does the scan tool indicate a knock signal?

--

Go to Step 6

Go to Step 3

3

  1. Tap the engine block in the area of the knock sensor with the engine still running.
  2. Observe the scan tool.

Does the scan tool indicate a knock signal indicated?

--

Refer to Diagnostic Aids

Go to Step 4

4

  1. Disconnect the knock sensor module.
  2. Connect a test lamp to B+ and the engine ground circuit at the knock sensor module connector.

Is the test lamp ON?

--

Go to Step 5

Go to Step 14

5

  1. Reconnect the knock sensor module.
  2. Disconnect the knock sensor.
  3. Momentarily connect the test lamp to the knock sensor circuit with the engine still running and the test lamp still connected to B+.
  4. Observe the scan tool.

Is a knock signal indicated each time the test lamp is connected to the knock sensor circuit?

--

Go to Step 12

Go to Step 9

6

  1. Disconnect the knock sensor module with the engine still running.
  2. Connect a test lamp to B+ and to the knock signal circuit.
  3. Observe the scan tool.

Does the scan tool indicate a knock signal after the specified value?

5 seconds

Go to Step 18

Go to Step 7

7

  1. Turn the ignition ON leaving the engine OFF.
  2. Connect a test lamp to the ignition feed circuit at the knock sensor module connector and to a ground.

Is the test lamp ON?

--

Go to Step 8

Go to Step 15

8

  1. Remove the knock sensor circuit from the harness connector.
  2. Reconnect the knock sensor module.
  3. Start the engine and allow the engine to idle.
  4. Observe the scan tool.

Does the scan tool indicate a knock signal?

--

Go to Step 13

Refer to Diagnostic Aids

9

  1. Check for an open in the knock sensor circuit.
  2. If you find a problem, repair as necessary.

Did you find a problem?

--

Go to Step 21

Go to Step 10

10

  1. Check for a short to ground in the knock sensor circuit.
  2. If you find a problem, repair as necessary.

Did you find a problem?

--

Go to Step 21

Go to Step 11

11

  1. Check for a faulty connection at the knock sensor module.
  2. If a problem is found, repair as necessary.

Was a problem found?

--

Go to Step 21

Go to Step 17

12

  1. Check for a faulty connection at the knock sensor.
  2. If you find a problem, repair as necessary.

Did you find a problem?

--

Go to Step 21

Go to Step 16

13

  1. Check for a poor connection at the knock sensor module.
  2. If you find a problem, repair as necessary.

Did you find a problem?

--

Go to Step 21

Go to Step 17

14

Repair the open in the knock sensor module ground circuit.

Is the action complete?

--

Go to Step 21

--

15

Repair the open in the ignition feed circuit.

Is the action complete?

--

Go to Step 21

--

16

Replace the knock sensor.

Is the action complete?

--

Go to Step 21

--

17

Replace the knock sensor module.

Is the action complete?

--

Go to Step 21

--

18

  1. Check for an open in the knock sensor circuit.
  2. If you find a problem, repair as necessary.

Did you find a problem?

--

Go to Step 21

Go to Step 19

19

  1. Check for a short to ground in the knock sensor circuit.
  2. If you find a problem, repair as necessary.

Did you find a problem?

--

Go to Step 21

Go to Step 20

20

Replace the ECM.

Is the action complete?

--

Go to Step 21

--

21

  1. Clear the DTCs. Refer to Clearing DTCs.
  2. Start the engine and allow the engine to idle at the normal operating temperature.
  3. Operate the vehicle within the conditions for setting this DTC as specified in the supporting text.

Did the DTC reset?

--

Go to Step 2

Go to Step 22

22

Are any DTCs stored which you have not diagnosed?

--

Go to the Applicable DTC Table

System OK