GM Service Manual Online
For 1990-2009 cars only
Makes
🢒
Chevrolet
🢒
2002
🢒
Chevy C Cab/Chassis HD (GMT 400)
🢒
Body and Accessories
🢒
Power Take-Off
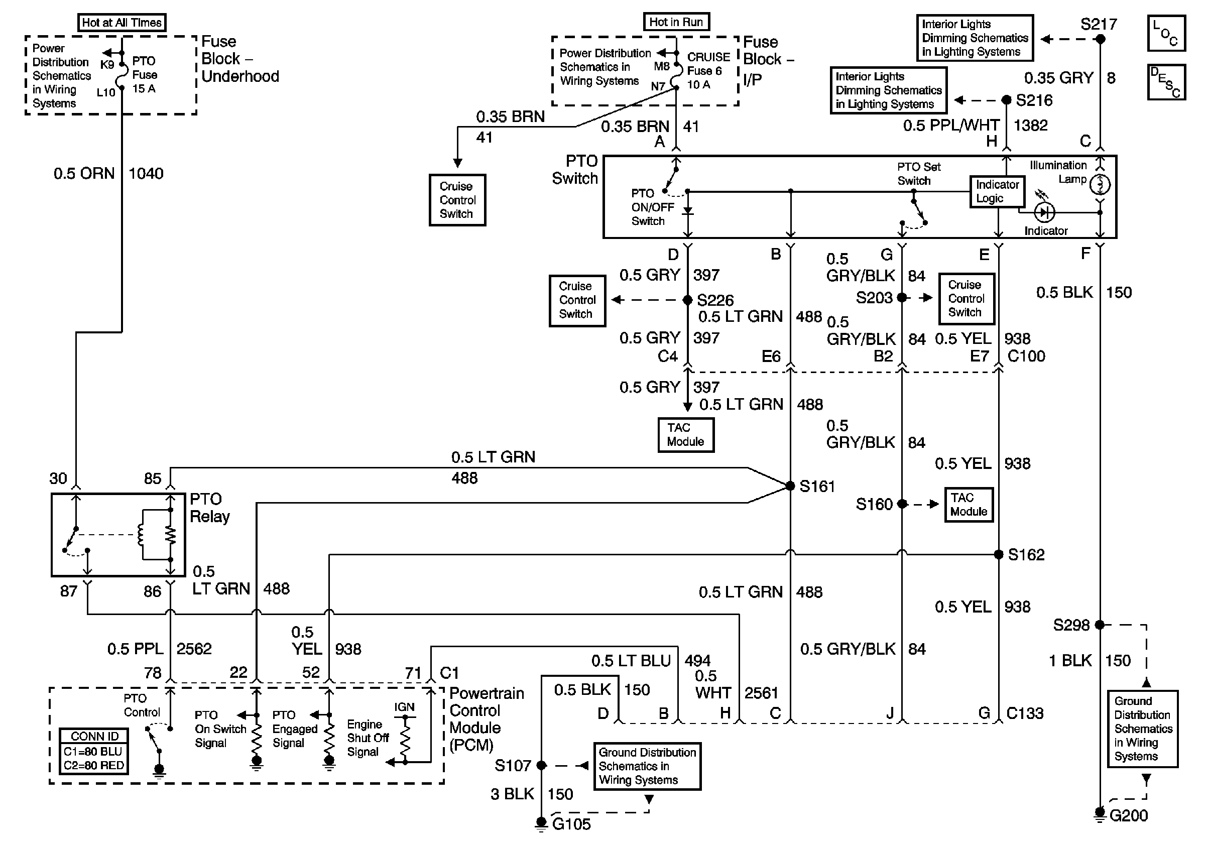
🢒 Power Take-Off (PTO) Schematics
Master Electrical Component List
Power Take-Off (PTO) Description and Operation
Battery and Underhood Fuse Block
TAC Cruise Control Inputs and PTO Interfaces
ABS, Blower, Stop-Haz, and IGN B Fuses and Ignition Switch
Instrument Lamps Dimming Circuit
Instrument Lamps Dimming Circuit
TAC Cruise Control Inputs and PTO Interfaces
TAC Cruise Control Inputs and PTO Interfaces
G200
TAC Cruise Control Inputs and PTO Interfaces
TAC Cruise Control Inputs and PTO Interfaces
G105, L18, All except Ignition Coils