GM Service Manual Online
For 1990-2009 cars only
Makes
🢒
Chevrolet
🢒
2005
🢒
Chevy C Cab/Chassis HD (GMT 400)
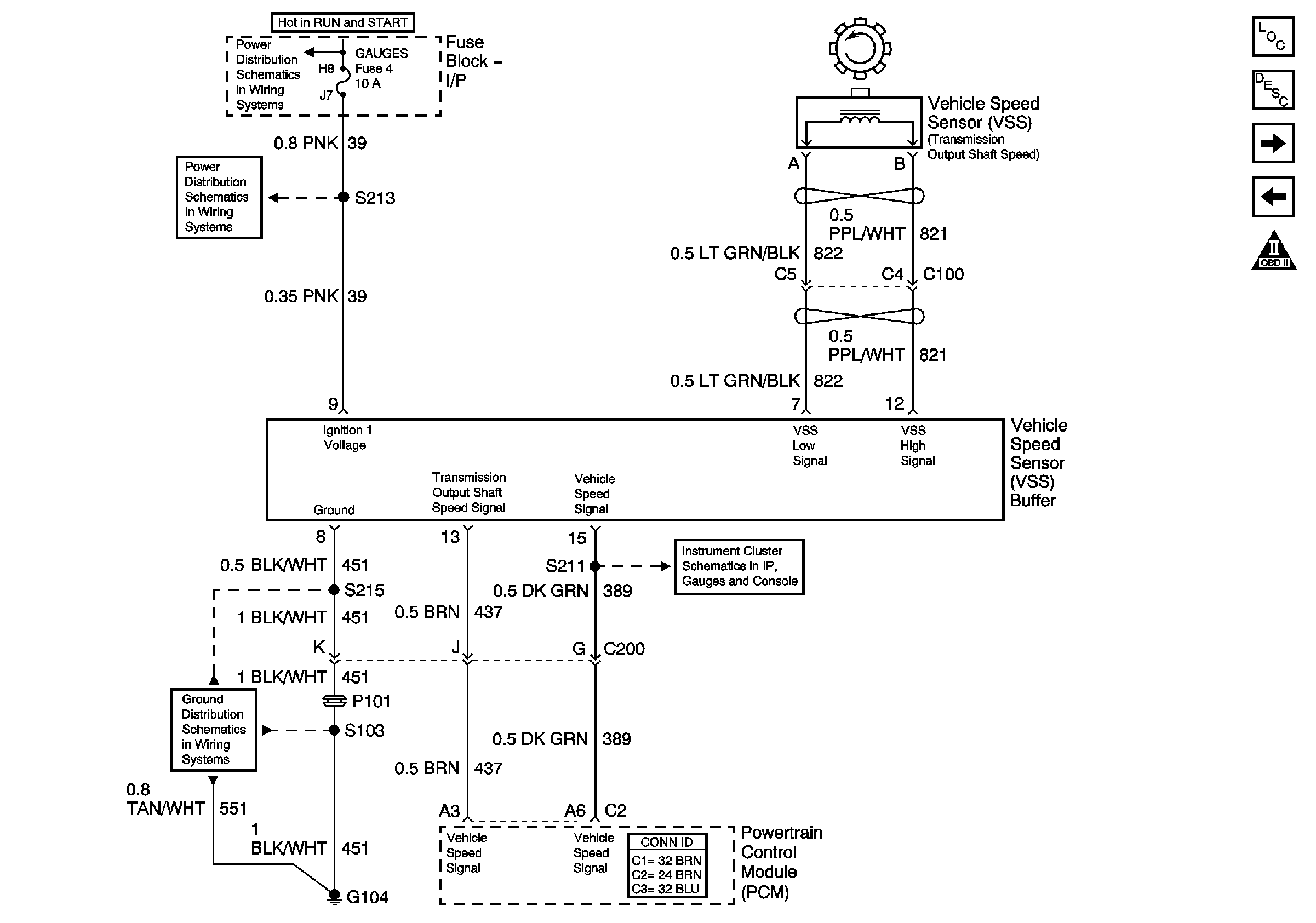
🢒 L65 Vehicle Speed Sensor Circuit
L65 Vehicle Speed Sensor Circuit
VSS Circuit
Master Electrical Component List
L65 CKP and Injection Timing Stepper Motor
L65 Acc. Ped. Pos. Sen., Stoplamp Sw., Cruise Control Switch Inputs
OBD II Symbol Description Notice
Gauges and Turn-B/U Fuses
IGN A Fuse and Ignition Switch
Fuel Gauge, Tachometer, and Speedometer
G104 (L65)