GM Service Manual Online
For 1990-2009 cars only

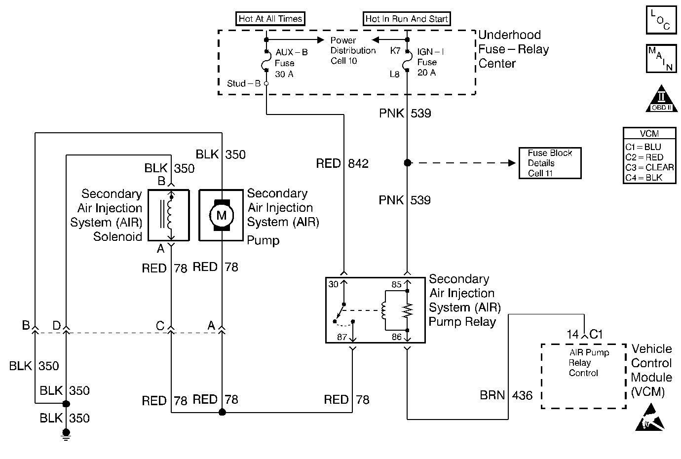
Object Number: 195865  Size: MF
AIR/EVAP - Comp Loc Figure
Secondary Air Injection Controls
OBD II Symbol Description Notice
Handling ESD Sensitive Parts Notice

Circuit Description

A fused ignition voltage is supplied to the AIR Pump Relay. The VCM controls the AIR Pump by grounding the AIR Pump Relay Control circuit. This energizes the relay and supplies voltage to the AIR Pump and the AIR Solenoid. When the fuel system goes into Closed Loop, the VCM opens the ground to the AIR Control circuit.

Diagnostic Aids

An AIR Pump that is stuck on could cause a fuel trim lean code.

An AIR Solenoid or AIR Shut Off Valve that is stuck open could allow the exhaust system to draw air in unintentionally through the AIR System.

An AIR supply hose that is melted before the check valve could indicate exhaust gas back-flow past the check valve.

Low AIR System volume may cause a DTC P1415, P1416 or an intermittent complaint. Also check for the following conditions:

    • Pinched, kinked, or restricted AIR pipes, hoses or fittings
    • Leaks, holes, loose fittings or hoses
    • Restricted or obstructed AIR Pump inlet

An intermittent may be caused by a poor connection, rubbed through wire insulation, or a broken wire inside the insulation.

Thoroughly check any circuitry that is suspected of causing the intermittent complaint for the following conditions:

    • Backed out terminals
    • Improper mating
    • Broken locks
    • Improperly formed or damaged terminals
    • Poor terminal to wire connections
    • Physical damage to the wiring harness
    • Corrosion
    • Moisture in the connector

Test Description

Number(s) below refer to the step number(s) on the Diagnostic Table.

  1. This step will determine if the AIR System is functioning correctly.

  2. This step will ensure that the VCM is capable of turning the AIR Pump OFF.

  3. This step will determine if the VCM is capable of controlling the AIR Pump Relay.

  4. This step is to check for a short to voltage on the control circuit.

  5. The engine must be running for this test to ensure a vacuum supply to the system.

  6. This step is to check for an AIR Solenoid stuck open.

  7. This step is to ensure the AIR Shut Off Valve closes when the vacuum supply is removed.

  8. This step will determine if the AIR Pump is capable of producing airflow.

  9. An open fuse for the battery feed circuit could be caused by a short to ground in the components operated by the relay. Also check the wiring in the circuits on the switched side of the relay. Refer to Diagnostic Aids.

Step

Action

Value(s)

Yes

No

1

Was the Powertrain On-Board Diagnostic (OBD) System Check performed?

--

Go to Step 2

Go to the A Powertrain On Board Diagnostic (OBD) System Check

2

  1. Install the scan tool.
  2. Start the engine and allow it to run for 2 minutes.
  3. Verify the engine is running at normal operating temperature and is in Closed Loop.
  4. Command ON the AIR Pump with the scan tool.

Does the Short Term Fuel Trim indicate a change of more than the specified value within 30 seconds?

16%

Go to Step 3

Go to Step 4

3

The condition is intermittent.

Are any DTCs stored?

--

Go to applicable DTC table

Go to Diagnostic Aids

4

  1. Turn ON the ignition leaving the engine OFF.
  2. Command ON the AIR Pump with the scan tool.

Is the AIR Pump running?

--

Go to Step 5

Go to Step 9

5

Command OFF the AIR Pump.

Is the AIR Pump running?

--

Go to Step 6

Go to Step 20

6

  1. Turn OFF the ignition.
  2. Disconnect the AIR Pump Relay.
  3. Turn ON the ignition leaving the engine OFF.

Is the Is the air pump running?

--

Go to Step 35

Go to Step 7

7

Probe the AIR Pump Relay Control circuit at the relay connector with the test lamp connected to the B+ terminal.

Is the test lamp ON?

--

Go to Step 8

Go to Step 43

8

  1. Turn OFF the ignition.
  2. Disconnect the VCM C1 connector.
  3. Turn ON the ignition leaving the engine OFF.
  4. Probe the AIR Pump Relay Control circuit at the relay connector with the test lamp connected to the B+ terminal.

Is the test lamp ON?

--

Go to Step 41

Go to Step 47

9

  1. Turn OFF the ignition.
  2. Disconnect the AIR Pump connector.
  3. Check for a poor connection at the AIR Pump. Refer to Diagnostic Aids.

Did you find a problem?

--

Go to Step 33

Go to Step 10

10

  1. Turn ON the ignition leaving the engine OFF.
  2. Connect a test lamp to a ground.
  3. Probe the terminal for the AIR Pump feed circuit on the engine harness side of the AIR Pump connector.
  4. Command ON the AIR Pump with the scan tool.

Is the test lamp ON?

--

Go to Step 11

Go to Step 12

11

  1. Connect a test lamp to the B+ terminal.
  2. Probe the terminal for the AIR Pump ground circuit on the engine harness side of the AIR Pump connector.

Is the test lamp ON?

--

Go to Step 46

Go to Step 34

12

  1. Turn OFF the ignition.
  2. Disconnect the AIR Pump Relay.
  3. Check for a poor connection at the AIR Pump Relay. Refer to Diagnostic Aids.

Did you find a problem?

--

Go to Step 33

Go to Step 13

13

Check for an open in the AIR Pump feed circuit between the AIR Relay and the AIR Pump.

Did you find a problem?

--

Go to Step 33

Go to Step 14

14

  1. Connect a test lamp to a ground.
  2. Probe the terminal for the battery feed circuit at the AIR Pump Relay connector.

Is the test lamp ON?

--

Go to Step 15

Go to Step 36

15

  1. Turn ON the ignition.
  2. Probe the terminal for the ignition feed circuit at the AIR Pump Relay connector with the test lamp to a ground.

Is the test lamp ON?

--

Go to Step 16

Go to Step 37

16

  1. Connect a test lamp to the B+ terminal.
  2. Probe the terminal for the AIR Pump Relay Control circuit at the relay connector.
  3. Command ON the AIR Pump with the scan tool.

Is the test lamp ON?

--

Go to Step 43

Go to Step 17

17

  1. Turn OFF the ignition.
  2. Disconnect the VCM C1 connector.
  3. Check for a poor connection at the VCM. Refer to Diagnostic Aids.

Did you find a problem?

--

Go to Step 33

Go to Step 18

18

Check for an open in the AIR Pump Relay Control circuit between the relay and the VCM.

Did you find a problem?

--

Go to Step 33

Go to Step 19

19

  1. Turn ON the ignition.
  2. Connect a test lamp to a ground.
  3. Probe the terminal for the AIR Pump Relay Control circuit at the relay connector.

Is the test lamp ON?

--

Go to Step 38

Go to Step 47

20

  1. Disconnect the AIR Shut Off Valve output hose at the AIR Shut Off Valve.
  2. Start the engine and allow it to idle.
  3. Command ON the AIR Pump with the scan tool.

Does air flow from the AIR Shut Off Valve?

--

Go to Step 21

Go to Step 23

21

  1. Disconnect the vacuum hose at the AIR Shut Off Valve.
  2. Install a vacuum gauge on the AIR Shut Off Valve vacuum hose.
  3. Command OFF the AIR Pump with the scan tool.

Is vacuum present on the hose?

--

Go to Step 45

Go to Step 22

22

  1. Turn OFF the ignition.
  2. Turn ON the ignition leaving the engine OFF.
  3. Command ON the AIR pump with the scan tool.

Does air flow from the AIR Shut Off Valve?

--

Go to Step 44

Go to Step 30

23

  1. Turn OFF the ignition.
  2. Disconnect the AIR Pump output hose at the AIR Shut Off Valve.
  3. Turn ON the ignition leaving the engine OFF.
  4. Command ON the AIR pump with the scan tool.

Does air flow from the hose?

--

Go to Step 24

Go to Step 31

24

  1. Disconnect the vacuum hose at the AIR Shut Off Valve.
  2. Install a vacuum gauge on the AIR Shut Off Valve vacuum hose.
  3. Start the engine and allow it to idle.
  4. Command ON the AIR Pump with the scan tool

Is the vacuum above the specified value while the AIR Pump is running?

10 in Hg

Go to Step 44

Go to Step 25

25

Check for a leak or restriction in the vacuum hose between the AIR Solenoid and the AIR Shut Off Valve.

Did you find a problem?

--

Go to Step 42

Go to Step 26

26

  1. Remove the vacuum connector at the AIR Solenoid.
  2. Install the vacuum gauge on the source hose coming from the engine.
  3. Measure the vacuum with the engine running.

Is the vacuum above the specified value?

10 in Hg

Go to Step 27

Go to Step 32

27

  1. Turn OFF the ignition.
  2. Disconnect the AIR Solenoid electrical connector.
  3. Check for a poor connection at the AIR Solenoid. Refer to Diagnostic Aids.

Did you find a problem?

--

Go to Step 33

Go to Step 28

28

  1. Turn ON the ignition leaving the engine OFF.
  2. Connect a test lamp to a ground and probe the terminal for the solenoid feed circuit at the connector.
  3. Command ON the AIR Pump with the scan tool.

Is the test lamp ON?

--

Go to Step 29

Go to Step 40

29

  1. Turn OFF the ignition.
  2. Connect a test lamp to B+.
  3. Probe the terminal for the solenoid ground circuit at the connector.

Is the test lamp ON?

--

Go to Step 45

Go to Step 39

30

Check for leaks or restrictions on the following components:

    • AIR Shut Off Valve
    • Hoses
    • Check valves
    • Fittings
    • AIR pipes
    • Exhaust manifolds

Did you find a problem?

--

Go to Step 42

Go to Diagnostic Aids

31

Check for a restriction or an obstruction in the inlet hose of the AIR Pump.

Did you find a problem?

--

Go to Step 42

Go to Step 46

32

Repair the leak or restriction in the vacuum supply hose to the AIR Solenoid.

Is the action complete?

--

Go to Step 48

--

33

Repair the circuit as necessary. Refer to Wiring Repairs in Wiring Systems.

Is the action complete?

--

Go to Step 48

--

34

Repair the open in the AIR Pump ground circuit. Refer to Wiring Repairs in Wiring Systems.

Is the action complete?

--

Go to Step 48

--

35

Repair the short to voltage in the AIR Pump feed circuit. Refer to Wiring Repairs in Wiring Systems.

Is the action complete?

--

Go to Step 48

--

36

Repair the open or short to ground in the battery feed circuit for the AIR Pump Relay. Refer to Wiring Repairs in Wiring Systems.

Is the action complete?

--

Go to Step 48

--

37

Repair the open or short to ground in the ignition feed circuit to the AIR Pump Relay. Refer to Wiring Repairs in Wiring Systems.

Is the action complete?

--

Go to Step 48

--

38

Repair the short to voltage on the AIR Pump Relay Control circuit. Refer to Wiring Repairs in Wiring Systems.

Is the action complete?

--

Go to Step 48

--

39

Repair the open in the AIR Solenoid ground circuit. Refer to Wiring Repairs in Wiring Systems.

Is the action complete?

--

Go to Step 48

--

40

Repair the open in the AIR Solenoid feed circuit. Refer to Wiring Repairs in Wiring Systems.

Is the action complete?

--

Go to Step 48

--

41

Repair the short to ground in the AIR Relay Control circuit. Refer to Wiring Repairs in Wiring Systems.

Is the action complete?

--

Go to Step 48

--

42

Repair as necessary. Refer to Sec Air Injection Check Valve/Pipe Replacement .

Is the action complete?

--

Go to Step 48

--

43

Replace the AIR Pump Relay.

Is the action complete?

--

Go to Step 48

--

44

Replace the AIR Shut Off Valve. Refer to Sec Air Injection Check Valve/Pipe Replacement .

Is the action complete?

--

Go to Step 48

--

45

Replace the AIR Solenoid. Refer to Sec Air Injection Check Valve/Pipe Replacement .

Is the action complete?

--

Go to Step 48

--

46

Replace the AIR Pump. Refer to Secondary AIR Injection Pump Replacement .

Is the action complete?

--

Go to Step 48

--

47

  1. Replace the VCM.
  2. Program the new VCM. Refer to VCM Replacement/Programming .
  3. Perform the VTD Password Learn Procedure. Refer to Password Learn Procedure .
  4. Perform the CKP System Variation Learn Procedure. Refer to CKP System Variation Learn Procedure .

Is the action complete?

--

Go to Step 48

--

48

  1. Install the scan tool.
  2. Start the engine and allow it to run for 2 minutes.
  3. Verify the engine is running at normal operating temperature and is in Closed Loop.
  4. Command ON the AIR Pump with the scan tool.

Does the Short Term Fuel Trim indicate a change of more than the specified value within 30 seconds?

16%

System OK

Go to Step 4