GM Service Manual Online
For 1990-2009 cars only

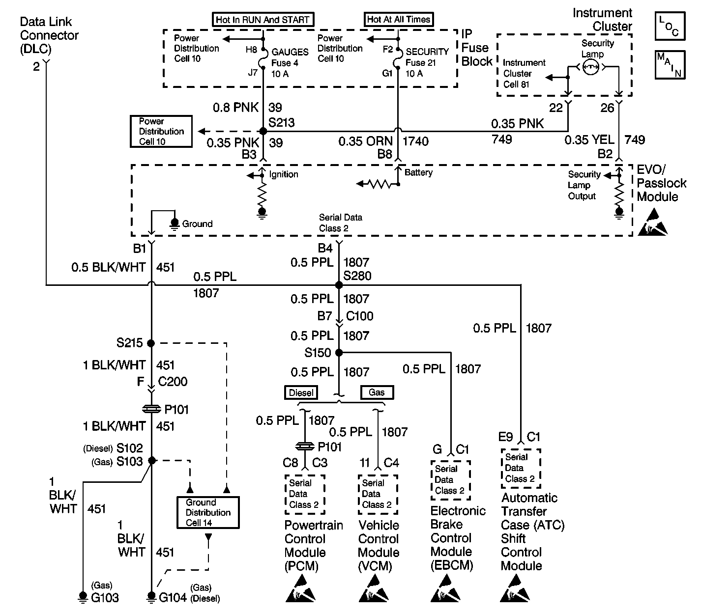
Object Number: 493527  Size: LF
Theft Deterrent System Components
Theft Deterrent System Schematics
Cell 10: Ignition Switch and WIPER Fuse
Cell 10: Ignition Switch and WIPER Fuse
Cell 10: Battery, LIGHTING and DRL-FOG Fuses (w/ ZM9)
Indicator Lamps
Theft Deterrent System Schematic Icons
Cell 14: G103 and G104
Theft Deterrent System Schematic Icons
Theft Deterrent System Schematic Icons
Theft Deterrent System Schematic Icons
Theft Deterrent System Schematic Icons

Circuit Description

The Passlock system is designed to prevent engine operation if the correct key is not used to start the vehicle. The ignition key turns the lock cylinder, cylinder rotation produces an analog voltage code in the Passlock sensor.

The EVO/Passlock module receives this voltage code and is compared to the last learned voltage code. If the codes match, the EVO/Passlock module sends a class 2 message to the VCM/PCM, enabling the fuel injectors.

Diagnostic Aids

You must perform the Diagnsotic System Check prior to diagnosing any symptom or any Diagnostic Trouble Code table. Diagnose the DTC's in the order specified in the Passlock System Displaying DTC list. Failure to do so may result in the following conditions:

    • Extended diagnostic time
    • Incorrect diagnosis
    • Incorrect parts replacement

If a EVO/Passlock module, a passlock sensor, or the VCM/PCM have been replaced, perform the learn procedure before following the Diagnostic System Check.

Important: On vehicles equipped with diesel engines, if you are instructed in any Theft Deterrent System test to start the vehicle you must always wait for the "Wait to Start" indicator to distinguish prior to cranking the engine. This process could take anywhere from 2 to 17 seconds.

Step

Action

Value(s)

Yes

No

1

Connect a scan tool to the data link connector.

Can the scan tool be powered up?

--

Go to Step 2

Go to Step 6

2

Turn the ignition switch to the LOCK position.

Is the SECURITY telltale on?

--

Go to SECURITY Indicator Always On or Flashing

Go to Step 3

3

  1. Set the parking brake.
  2. Reconnect any connectors or components previously disconnected.
  3. Turn the ignition switch to the RUN position.
  4. Monitor the SECURITY telltale for 10 seconds.

Did the SECURITY telltale turn on?

--

Go to Step 4

Go to SECURITY Indicator Inoperative

4

Did the SECURITY telltale turn on and remain on for more than 6 seconds?

--

Go to Step 7

Go to Step 5

5

Does the SECURITY telltale flash?

--

Go to Step 7

Go to Step 9

6

Refer to Diagnostic System Check - Data Link Communications in Wiring Systems.

Is the repair complete?

--

Go to Step 1

--

7

Using the scan tool, test for current and history Passlock DTC(s).

Does the scan tool display "No Communication with Vehicle..."?

--

Go to SECURITY Indicator Always On or Flashing

Go to Step 8

8

Is there any current Passlock DTC or a history B2958 DTC present?

--

Go to Diagnostic Trouble Code (DTC) Displaying

Go to SECURITY Indicator Always On or Flashing

9

Attempt to start the vehicle.

Does the engine crank fast enough to start the vehicle?

--

Go to Step 10

Go to Step 13

10

Using the scan tool, monitor the "passlock code" from the Passlock Data List.

Does the scan tool read "Passlock Code Open"?

--

Go to Engine Cranks But Does Not Start

Go to Step 11

11

Does the engine start and run?

--

System OK

Go to Step 12

12

    • For vehicles equipped with 4.3L engines, refer to Powertrain On Board Diagnostic (OBD) System Check in Engine Controls 4.3L.
    • For vehicles equipped with 5.0L/5.7L engines, refer to Powertrain On Board Diagnostic (OBD) System Check in Engine Controls 5.0L, 5.7L.
    • For vehicles equipped with 6.5L engines, refer to Powertrain On Board Diagnostic (OBD) System Check in Engine Controls 6.5L.
    • For vehicles equipped with 7.4L engines, refer to Powertrain On Board Diagnostic (OBD) System Check in Engine Controls 7.4L.

Is the repair complete?

--

Go to Step 1

--

13

Refer to Starting System Check in Engine Electrical.

Is the repair complete?

--

Go to Step 1

--