GM Service Manual Online
For 1990-2009 cars only
Figure 1:

Gauges


Object Number: 585113  Size: FS
Instrument Cluster Components
Instrument Cluster Circuit Description
Indicator Lamps
GAUGES Fuse
AIR BAG, TURN B/U, CRANK, and TRANS Fuses
GAUGES Fuse
GAUGES Fuse
Indicator Lamps
Handling ESD Sensitive Parts Notice
Indicator Lamps
Indicator Lamps
Indicator Lamps
Generator Controls (Gas)
Handling ESD Sensitive Parts Notice
Handling ESD Sensitive Parts Notice
Handling ESD Sensitive Parts Notice
Handling ESD Sensitive Parts Notice
Fuel Gauge Sender (Single Tank, Gas)
Fuel Gauge Sender (Dual Tank, Gas)
Fuel Gauge Sender(s) (Diesel)
Figure 2:

Indicator Lamps


Object Number: 585120  Size: FS
Instrument Cluster Components
Instrument Cluster Circuit Description
Indicator Lamps (Diesel Only)
Gauges
PK LPS Fuse 9, ILLUM Fuse 14, Headlamp and Panel Dimmer Switch (2 of2)
Cell 76
Instrument Cluster, G103 and G104
Quad Headlamps, Base Headlamps
Indicator Control and Wheel Speed Sensors
Gauges
Gauges
G103 and G104
G104 Diesel
G103 and G104
G103 and G104
Power, GND and DLC
DRL Module, DRL Relay, Headlamps
Quad Headlamps, Base Headlamps
Fuse, DRL Module, Park Brake Switch, I/C
Gauges
Gauges
Handling ESD Sensitive Parts Notice
Figure 3:

Indicator Lamps (Diesel Only)


Object Number: 585124  Size: FS
Instrument Cluster Components
Instrument Cluster Circuit Description
Fuel Gauge Sender (Single Tank, Gas)
Indicator Lamps
Water-in fuel Sensor, Fuel Heater, and Fuel Temperature Sensor
Glow Plug Controls
Engine Coolant
Handling ESD Sensitive Parts Notice
PCM Power, Grounding, MIL and DLC
Passlock ™
Transfer Case Interface and Upshift Indicator
VCM Power, Ground, MIL, and DLC
PCM Power, Grounding, MIL and DLC
PCM Power, Grounding, MIL and DLC
VCM and DLC Power and Grounding, MIL Circuit
VCM and DLC Power and Grounding, MIL Circuit
Figure 4:

Fuel Gauge Sender (Single Tank, Gas)


Object Number: 585128  Size: FS
Instrument Cluster Components
Instrument Cluster Circuit Description
Fuel Gauge Sender (Dual Tank, Gas)
Indicator Lamps (Diesel Only)
Gauges
Handling ESD Sensitive Parts Notice
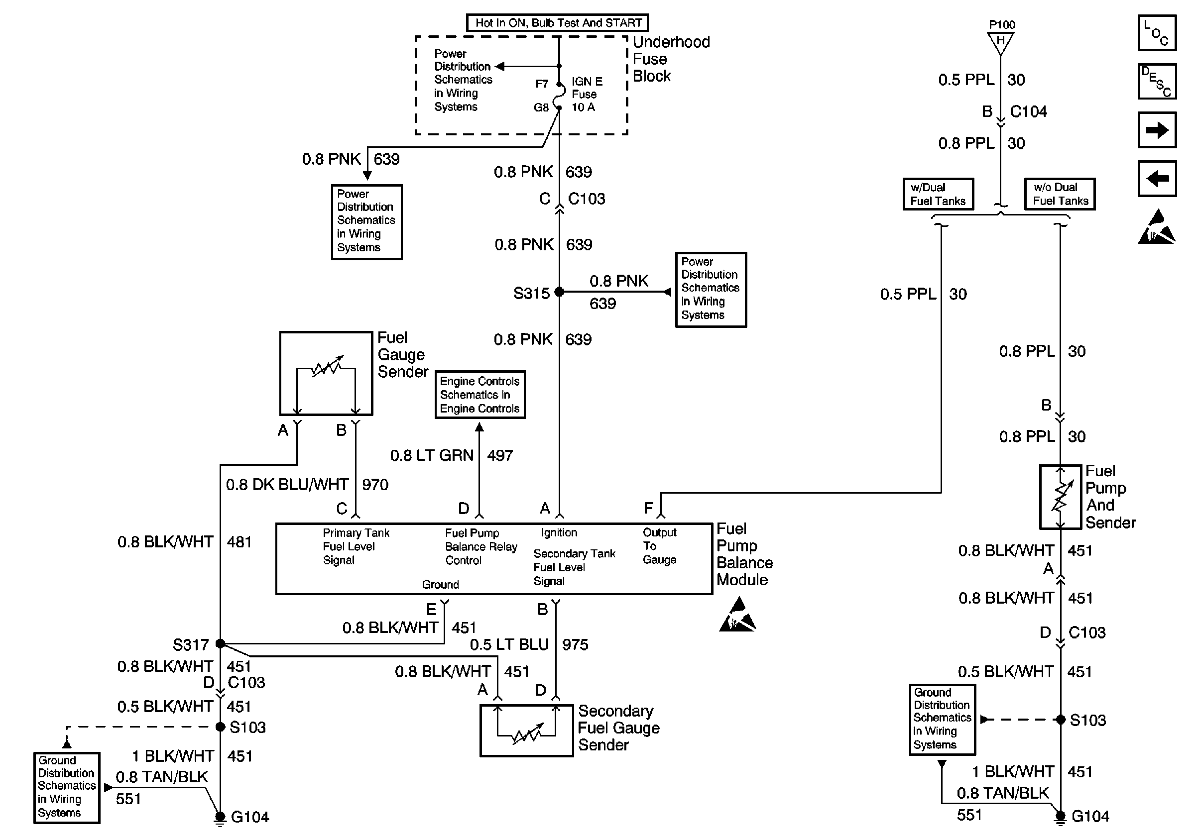
Figure 5:

Fuel Gauge Sender (Dual Tank, Gas)


Object Number: 585134  Size: FS
Instrument Cluster Components
Instrument Cluster Circuit Description
Fuel Gauge Sender(s) (Diesel)
Fuel Gauge Sender (Single Tank, Gas)
IGN E Fuse
Gauges
IGN E Fuse
Handling ESD Sensitive Parts Notice
Handling ESD Sensitive Parts Notice
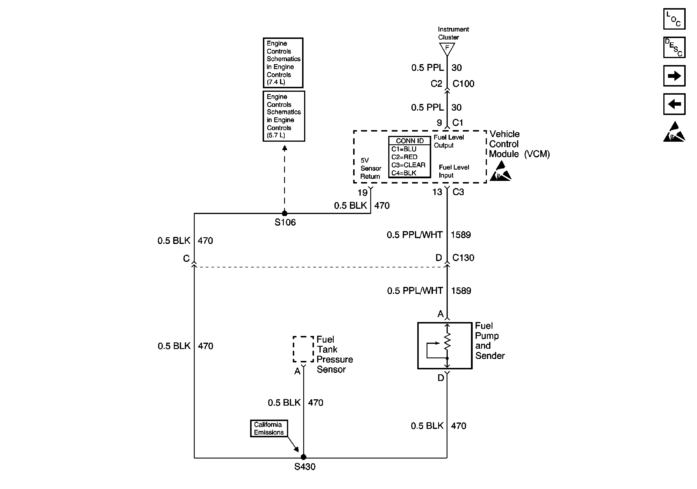
Figure 6:

Fuel Gauge Sender(s) (Diesel)


Object Number: 585137  Size: FS
Instrument Cluster Components
Instrument Cluster Circuit Description
Electronic PRNDL
Fuel Gauge Sender (Dual Tank, Gas)
IGN E Fuse
Gauges
IGN E Fuse
G103 and G104
Handling ESD Sensitive Parts Notice
G103 and G104
Figure 7:

Electronic PRNDL


Object Number: 585147  Size: FS
Instrument Cluster Components
Instrument Cluster Circuit Description
Fuel Gauge Sender(s) (Diesel)
PK LPS Fuse 9, ILLUM Fuse 14, Headlamp and Panel Dimmer Switch (2 of2)
AIR BAG, TURN B/U, CRANK, and TRANS Fuses
PK LPS Fuse 9, ILLUM Fuse 14, Headlamp and Panel Dimmer Switch (2 of2)
Handling ESD Sensitive Parts Notice
G104 Diesel
G103 and G104
G103 and G104
G104 Diesel
G105 (2 of 2)
G105 (1 of 2)
G105 (1 of 2)