GM Service Manual Online
For 1990-2009 cars only
Makes
🢒
Chevrolet
🢒
2000
🢒
Chevy C Pickup - 2WD
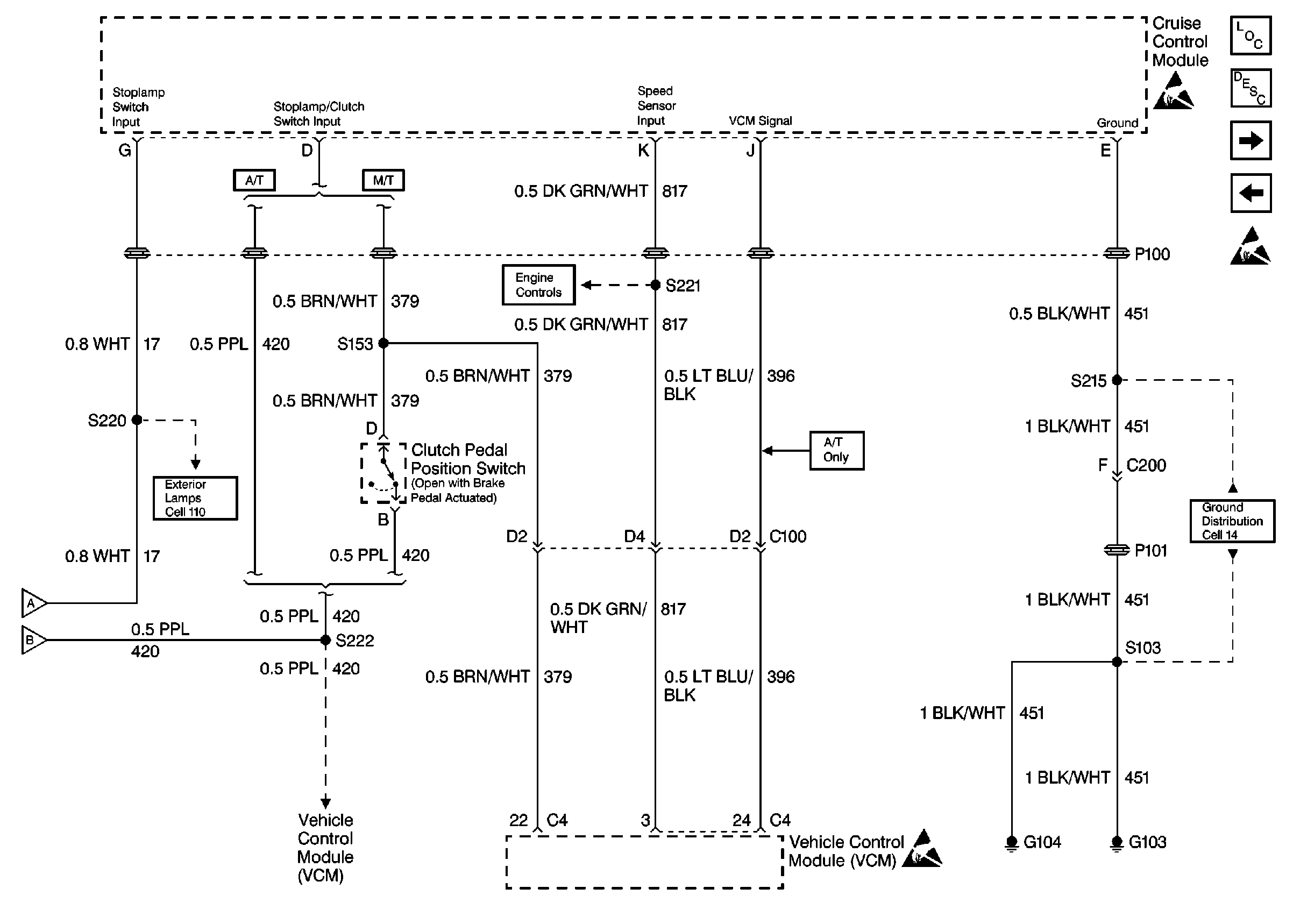
🢒 Cell 34: Cruise Control Module, VCM (Gas) (2 of 2)
Cell 34: Cruise Control Module, VCM (Gas) (2 of 2)
Cell 34: Cruise Control Module, VCM (Gas) (2 of 2)
Cell 34: BRAKE, STOP/HAZ, CRUISE Fuses (Gas) (1 of 2)
Cell 34: BRAKE, STOP/HAZ, CRUISE Fuses (Diesel)
Handling ESD Sensitive Parts Notice
Handling ESD Sensitive Parts Notice
Cell 34: BRAKE, STOP/HAZ, CRUISE Fuses (Gas) (1 of 2)
Cell 34: BRAKE, STOP/HAZ, CRUISE Fuses (Gas) (1 of 2)
Cell 14: G103 and G104
Cell 110: STOP/HAZ Fuse 1, Turn/Hazard Switch, Turn/Hazard Flasher
VSS and Cruise Controls
Handling ESD Sensitive Parts Notice
Cruise Control System Description Gas
Cruise Control Components