GM Service Manual Online
For 1990-2009 cars only
Makes
🢒
Chevrolet
🢒
2000
🢒
Chevy C Pickup - 2WD
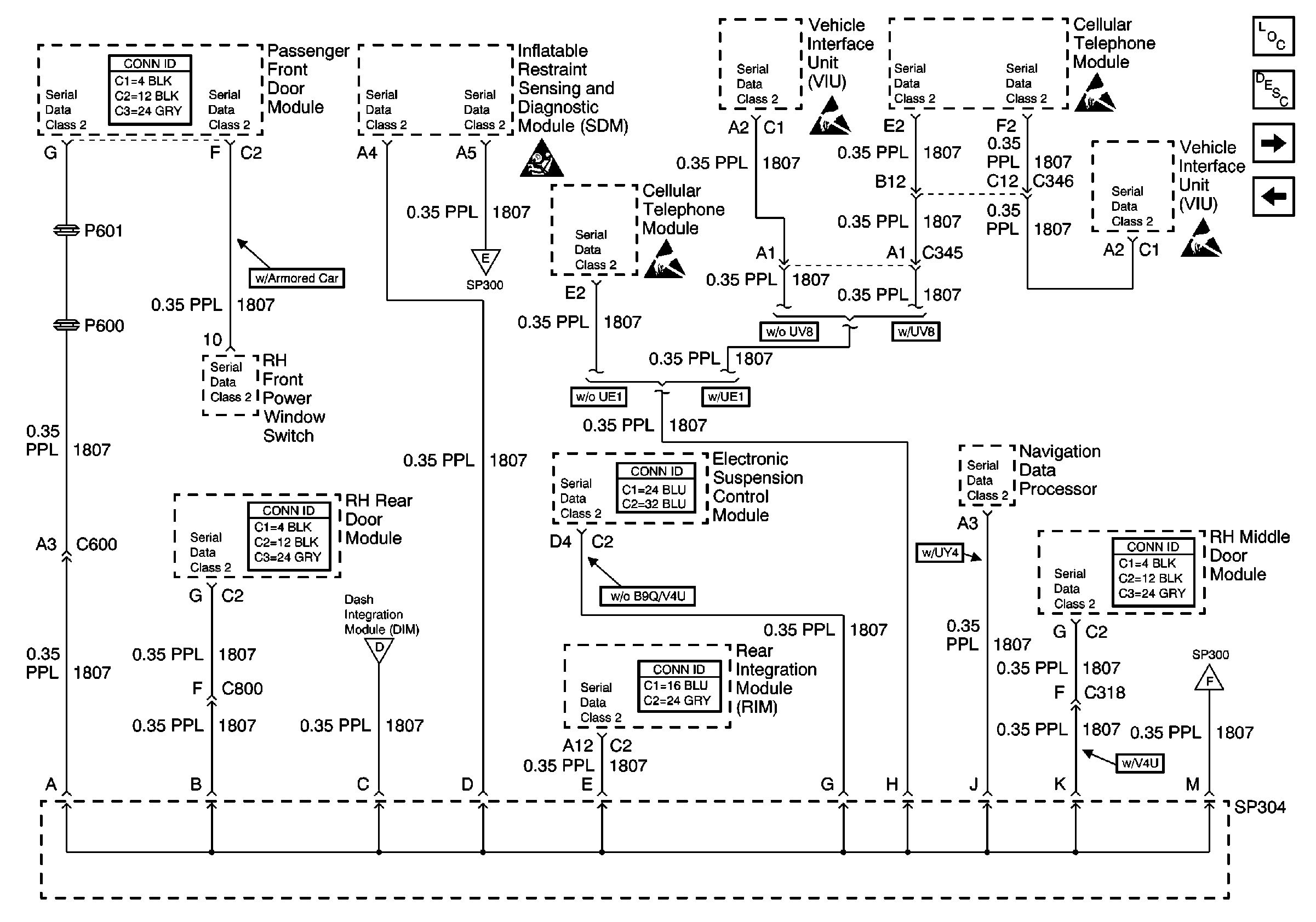
🢒 Serial Data Class 2 (2 of 3)
Serial Data Class 2 (2 of 3)
Serial Data Class 2 (2 of 3)
Serial Data Class 2 (1 of 3)
Serial Data Class 2 (3 of 3)
Serial Data Class 2 (1 of 3)
Serial Data Class 2 (3 of 3)
Data Link Communications Circuit Description
Data Link Communications Components
Serial Data Class 2 (1 of 3)
Handling ESD Sensitive Parts Notice
SIR Handling Caution