GM Service Manual Online
For 1990-2009 cars only
Makes
🢒
Chevrolet
🢒
1997
🢒
Chevy C Pickup - 2WD (CNG)
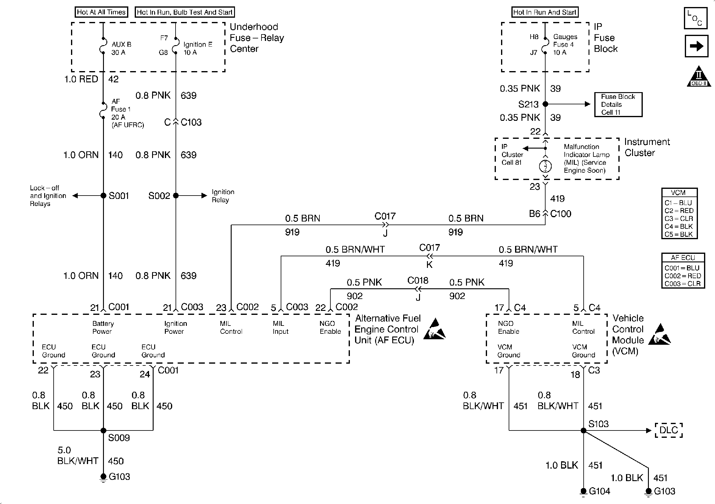
🢒 PWR, GND and DLC - 1997
PWR, GND and DLC - 1997
PWR, GND and DLC - 1997
Handling Electrostatic Discharge Sensitive Parts Notice
Handling Electrostatic Discharge Sensitive Parts Notice
Engine Controls Components
Engine Controls Schematics (PWR, GND and DLC - 1997)
OBDII Symbol Description Notice