GM Service Manual Online
For 1990-2009 cars only
Makes
🢒
Chevrolet
🢒
1999
🢒
Chevy C Silverado - 2WD
🢒
Body and Accessories
🢒
Lighting Systems
🢒 Headlights/Daytime Running Lights (DRL) Schematics
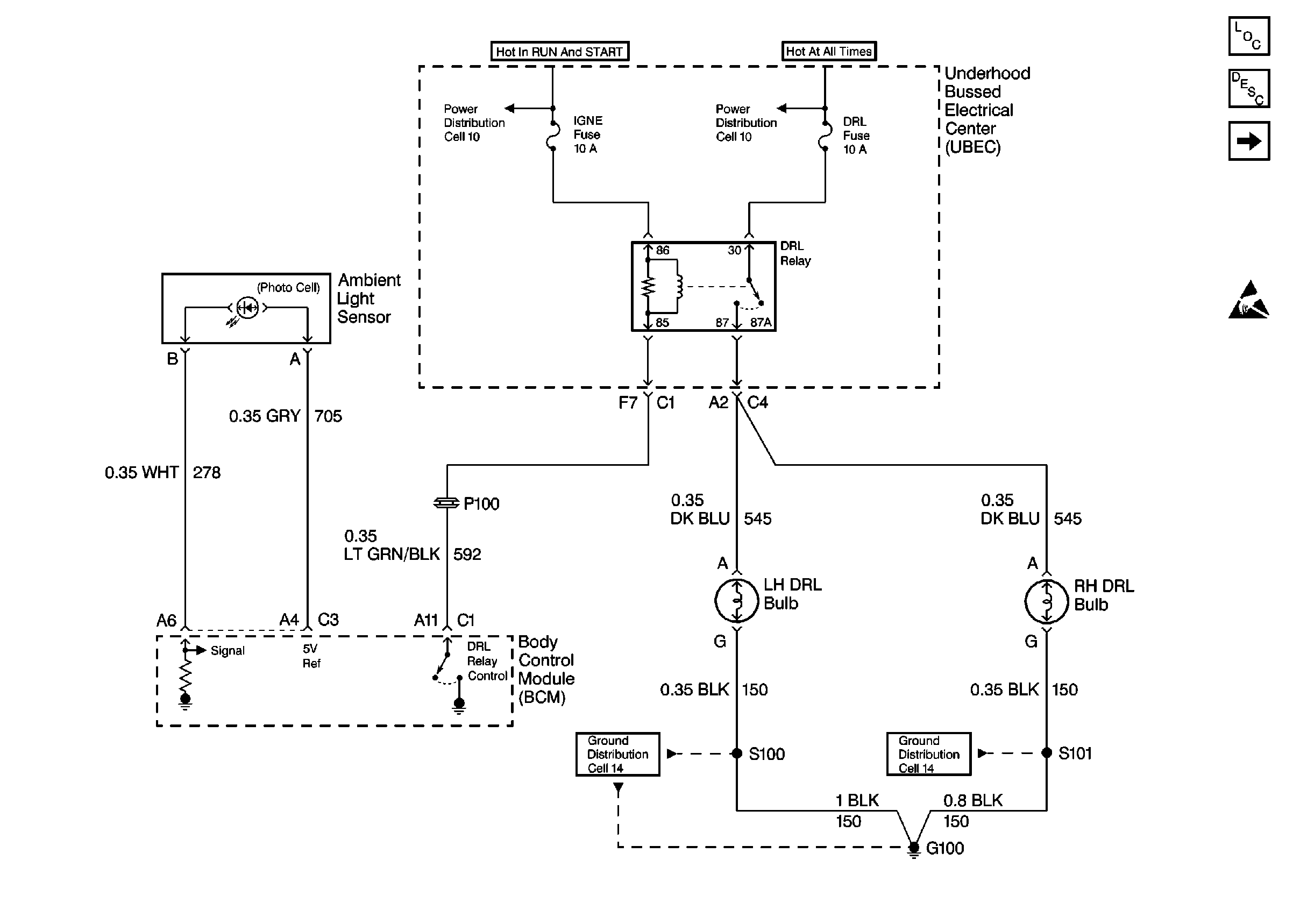
Figure
1:
Cell 102: Underhood Bussed Electrical Center, DRL Lights
Lighting Systems Components
Headlights/Daytime Running Lights (DRL) Circuit Description
Cell 102: Snowplow Option
Handling ESD Sensitive Parts Notice
Cell 10: Underhood Bussed Electrical Center, Secondary Air Injection Pump Relay
Cell 10: A/C Compressor Relay, Auxiliary Power Outlet
Cell 14: RH Fog Lamp, RH Park/Turn Lamp
Cell 14: RH Fog Lamp, RH Park/Turn Lamp
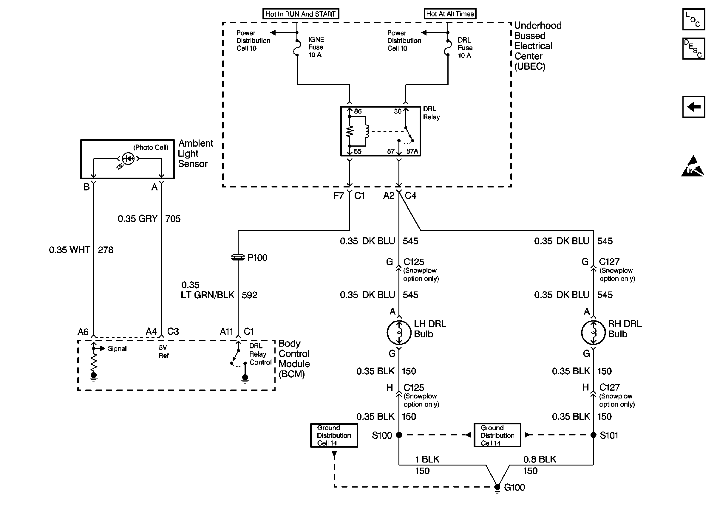
Figure
2:
Cell 102: Snowplow Option
Lighting Systems Components
Headlights/Daytime Running Lights (DRL) Circuit Description
Cell 102: Underhood Bussed Electrical Center, DRL Lights
Handling ESD Sensitive Parts Notice
Cell 10: Underhood Bussed Electrical Center, Secondary Air Injection Pump Relay
Cell 10: A/C Compressor Relay, Auxiliary Power Outlet
Cell 14: RH Fog Lamp, RH Park/Turn Lamp
Cell 14: RH Fog Lamp, RH Park/Turn Lamp