GM Service Manual Online
For 1990-2009 cars only
Makes
🢒
Chevrolet
🢒
1999
🢒
Chevy C Silverado - 2WD
🢒
Body and Accessories
🢒
Cellular Communication
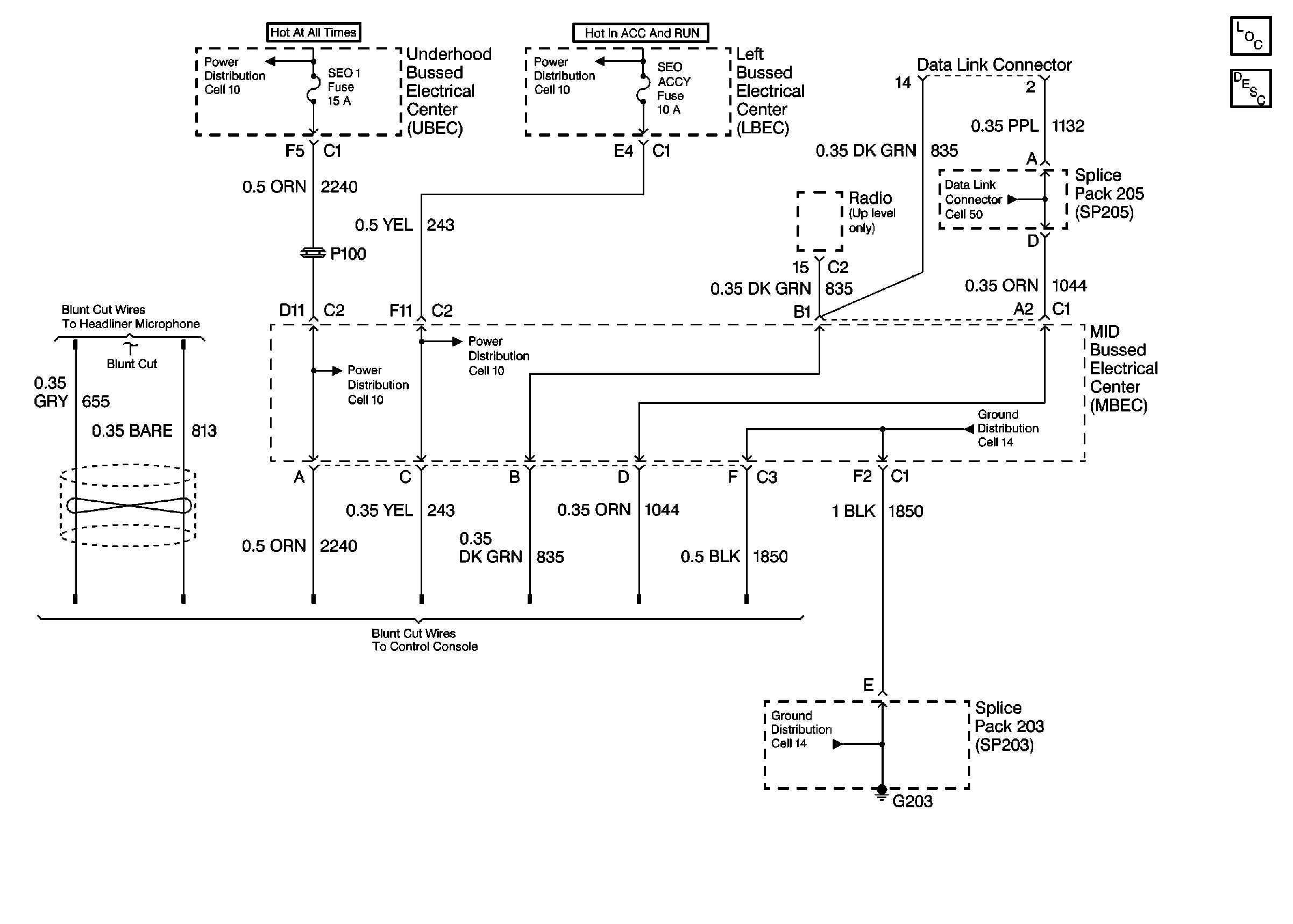
🢒 Cellular Telephone Schematics
Cell 153
Cellular Communication Components
Cellular Telephone Circuit Description
Cell 10: Underhood Bussed Electrical Center, Bussed Fuses
Cell 10: Underhood Bussed Electrical Center, HVAC Blower Switch
Cell 10: Underhood Bussed Electrical Center, Automatic Transfer Case
Cell 10: Underhood Bussed Electrical Center, Automatic Transfer Case
Cell 14: Horn Switch, C201C, C207C
Cell 50
Cell 14: Full Feature Seat Heated/Memory Seat Switch, Light Bar Switch