GM Service Manual Online
For 1990-2009 cars only
Makes
🢒
Chevrolet
🢒
1999
🢒
Chevy C Silverado - 2WD
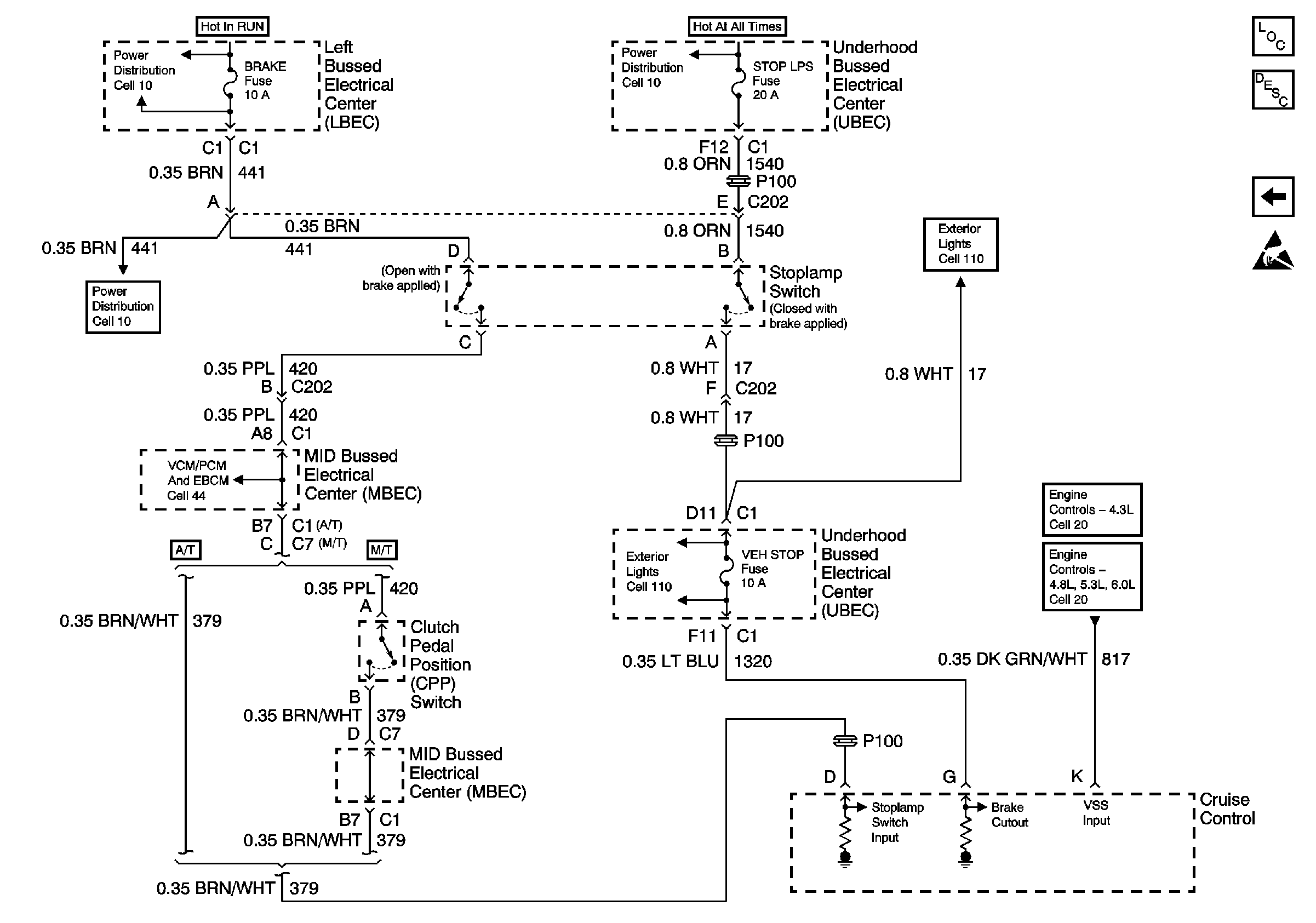
🢒 Cell 34: Underhood Bussed Electrical Center, Powertrain Control Module
Cell 34: Underhood Bussed Electrical Center, Powertrain Control Module
Cell 34: Underhood Bussed Electrical Center, Powertrain Control Module
Transmission Component Location
Cruise Control System Circuit Description
Cell 34: Left Bussed Electrical Center, Powertrain Control Module
Handling ESD Sensitive Parts Notice
Cell 10: Left Bussed Electrical Center, Electronic Brake Control Module
Cell 110: Stop Lamp Switch and Turn/Hazard Switch/Flasher
Cell 10: Underhood Bussed Electrical Center, Automatic Transfer Case
Cell 110: Stop Lamp Switch and Turn/Hazard Switch/Flasher
Cell 10: Left Bussed Electrical Center, Electronic Brake Control Module
Cell 44: Left Bussed Electrical Center, Splice Pack SP205
Cell 20: G103, Body Control Module, Electronic Brake Control Module
Cell 21: Body Control Module, Vehicle Speed Sensor