GM Service Manual Online
For 1990-2009 cars only
Makes
🢒
Chevrolet
🢒
2001
🢒
Chevy C Silverado - 2WD
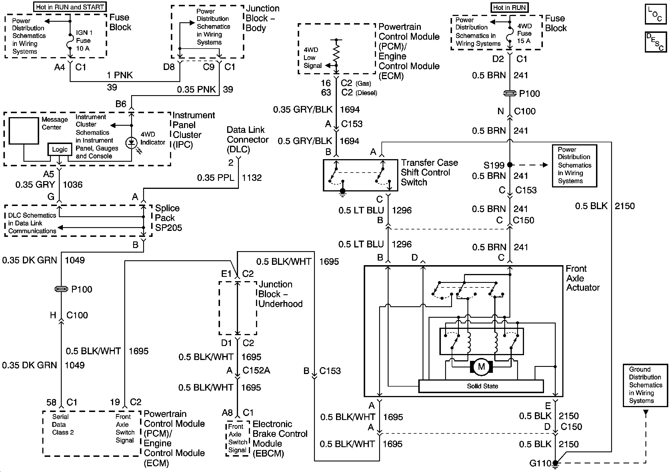
🢒 Transfer Case Control Schematics
Transfer Case Control Schematics
Master Electrical Component List
Transfer Case Description and Operation
IGNITION, RUN, and START Bus Bar
IGN 1, AIR BAG, and SEO IGN Fuses
SP205
IGNITION, RUN, and START Bus Bar
Indicators and Serial Data
4WD and HVAC I Fuses
G100 and G110