GM Service Manual Online
For 1990-2009 cars only
Makes
🢒
Chevrolet
🢒
2004
🢒
Chevy C Silverado - 2WD
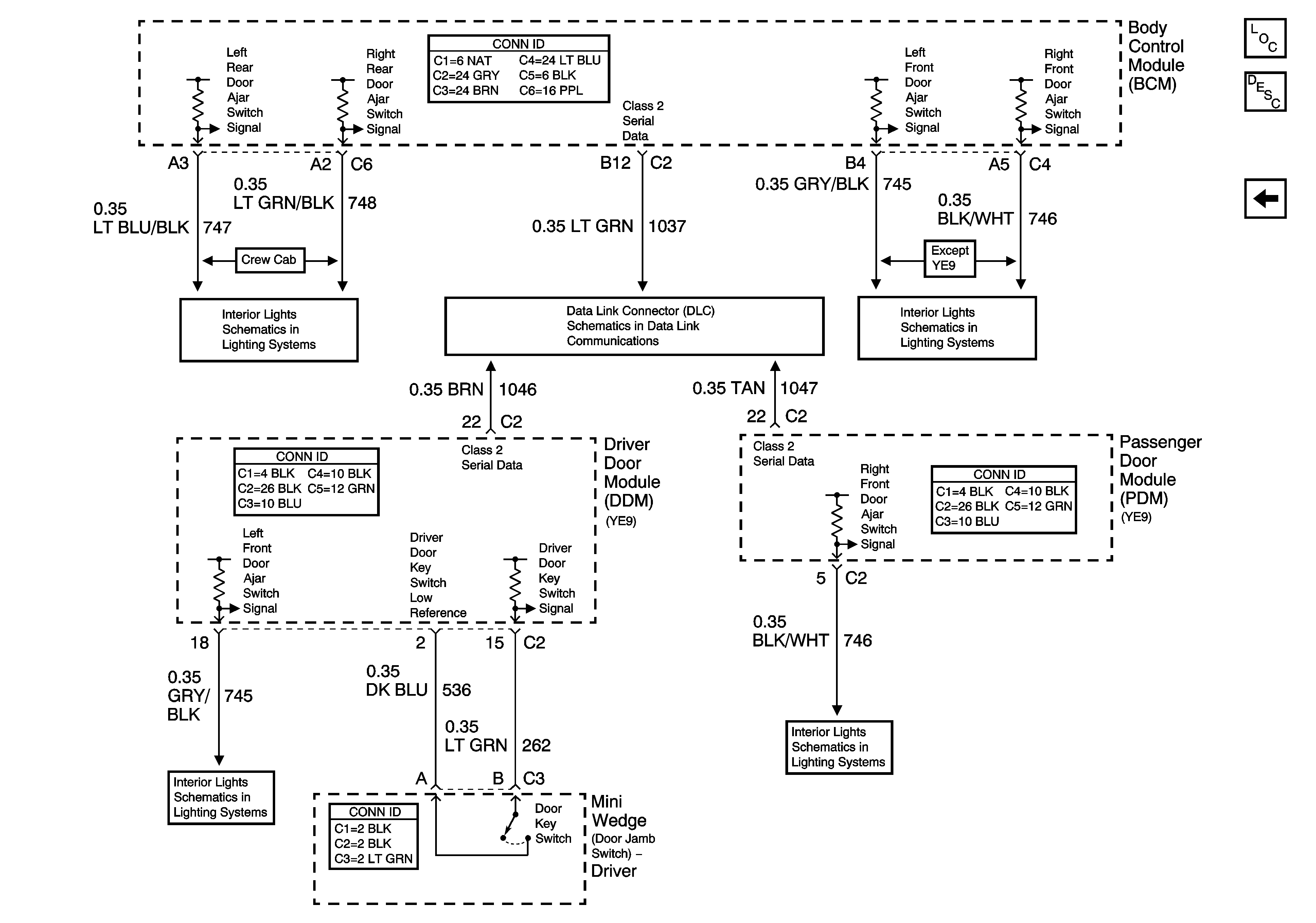
🢒 Door Switch Signals
Door Switch Signals
Door Switch Signals
Master Electrical Component List
Content Theft Deterrent (CTD) Description and Operation
Class 2 Communication
Door Jamb Switches - w/o YE9
SP205 - 1 of 2
Door Jamb Switches - w/o YE9
Door Jamb Switches - w/YE9 or Y91
Door Jamb Switches - w/YE9 or Y91