GM Service Manual Online
For 1990-2009 cars only
Makes
🢒
Chevrolet
🢒
2004
🢒
Chevy C Silverado - 2WD
🢒 Stop Lamps - GMC
Stop Lamps - GMC
Stop Lamps - GMC
Master Electrical Component List
Exterior Lighting Systems Description and Operation
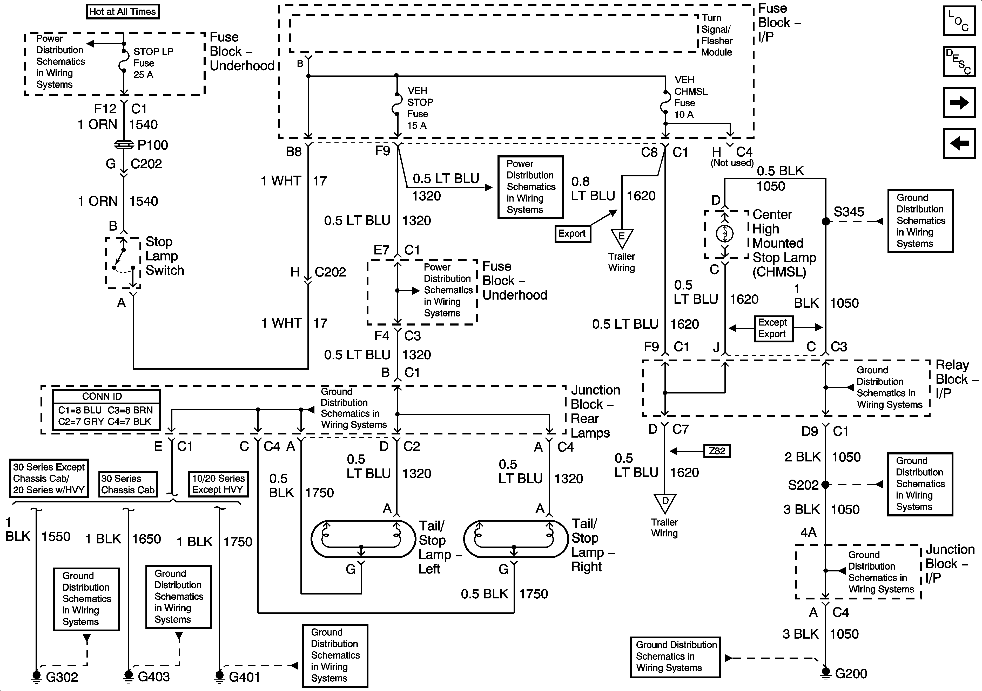
Stop Lamps - Chevrolet
Left Rear Park Lamps - Chevrolet
HVAC/ECAS, RR HVAC, BLOWER, RR DEFOG, STOP LP, and TREC Fuses
G302
G403
VEH CHMSL, VEH STOP, LT TRLR ST/TRN, and RT TRLR ST/TRN Fuses
VEH CHMSL, VEH STOP, LT TRLR ST/TRN, and RT TRLR ST/TRN Fuses
G401 and G402
G401 and G402
Trailer Wiring/Connector
Trailer Wiring/Connector
G200 - 1 of 3
G200 - 3 of 3
G200 - 3 of 3
G200 - 1 of 3
G200 - 1 of 3