GM Service Manual Online
For 1990-2009 cars only
Makes
🢒
Chevrolet
🢒
2006
🢒
Chevy C Silverado - 2WD
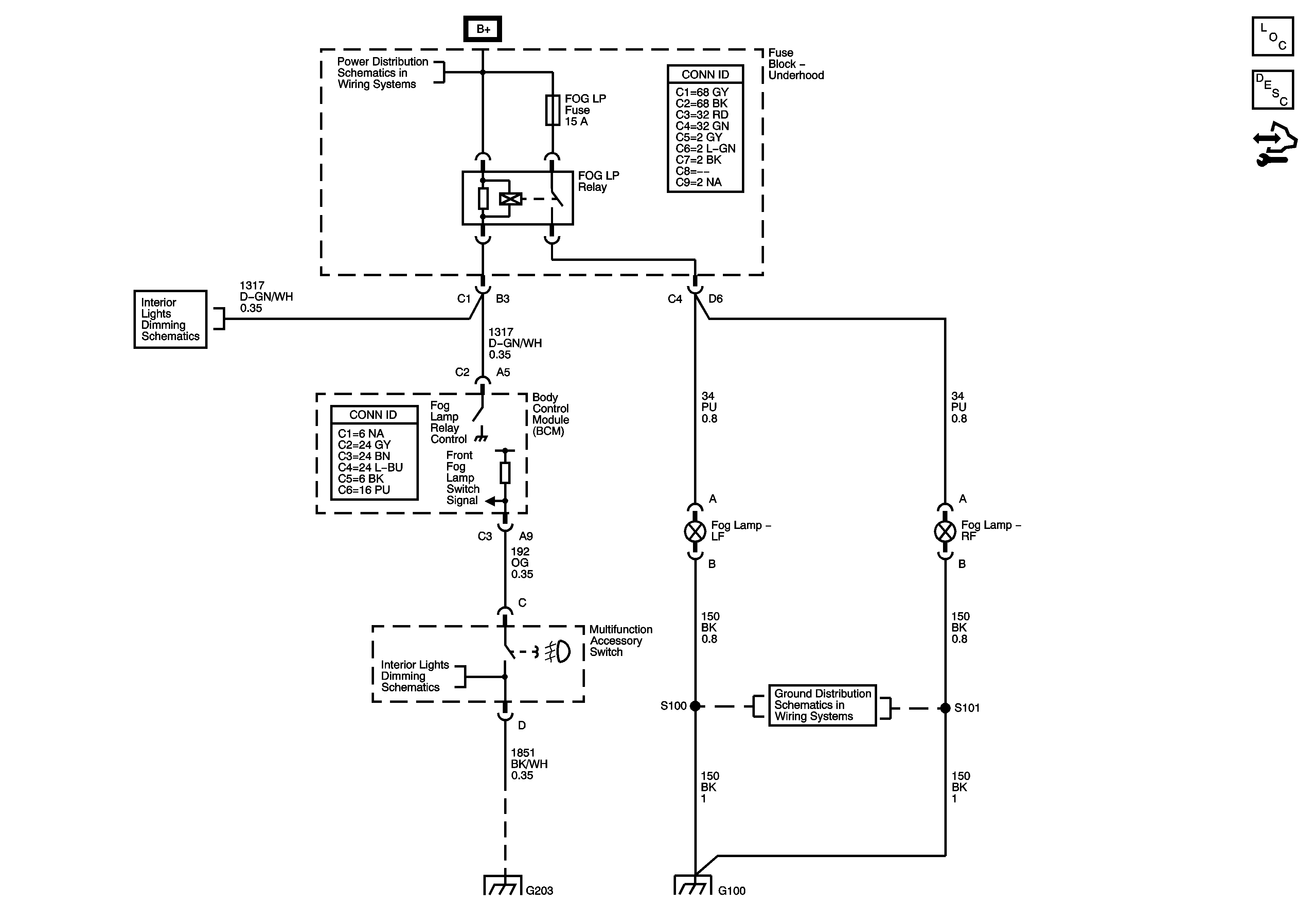
🢒 Fog Lamps
Fog Lamps
Master Electrical Component List
Exterior Lighting Systems Description and Operation
Control Module References
B+ Bus Bar
LED Dimming Supply - 2 of 2
G203 - 1 of 2
G203 - 1 of 2
G100 and G102
G100 and G102