GM Service Manual Online
For 1990-2009 cars only

STALL/HESITATION/LO PWR/SMOKE CHK/REPR LIFT PUMP CIRCUIT

Subject: STALLING/HESITATION/LOW POWER/WHITE SMOKE (CHECK LIFT PUMP/CONDITION: NEW OIL PRESSURE SENDER/SWITCH AVAILABLE)

Model and Year: 1992-93 C/K TRUCKS WITH 6.5L TURBO DIESEL (RPO L65) OR 6.2L DIESEL (RPOS LH6 AND LL4)

THIS BULLETIN CANCELS AND SUPERSEDES DEALER SERVICE BULLETIN NO. 92-309-6A, DATED OCTOBER 1992. THE 1993 MODEL YEAR HAS BEEN ADDED AS WELL AS A NEW OIL PRESSURE SWITCH PART NUMBER AND FURTHER INFORMATION TO THE CORRECTION SECTION. ALL COPIES OF 93-286-6A SHOULD BE DISCARDED.

CONDITION:

--------- Any one or combination of the following:

- Low power (continuous or intermittent)

- Occasional stalling or hesitation on cold start

- White smoke at high engine speed

Above conditions may occur on some 6.5L turbo charged (VIN F) and 6.2L naturally aspirated (VINs C and J) diesel- powered vehicles.

CAUSE:

----- Improper electric lift pump operation, due to an inoperative lift pump electrical circuit OR a faulty pump. THE MOST PROBABLE CAUSE IS A FAULT IN THE OIL PRESSURE SENDER/SWITCH CIRCUIT which operates the lift pump during engine operation. The oil pressure sender/switch is located on the left bank, rear of the intake manifold. A new oil pressure sender/switch, P/N 10243574, will be available from GMSPO August 30, 1993. This new part provides increased switch contact durability, and was introduced into vehicle production late in the 1993 model year.

CORRECTION:

---------- Check the operation of the lift pump first. It is located under the vehicle on the driver's side frame rail. Lift pump operation can be checked by feeling its pumping action while the engine is idling. You should feel the rapid end-to-end oscillation of the hollow plunger within the pump. Care should be taken not to confuse this oscillating with normal vehicle vibrations. If the pump is not operating, be sure to check the pump's electrical supply circuits along with the actual condition of the pump.

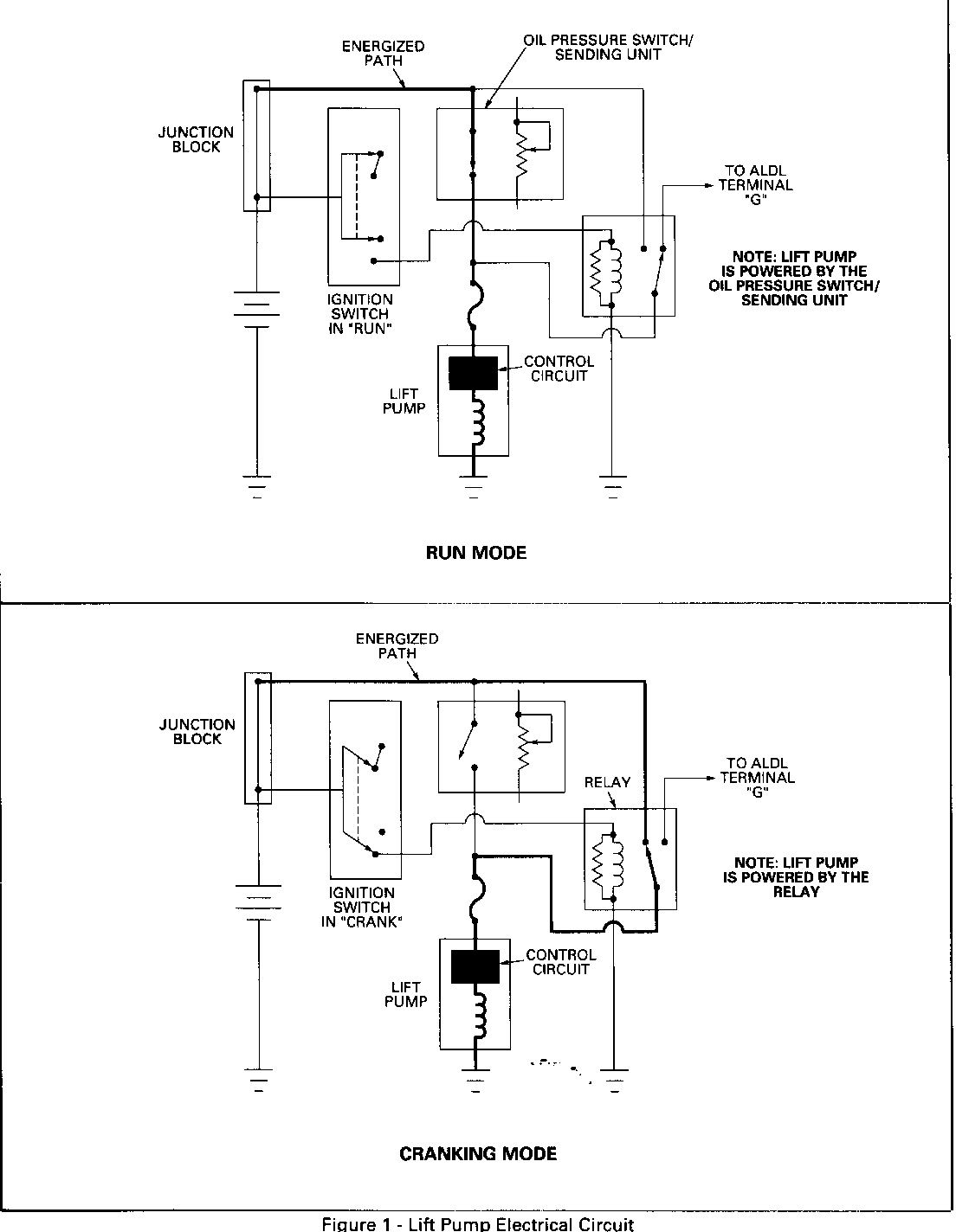
The two circuits powering the lift pump are shown in Figure 1; both circuits need to be checked. Intermittent supply circuit problems may require monitoring the voltage at the lift pump during vehicle operation. This can be accomplished on vehicles equipped with Data Link Connectors (DLC) by probing for voltage at terminal G while the engine is running (charging system functioning properly and batteries fully charged). A difference of more than 1.5 volts between terminal G and battery voltage indicates a problem in the oil pressure switch circuit.

Once diagnosed, the problem is resolved by either replacing the faulty oil pressure sender/switch, the faulty lift pump, or repairing the wiring.


Object Number: 80701  Size: FS

General Motors bulletins are intended for use by professional technicians, not a "do-it-yourselfer". They are written to inform those technicians of conditions that may occur on some vehicles, or to provide information that could assist in the proper service of a vehicle. Properly trained technicians have the equipment, tools, safety instructions and know-how to do a job properly and safely. If a condition is described, do not assume that the bulletin applies to your vehicle, or that your vehicle will have that condition. See a General Motors dealer servicing your brand of General Motors vehicle for information on whether your vehicle may benefit from the information.