GM Service Manual Online
For 1990-2009 cars only

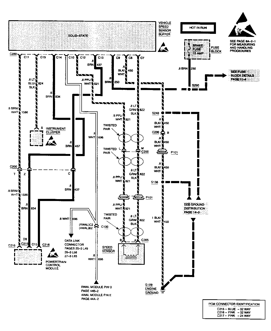
SMU - SECTION 8A-33 VEHICLE SPEED SENSOR BUFFER DIAGRAM

SUBJECT: SERVICE MANUAL UPDATE - SECTION 8A-33 - VEHICLE SPEED SENSOR BUFFER DIAGRAM

MODELS: 1994 CHEVROLET AND GMC TRUCK C/K MODELS

THE FOLLOWING REPRESENTS NEW INFORMATION FOR SECTION 8A-33 UNDER VEHICLE SPEED SENSOR BUFFER OF THE 1994 C/K MODELS ELECTRICAL DIAGNOSIS MANUAL, NATP-9442.

THE VEHICLE SPEED SENSOR BUFFER CONNECTOR SHOWS REVISED CALLOUTS FOR C4 AND C11.

FIGURES: 0 ATTACHMENTS: 2


Object Number: 77829  Size: FS


Object Number: 76773  Size: FS

GENERAL MOTORS BULLETINS ARE INTENDED FOR USE BY PROFESSIONAL TECHNICIANS, NOT A "DO-IT-YOURSELFER". THEY ARE WRITTEN TO INFORM THOSE TECHNICIANS OF CONDITIONS THAT MAY OCCUR ON SOME VEHICLES, OR TO PROVIDE INFORMATION THAT COULD ASSIST IN THE PROPER SERVICE OF A VEHICLE. PROPERLY TRAINED TECHNICIANS HAVE THE EQUIPMENT, TOOLS, SAFETY INSTRUCTIONS AND KNOW-HOW TO DO A JOB PROPERLY AND SAFELY. IF A CONDITION IS DESCRIBED, DO NOT ASSUME THAT THE BULLETIN APPLIES TO YOUR VEHICLE, OR THAT YOUR VEHICLE WILL HAVE THAT CONDITION. SEE A GENERAL MOTORS DEALER SERVICING YOUR BRAND OF GENERAL MOTORS VEHICLE FOR INFORMATION ON WHETHER YOUR VEHICLE MAY BENEFIT FROM THE INFORMATION.

COPYRIGHT 1994 GENERAL MOTORS CORPORATION. ALL RIGHTS RESERVED.