GM Service Manual Online
For 1990-2009 cars only

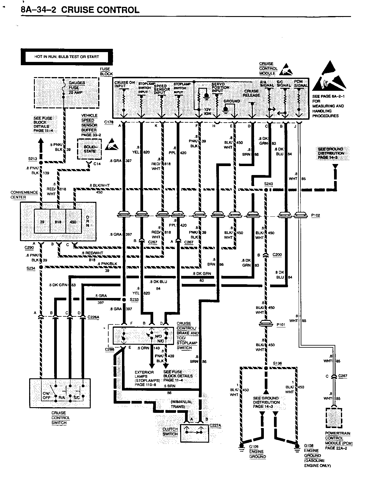
SMU - SECTION 8A-34 CRUISE CONTROL

SUBJECT: SERVICE MANUAL UPDATE - SECTION 8A-34 - CRUISE CONTROL

MODELS: 1994 CHEVROLET AND GMC TRUCK C/K MODELS

THE FOLLOWING REPRESENTS NEW INFORMATION FOR SECTION 8A-34 UNDER CRUISE CONTROL OF THE 1994 C/K MODELS ELECTRICAL DIAGNOSIS MANUAL, NATP-9442.

CIRCUIT OPERATION IS MODIFIED TO INCLUDE GASOLINE ENGINES ONLY. PAGE 8A-34-3 REPRESENTS NEW INFORMATION, AND SHOULD BE ADDED AFTER PAGE 8A-34-2.

FIGURES: 0 ATTACHMENTS: 3


Object Number: 76043  Size: FS


Object Number: 82946  Size: FS


Object Number: 169454  Size: FS

GENERAL MOTORS BULLETINS ARE INTENDED FOR USE BY PROFESSIONAL TECHNICIANS, NOT A "DO-IT-YOURSELFER". THEY ARE WRITTEN TO INFORM THOSE TECHNICIANS OF CONDITIONS THAT MAY OCCUR ON SOME VEHICLES, OR TO PROVIDE INFORMATION THAT COULD ASSIST IN THE PROPER SERVICE OF A VEHICLE. PROPERLY TRAINED TECHNICIANS HAVE THE EQUIPMENT, TOOLS, SAFETY INSTRUCTIONS AND KNOW-HOW TO DO A JOB PROPERLY AND SAFELY. IF A CONDITION IS DESCRIBED, DO NOT ASSUME THAT THE BULLETIN APPLIES TO YOUR VEHICLE, OR THAT YOUR VEHICLE WILL HAVE THAT CONDITION. SEE A GENERAL MOTORS DEALER SERVICING YOUR BRAND OF GENERAL MOTORS VEHICLE FOR INFORMATION ON WHETHER YOUR VEHICLE MAY BENEFIT FROM THE INFORMATION.

COPYRIGHT 1994 GENERAL MOTORS CORPORATION. ALL RIGHTS RESERVED.