GM Service Manual Online
For 1990-2009 cars only
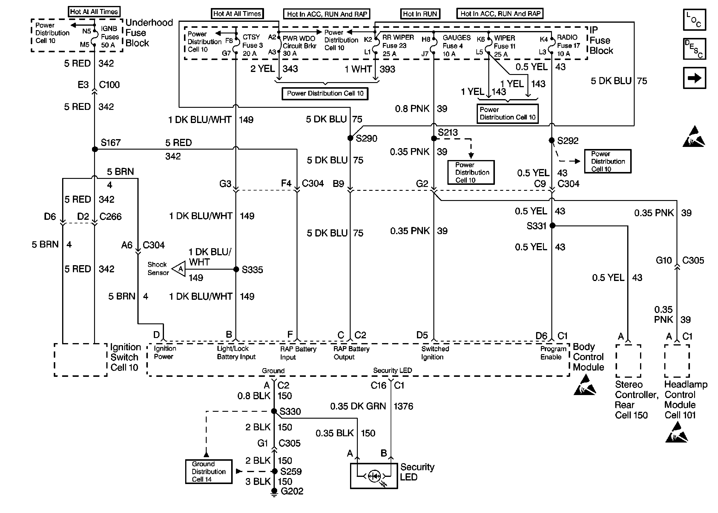
Figure 1:

Fuses, Stereo Controller Rear and Headlamp Control Module


Object Number: 319331  Size: FS
Cell 10: Battery, and Underhood Fuse Block
Cell 10: LIGHTING and BATTERY Fuses
Cell 10: IGN B Fuse and Ignition Switch
Cell 10: RR WIPER, WIPER, RADIO, and PWR WDO Circuit Breaker
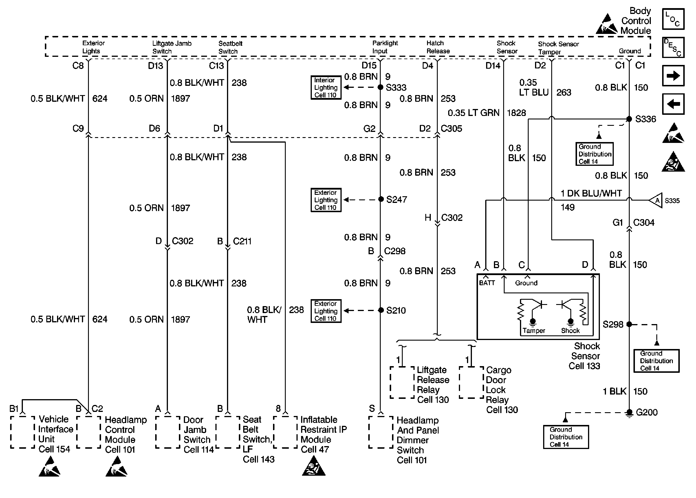
Shock Sensor, Cargo Door Lock and Seat Belt Switch
Cell 14: G202 (2 of 4)
Cell 10: RR WIPER, WIPER, RADIO, and PWR WDO Circuit Breaker
Cell 10: RR WIPER, WIPER, RADIO, and PWR WDO Circuit Breaker
Handling ESD Sensitive Parts Notice
Handling ESD Sensitive Parts Notice
Handling ESD Sensitive Parts Notice
Shock Sensor, Cargo Door Lock and Seat Belt Switch
Body Control System Circuit Description
Body Control Module Components
Cell 10: GAUGES Fuse
Body Control Module Components
Body Control System Circuit Description
Shock Sensor, Cargo Door Lock and Seat Belt Switch
Handling ESD Sensitive Parts Notice
Figure 2:

Shock Sensor, Cargo Door Lock and Seat Belt Switch


Object Number: 319335  Size: FS
Body Control Module Components
Body Control System Circuit Description
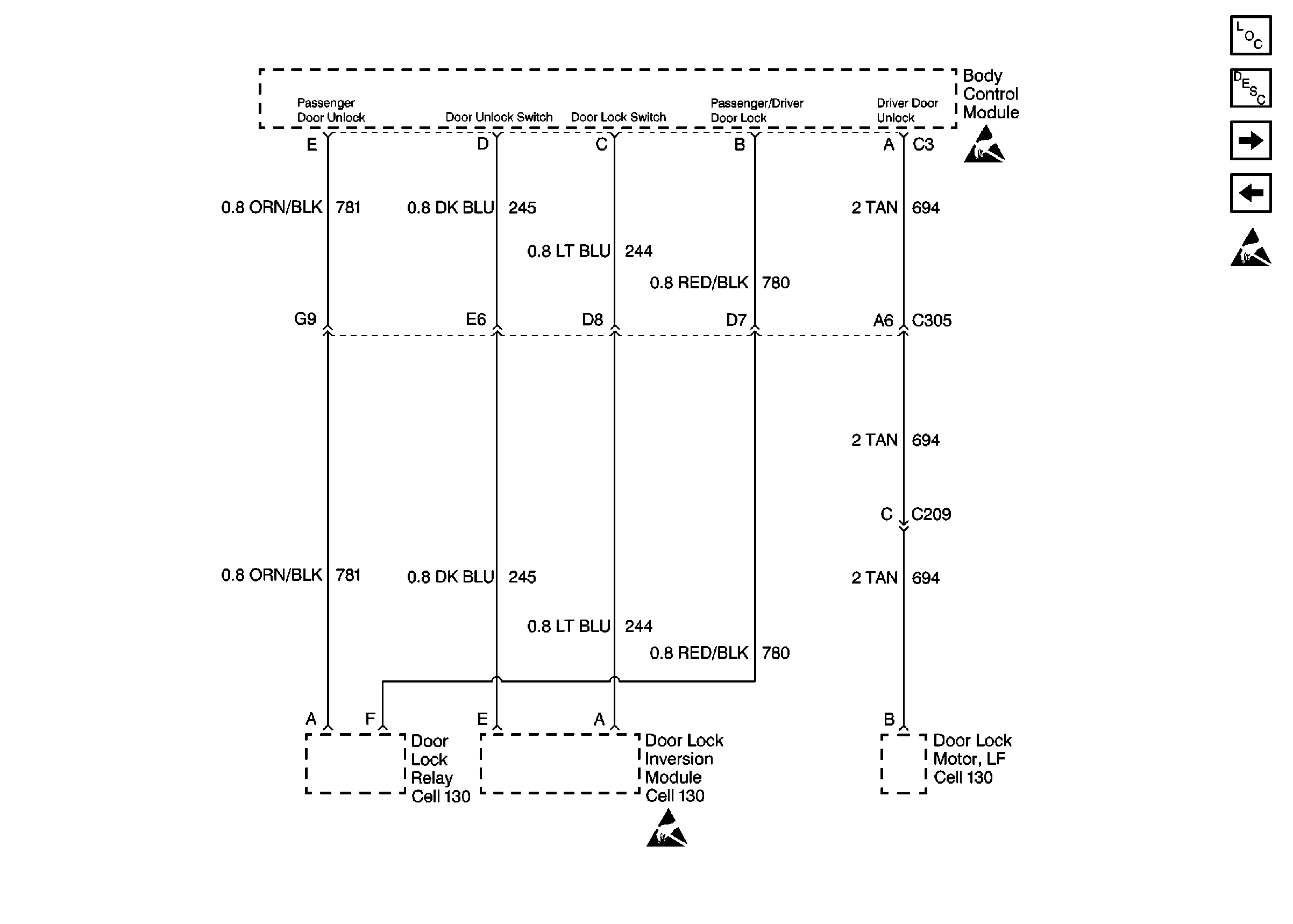
Door Lock Motor and Door Lock Inversion Module
Fuses, Stereo Controller Rear and Headlamp Control Module
Handling ESD Sensitive Parts Notice
Handling ESD Sensitive Parts Notice
SIR Handling Caution
Cell 14: G200 (4 of 4)
Fuses, Stereo Controller Rear and Headlamp Control Module
Cell 14: G200 (4 of 4)
Cell 14: G202 (1 of 4)
Cell 110: Front Park and Turn Lamps, Roof Marker Lamps
Fuses, Headlamp and Panel Dimmer Switch and Window Switches
Heated Seat Switches and Body Control Module
Handling ESD Sensitive Parts Notice
Handling ESD Sensitive Parts Notice
SIR Handling Caution
Figure 3:

Door Lock Motor and Door Lock Inversion Module


Object Number: 319340  Size: FS
Body Control Module Components
Body Control System Circuit Description
Door Jamb Switches, Vanity Mirrors and Courtesy Lamps
Shock Sensor, Cargo Door Lock and Seat Belt Switch
Handling ESD Sensitive Parts Notice
Handling ESD Sensitive Parts Notice
Handling ESD Sensitive Parts Notice
Figure 4:

Door Jamb Switches, Vanity Mirrors and Courtesy Lamps


Object Number: 319337  Size: FS
Body Control Module Components
Body Control System Circuit Description
Door Lock Motor and Door Lock Inversion Module
Handling ESD Sensitive Parts Notice
Handling ESD Sensitive Parts Notice
Courtesy Lamps and Rearview Mirror Switch