GM Service Manual Online
For 1990-2009 cars only
Makes
🢒
Chevrolet
🢒
1999
🢒
Chevy K Pickup - 4WD
🢒 ABS Schematics
ABS Schematics
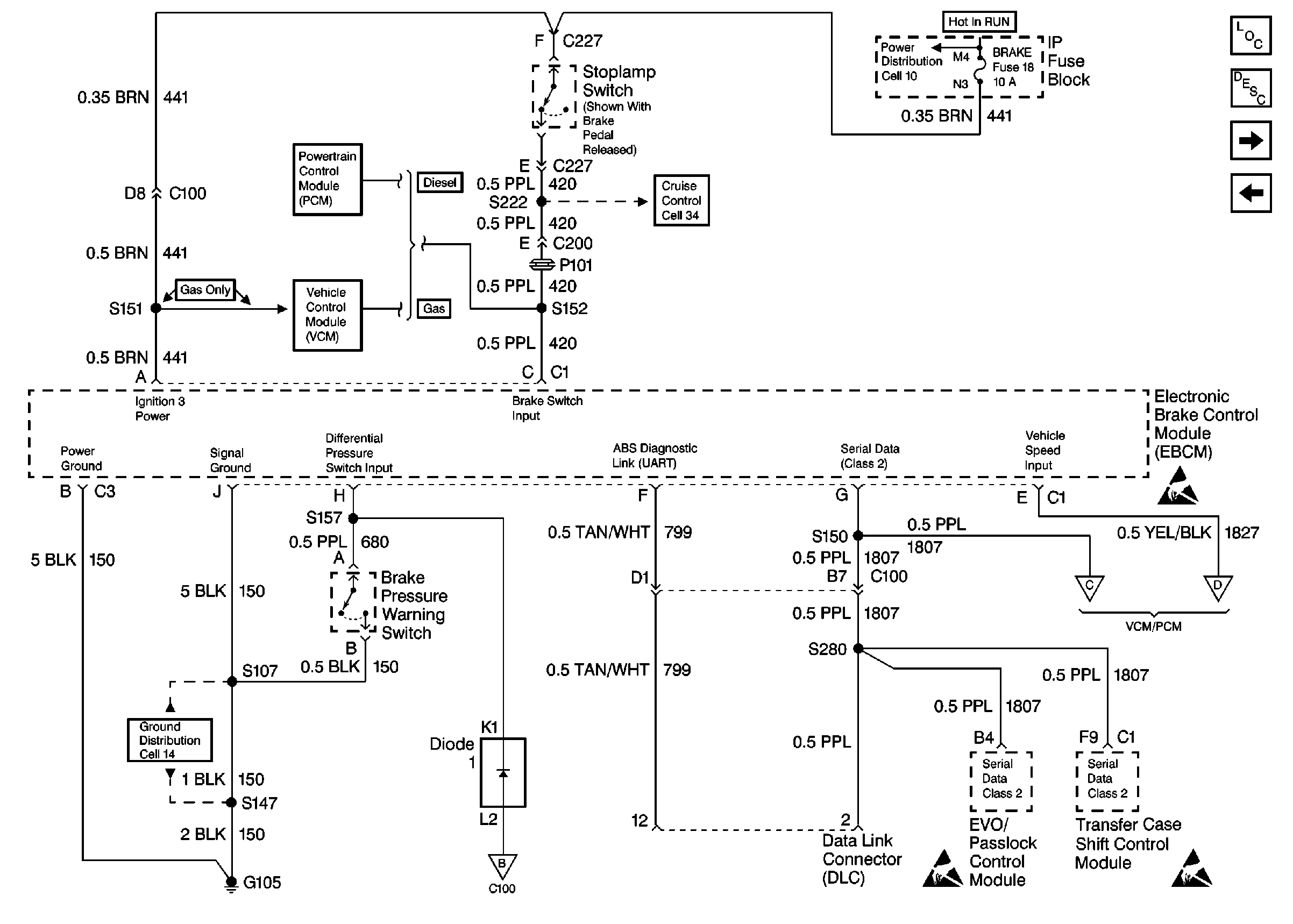
VSS, TCC Signal and Brake Indicator (Over 15,000 GVW)
ABS Components
ABS Description
ABS Schematics (VSS, Buffer, VCM, PCM)
ABS Schematics 99 C/K
Cell 10: BRAKE and HTR-A/C Fuses
Cell 34: Cruise Control Module, VCM (Gas) (2 of 2)
Handling Electrostatic Discharge Sensitive Parts Notice
Cell 14: G105 (1 of 2)
ABS Schematics 99C/K
Handling Electrostatic Discharge Sensitive Parts Notice
Handling Electrostatic Discharge Sensitive Parts Notice
ABS Schematics (VSS, Buffer, VCM, PCM)