GM Service Manual Online
For 1990-2009 cars only
Makes
🢒
Chevrolet
🢒
1999
🢒
Chevy K Pickup - 4WD
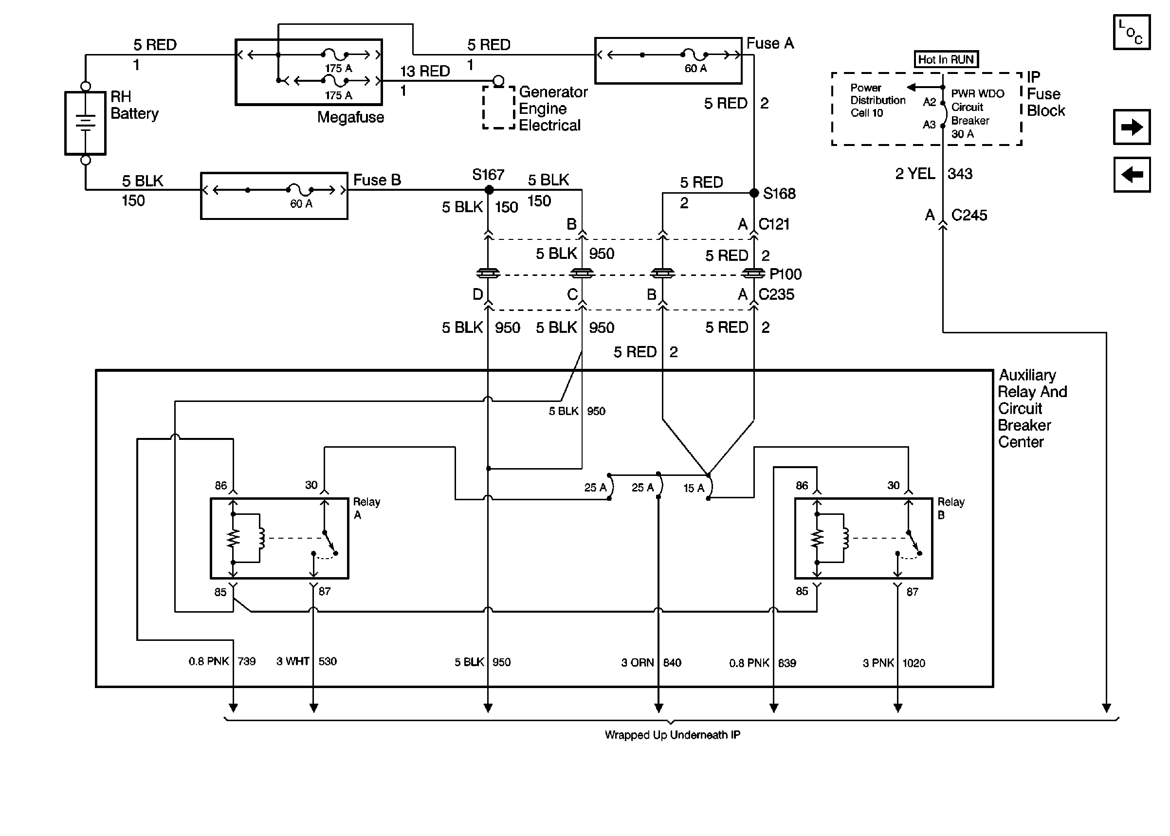
🢒 Cell 10: Megafuse, Auxiliary Relay Center (w/6J1)
Cell 10: Megafuse, Auxiliary Relay Center (w/6J1)
Cell 10: Megafuse, Auxiliary Relay Center (w/6J1)
Cell 10: RR WIPER, WIPER, RADIO, and PWR WDO Circuit Breaker
Power and Grounding Components
Auxiliary Roof Lamp Wiring
Cell 10: Megafuse, Auxiliary Power Center (w/9L4)