GM Service Manual Online
For 1990-2009 cars only

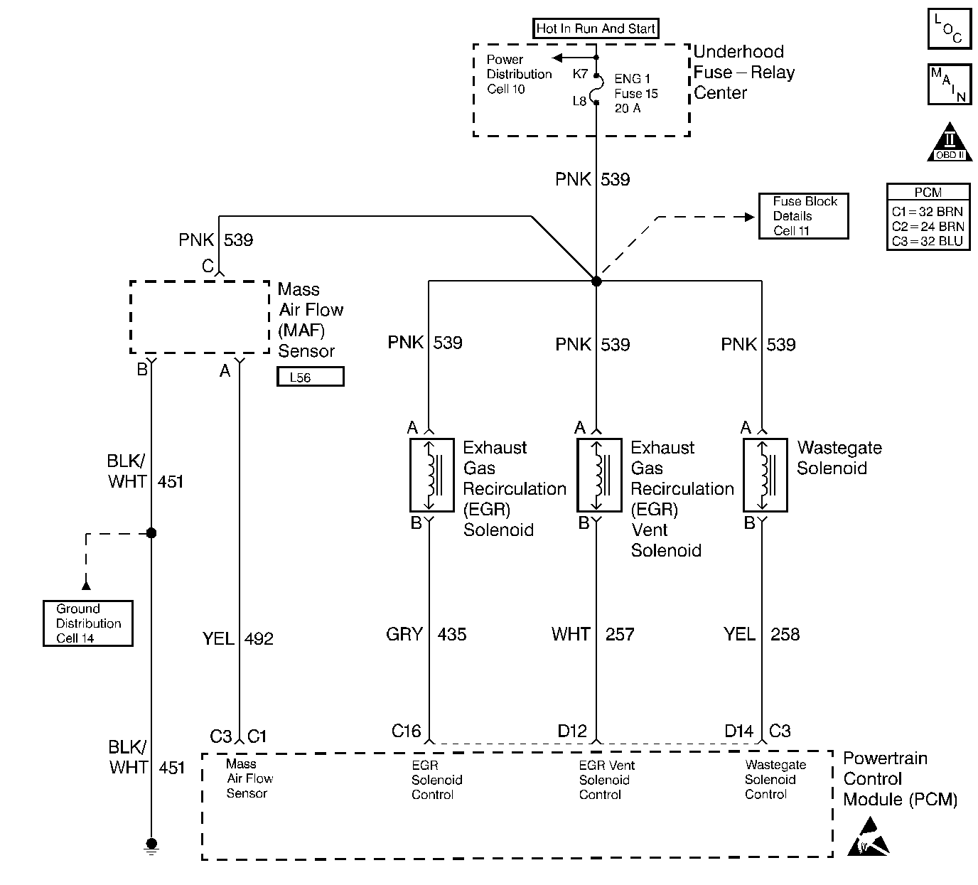
Object Number: 185071  Size: LF
Engine Controls Components
EGR, MAF and Accelerator Pedal Controls
OBD II Symbol Description Notice
Handling ESD Sensitive Parts Notice

Circuit Description

The mass air flow (MAF) sensor measures the amount of air entering the engine during a given time. The PCM uses the mass air flow information to monitor EGR flow rates. A large quantity of air entering the engine indicates an acceleration or high load situation, while a small quantity of air indicates deceleration or idle.

The MAF sensor produces a frequency signal. DTC P0101 will be set if the signal from the MAF sensor does not match a predicted value based on engine coolant temperature, throttle angle and engine speed.

DTC P0103 will be set if the signal from the MAF sensor is above the possible range of a normally operating MAF sensor.

Conditions for Running the DTC

    • The PCM performs this DTC diagnostic continuously.
    • The DTC P0102 diagnostic has ran and passed.
    • The engine speed is more than 0 RPM.
    • The ignition voltage is more than 8.5 volts.

Conditions for Setting the DTC

    • The MAF frequency is more than 10496 Hz (342 g/s).
    • All of the diagnostic set conditions were met for 2 seconds.

Action Taken When the DTC Sets

    • The PCM illuminates the malfunction indicator lamp (MIL) on the second consecutive drive trip that the diagnostic runs and fails.
    • The PCM records the operating conditions at the time the diagnostic fails. The first time the diagnostic fails, the Failure Records will store this information. If the diagnostic reports a failure on the second consecutive drive trip, the Freeze Frame records the operating conditions at the time of failure and updates the Failure Records.

Conditions for Clearing the MIL/DTC

    • The PCM will turn the MIL off after 3 consecutive trips without a fault condition.
    • A history DTC clears after 40 consecutive warm-up cycles, if this or any other emission related diagnostic does not report any failures.
    • The scan tool Clear Info function was used.

Diagnostic Aids

Check for the following conditions:

    • Poor connection at PCM. Inspect harness connectors for backed out terminals, improper mating, broken locks, improperly formed or damaged terminals, and poor terminal to wire connection.
    • Damaged harness. Inspect the wiring harness for damage. If the harness appears to be OK, observe the scan tool while moving connectors and wiring harnesses related to the MAF sensor A change in the display will indicate the location of the fault.

The adaptive learn matrix (ALM) is used to adjust the EGR vacuum control based on mass air flow (MAF). The ALM may change as a result of back pressure increases over the life of the vehicle or other engine system variations. The ALM is made up of sixteen cells (numbered from zero to fifteen) in which each cell covers a range of engine speed (RPM) and load (mm3).

An intermittent may be caused by any of the following conditions:

    • A poor connection
    • Rubbed through wire insulation
    • A broken wire inside the insulation

Thoroughly check any circuitry that is suspected of causing the intermittent complaint. Refer to Intermittents and Poor Connections Diagnosis in Wiring Systems.

If a repair is necessary, refer to Wiring Repairs or Connector Repairs in Wiring Systems.

Test Description

Number(s) below refer to the step number(s) on the Diagnostic Table.

  1. This step verifies that the problem is present at idle.

  2. A frequency reading with the MAF sensor connector disconnected indicates an electro-magnetic interference (EMI) related fault or a poor connection.

  3. This vehicle is equipped with a PCM which utilizes an electrically erasable programmable read only memory (EEPROM). When the PCM is being replaced, the new PCM must be programmed. Refer to Powertrain Control Module Replacement/Programming .

Step

Action

Value(s)

Yes

No

1

Important: Before clearing any DTCs, use the Scan tool to save Freeze Frame and Failure Records for reference, as the scan tool loses data when using the Clear Info function.

Was the Powertrain On-Board Diagnostic (OBD) System Check performed?

--

Go to Step 2

Go to Powertrain On Board Diagnostic (OBD) System Check

2

  1. Start the engine.
  2. With the engine idling, monitor the MAF display on the scan tool.

Is the MAF display above the specified value?

10496 Hz

Go to Step 4

Go to Step 3

3

  1. Turn ON the ignition with the engine OFF.
  2. Review and record the scan tool Fail Records data.
  3. Operate the vehicle within the Fail Records conditions as noted.
  4. Using a scan tool, monitor the Specific DTC info for DTC P0103.

Does the scan tool indicate DTC P0103 Failed This Ign?

--

Go to Step 4

Refer to Diagnostic Aids

4

  1. Turn OFF the ignition.
  2. Disconnect the MAF sensor connector.
  3. Turn ON the ignition, engine idling.
  4. Using a scan tool, monitor the MAF display.

Does the scan tool indicate a MAF display at the specified value?

00 Hz

Go to Step 5

Go to Step 7

5

  1. Check for a proper connection at the MAF sensor harness terminals.
  2. If a poor connection is found, replace the terminal(s).

Was a poor connection found?

--

Go to Step 10

Go to Step 6

6

Replace the MAF sensor. Refer to Mass Airflow Sensor Replacement .

Is the action complete?

--

Go to Step 10

--

7

  1. Check the MAF sensor harness for incorrect routing. Verify the harness is not near aftermarket add-ons.
  2. If incorrect routing is found, correct harness routing.

Did you perform a repair?

--

Go to Step 10

Go to Step 8

8

  1. Check the MAF sensor signal circuit terminal connections at the PCM.
  2. If a poor connection is found, repair as necessary. Refer to Wiring Repairs in Wiring Systems.

Was a poor connection found?

--

Go to Step 10

Go to Step 9

9

Replace the PCM.

Important: The new PCM must be programmed. Refer to Powertrain Control Module Replacement/Programming .

Is the action complete?

--

Go to Step 10

--

10

  1. Using the scan tool, clear the DTCs.
  2. Start the engine and idle at normal operating temperature.
  3. Select DTC, Specific, then enter the DTC number which was set.
  4. Operate the vehicle within the conditions for setting this DTC until the scan tool indicates the diagnostic Ran.

Does the scan tool indicate the diagnostic Passed?

--

Go to Step 11

Go to Step 2

11

Does the scan tool display any additional undiagnosed DTCs?

--

Go to the Applicable DTC Table

System OK