 
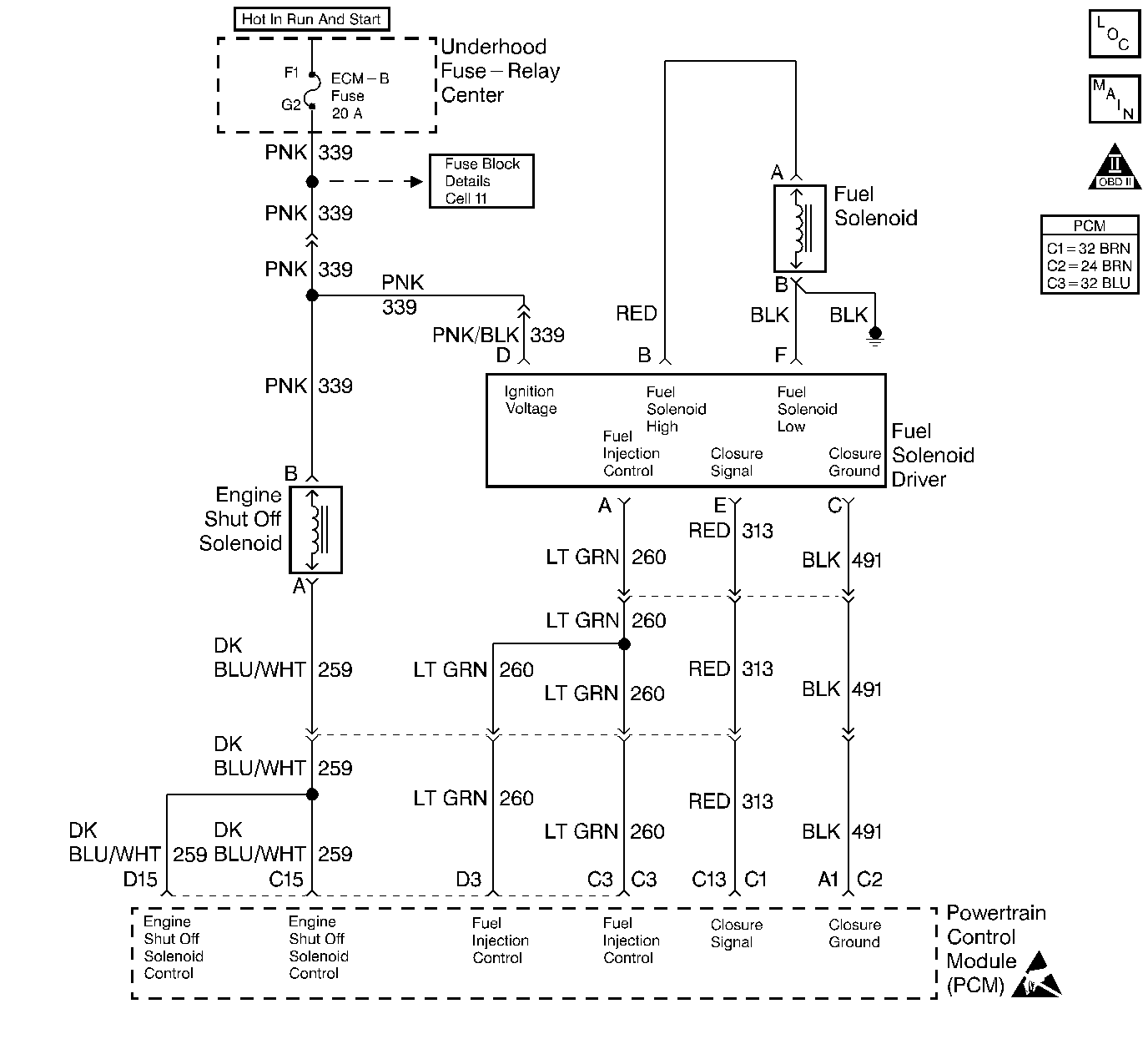
The PCM uses a calibrated resistor mounted internally in the injection pump to determine fuel rates. The resistor value is stored in the PCM memory. If the PCM memory has been disturbed or the PCM has been replaced, the PCM will relearn the resistor value on the next ignition cycle.
| • | The PCM currently does not have a valid resistor valve. | 
| • | The PCM is unable to read a resistor value. | 
| • | The PCM currently does not have a valid resistor valve. | 
| • | The PCM is unable to read a resistor value. | 
| • | The PCM will default to the lowest fuel table. | 
| • | The PCM illuminates the malfunction indicator lamp (MIL) on the second consecutive drive trip that the diagnostic runs and fails. | 
| • | The PCM records the operating conditions at the time the diagnostic fails. The first time the diagnostic fails, the Failure Records will store this information. If the diagnostic reports a failure on the second consecutive drive trip, the Freeze Frame records the operating conditions at the time of failure and updates the Failure Records. | 
| • | The PCM will turn the MIL off after three consecutive trips without a fault condition. | 
| • | A History DTC clears after forty consecutive warm-up cycles, if this or any other emission related diagnostic does not report any failures | 
| • | The use of a scan tool. | 
Intermittent DTCs (P0251, P0370 and P1216) may be caused by air entering the fuel system when fuel levels get below 1/8 of a tank while performing hard acceleration or turning maneuvers. It's also possible that a P0251, P0370 and P1216 will set if vehicle has run out of fuel. Customer driving habits should be checked to determine if vehicle has been performing in these manners. If the vehicle has been performing in these conditions, bleed the fuel system of all air and test drive the vehicle.
Check the connection at the fuel injector driver. Clear DTC, and cycle ignition. If DTC clears, treat condition as an intermittent.
Number(s) below refer to the step number(s) on the Diagnostic Table.
| Step | Action | Value(s) | Yes | No | 
|---|---|---|---|---|
| 1 | Important: Before clearing any DTCs, use the scan tool Capture Info to save freeze frame and failure records for reference, as the Scan tool loses data when using the Clear Info function. Was the Powertrain On-Board Diagnostic (OBD) System Check performed? | -- | ||
| 2 | Are than any other DTCs set? | -- | Go to Applicable DTC Table | |
| 
 Does the Scan Tool indicate that the diagnostic Passed? | -- | |||
| 4 | Replace the Injection pump. Refer to Fuel Injection Pump Replacement . Important: The new injection pump must be timed. Refer to Fuel Injection Pump Timing Adjustment . Is the action complete? | -- | -- | |
| 5 | The DTC is intermittent. If no additional DTCs are stored, refer to Diagnostic Aids. If additional DTCs were stored refer to those table(s). Are any additional DTC(s) stored? | -- | Go to the Applicable DTC Table | Go to Diagnostic Aids | 
| 6 | Does the Scan tool display any additional undiagnosed DTCs? | -- | Go to the Applicable DTC Table | System OK |