GM Service Manual Online
For 1990-2009 cars only
Makes
🢒
Chevrolet
🢒
2000
🢒
Chevy K Pickup - 4WD
🢒
Body and Accessories
🢒
Body Control System
🢒 SIR Schematics
Figure
1:
Power, GND and DLC
SIR Components
SIR System Component Description and Definitions
IP Module, Steering Wheel Module and Discriminating Sensor
SIR Handling Caution
ILLUM Fuse
OnStar Inputs and Outputs
PK LPS Fuse 9, ILLUM Fuse 14, Headlamp and Panel Dimmer Switch (1of 2)
GAUGES Fuse
Handling ESD Sensitive Parts Notice
G200 (2 of 4)
Handling ESD Sensitive Parts Notice
G200 (1 of 4)
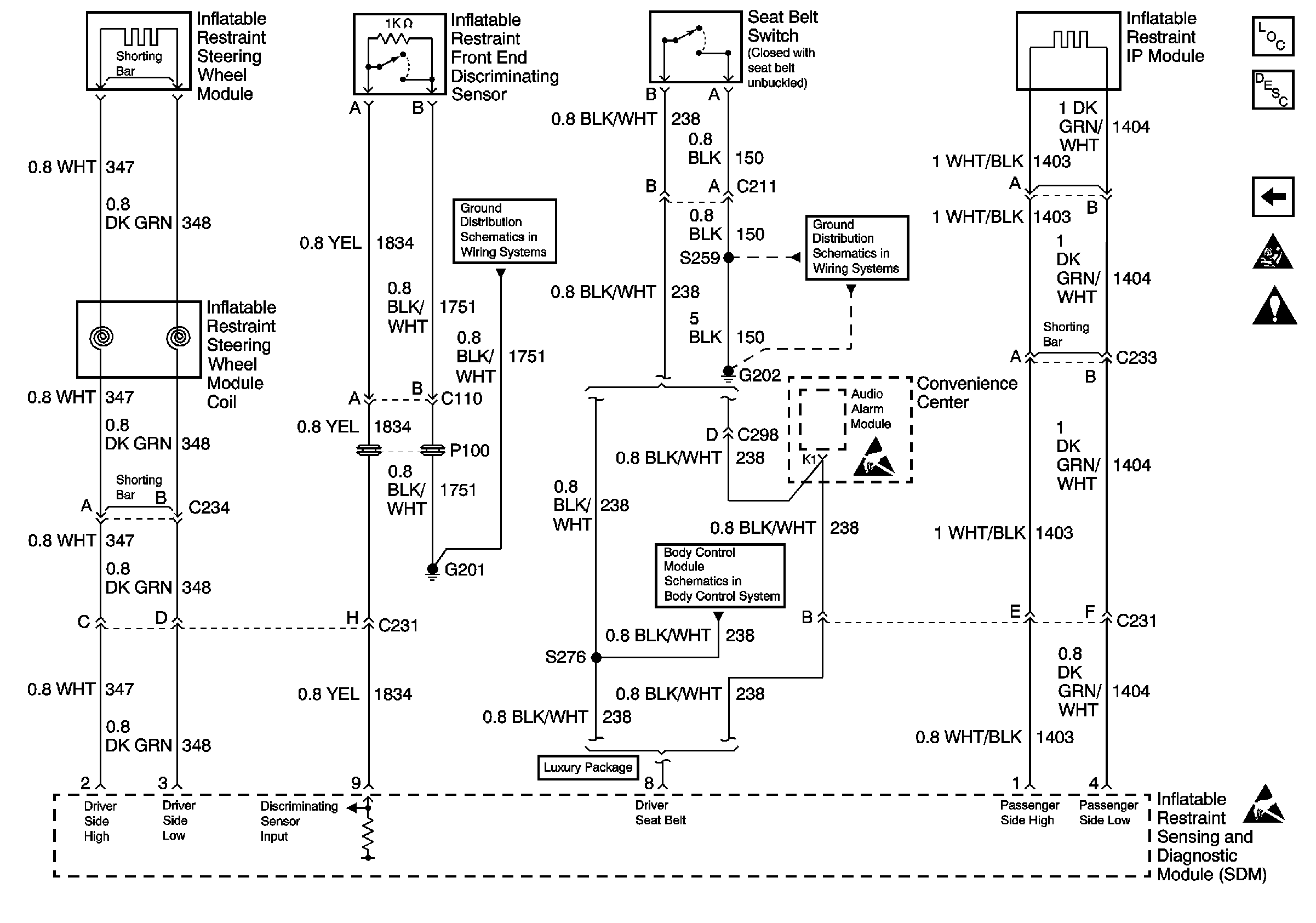
Figure
2:
IP Module, Steering Wheel Module and Discriminating Sensor
SIR Components
SIR System Component Description and Definitions
Power, GND and DLC
SIR Handling Caution
Handling ESD Sensitive Parts Notice
Handling ESD Sensitive Parts Notice
G201, G300, G404
G202 (2 of 4)
Content Theft Deterrent