GM Service Manual Online
For 1990-2009 cars only
Makes
🢒
Chevrolet
🢒
2000
🢒
Chevy K Pickup - 4WD
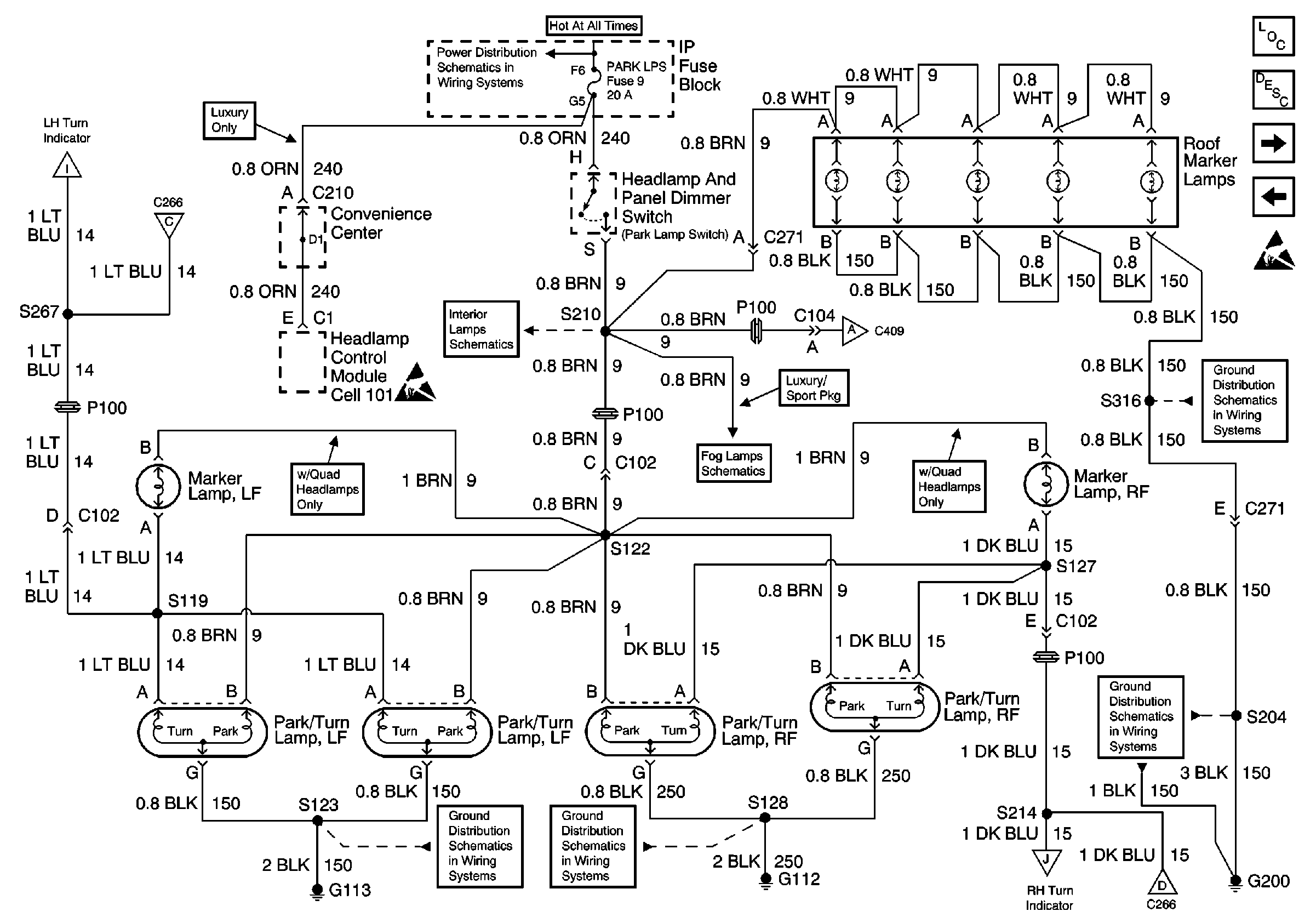
🢒 Front Park and Turn Lamps, Roof Marker Lamps
Front Park and Turn Lamps, Roof Marker Lamps
Front Park and Turn Lamps, Roof Marker Lamps
Lighting Systems Components
Exterior Lights Circuit Description
Tail/Stop-Turn Lamps, Endgate Marker Lamps
STOP/HAZ Fuse 1, Turn/Hazard Switch, Turn/Hazard Flasher
Handling Electrostatic Discharge Sensitive Parts Notice
G200 (3 of 4)
G200 (1 of 4)
SECURITY/STRG, PK LPS, and DRL-FOG Fuses
Power Window Switch Illumination
Fog Lamp Switch, Relay and Lamps
G113
G112
Instrument Cluster, G103 and G104
STOP/HAZ Fuse 1, Turn/Hazard Switch, Turn/Hazard Flasher
Handling Electrostatic Discharge Sensitive Parts Notice
Tail/Stop-Turn Lamps, Endgate Marker Lamps
AUX Fuse 22, Center High Mount Stop Lamp
STOP/HAZ Fuse 1, Turn/Hazard Switch, Turn/Hazard Flasher