GM Service Manual Online
For 1990-2009 cars only
Makes
🢒
Chevrolet
🢒
1999
🢒
Chevy K Silverado - 4WD
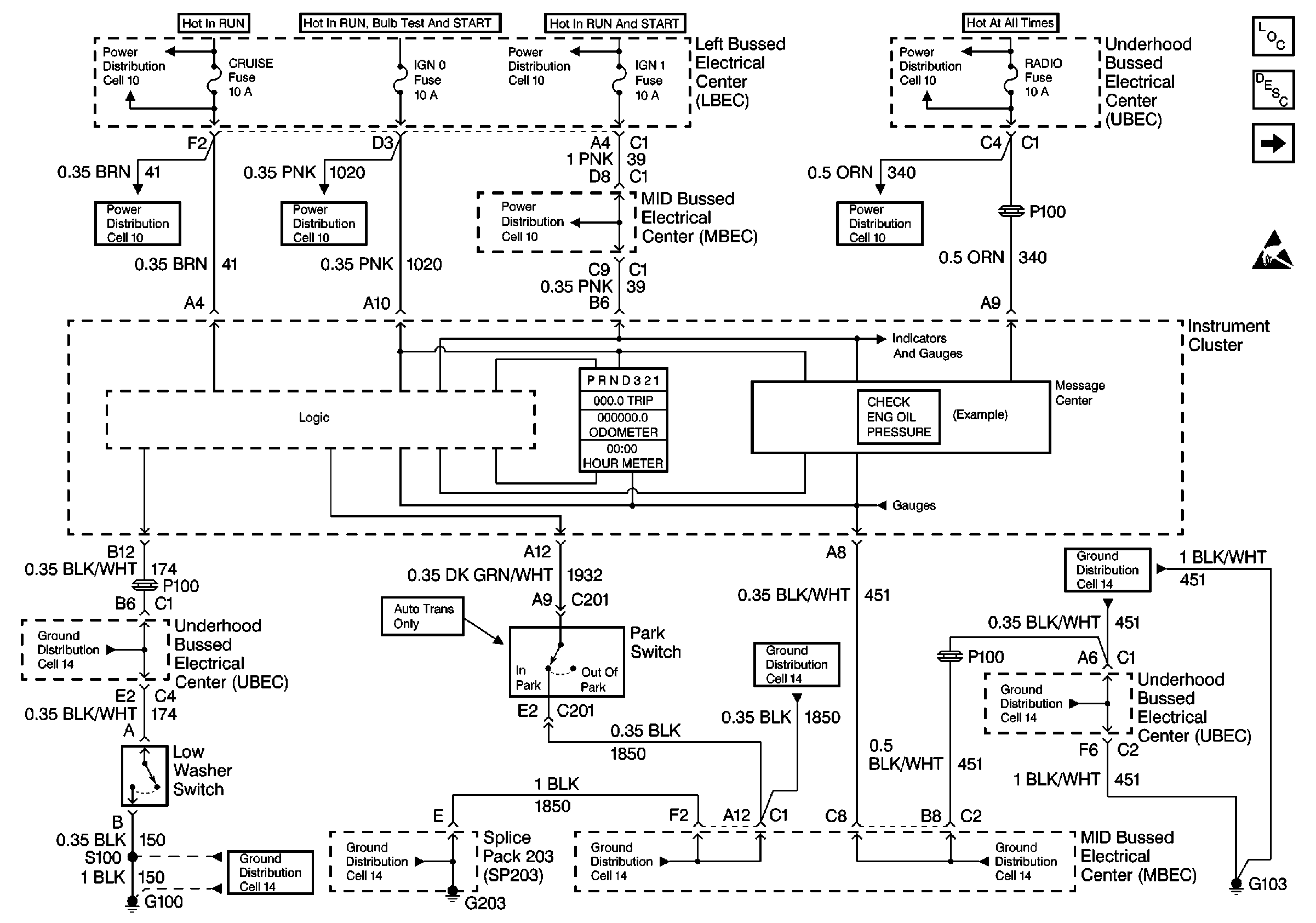
🢒 Cell 81: Underhood Bussed Electrical Center, Low Washer Switch, Park Switch
Cell 81: Underhood Bussed Electrical Center, Low Washer Switch, Park Switch
Cell 81: Underhood Bussed Electrical Center, Low Washer Switch, Park Switch
Instrument Cluster Components
Instrument Cluster Description
Cell 81: Left Bussed Electrical Center, Splice Pack SP205, Splice PackSP203
Handling ESD Sensitive Parts Notice
Power Distribution Schematics
Power Distribution Schematics
Power Distribution Schematics
Power Distribution Schematics
Power Distribution Schematics
Power Distribution Schematics
Power Distribution Schematics
Ground Distribution Schematics
Ground Distribution Schematics
Ground Distribution Schematics
Ground Distribution Schematics
Ground Distribution Schematics
Ground Distribution Schematics
Ground Distribution Schematics
Ground Distribution Schematics