GM Service Manual Online
For 1990-2009 cars only
Makes
🢒
Chevrolet
🢒
2001
🢒
Chevy K Silverado - 4WD
🢒
Driveline/Axle
🢒
Transfer Case - NVG 236/246-NP8 (Two Speed Automatic)
🢒 Transfer Case Control Schematics
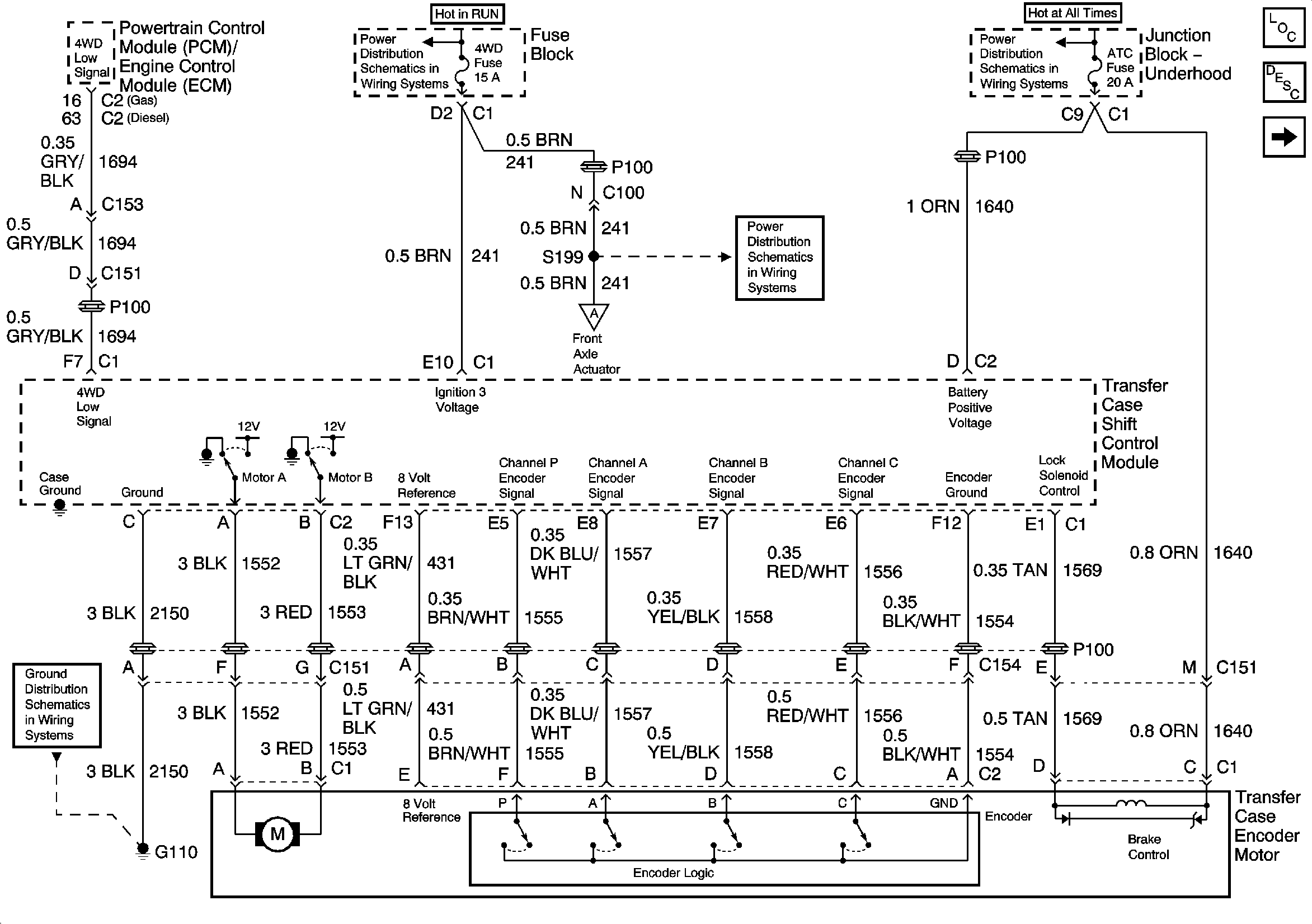
Figure
1:
Module Power, Ground, and Transfer Case Encoder Motor
Master Electrical Component List
Transfer Case Description and Operation
Propshaft Speed Sensors
IGNITION, RUN, and START Bus Bar
4WD and HVAC I Fuses
B+ Bus Bar
G100 and G110
Propshaft Speed Sensors
Figure
2:
Front Axle Switch and Propshaft Speed Sensors
Master Electrical Component List
Transfer Case Description and Operation
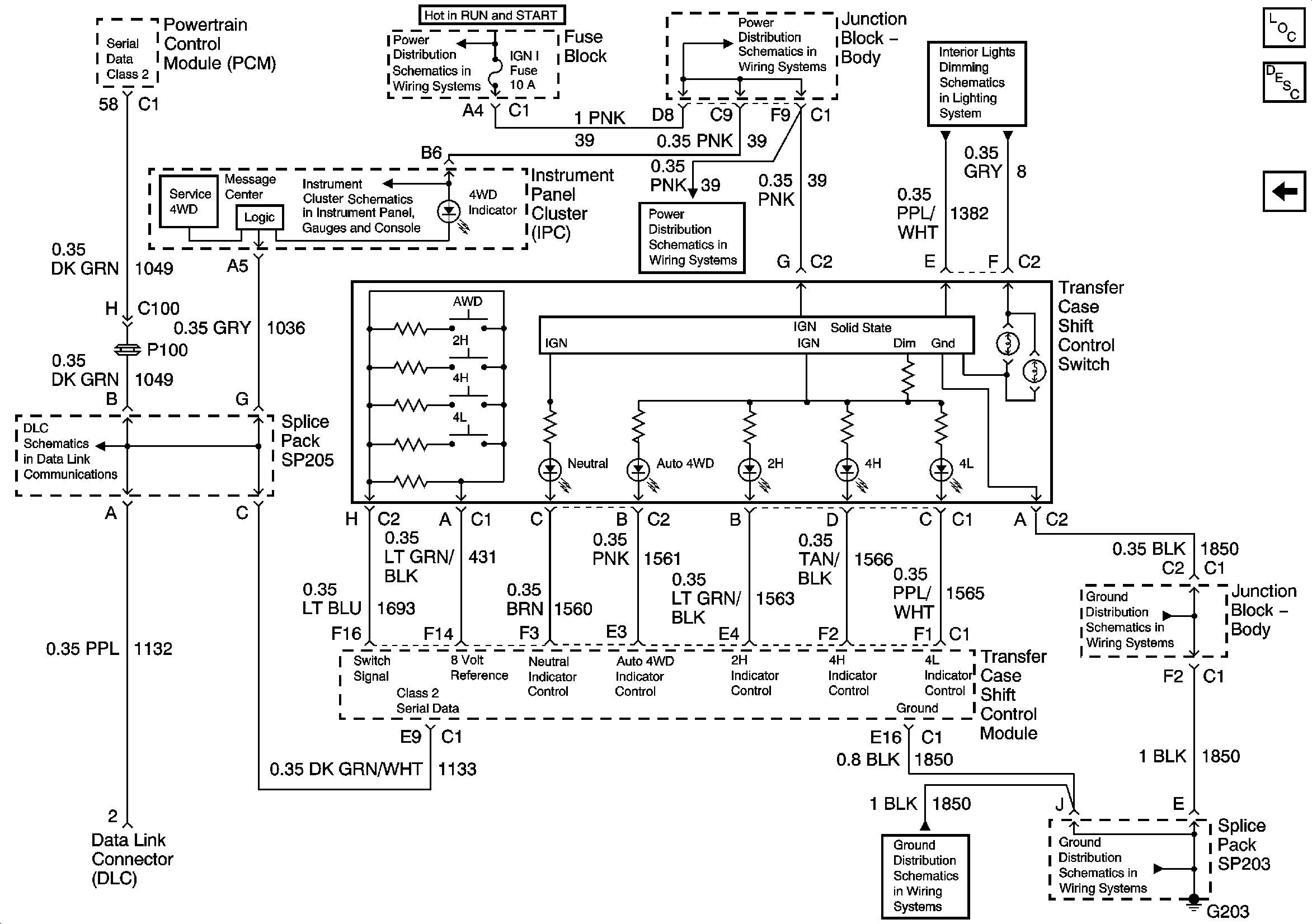
Switch and Indicators
4WD and ATC Fuse, Transfer Case Encoder Motor
G100 and G110
4WD and ATC Fuse, Transfer Case Encoder Motor
Figure
3:
Switch and Indicators
Master Electrical Component List
Transfer Case Description and Operation
Propshaft Speed Sensors
IGNITION, RUN, and START Bus Bar
IGN 1, AIR BAG, and SEO IGN Fuses
Transfer Case Shift Control, Roof Beacon, and Inflatable Restraint IP Module Disable Switches, HVAC Control Module, IPC, and Radio
IGN 1, AIR BAG, and SEO IGN Fuses
Indicators and Serial Data
G203 - 4 of 4 - Utility and Uplevel Pickup
G203 - 1 of 4
G203 - 1 of 4
SP205