GM Service Manual Online
For 1990-2009 cars only
Makes
🢒
Chevrolet
🢒
2001
🢒
Chevy K Silverado - 4WD
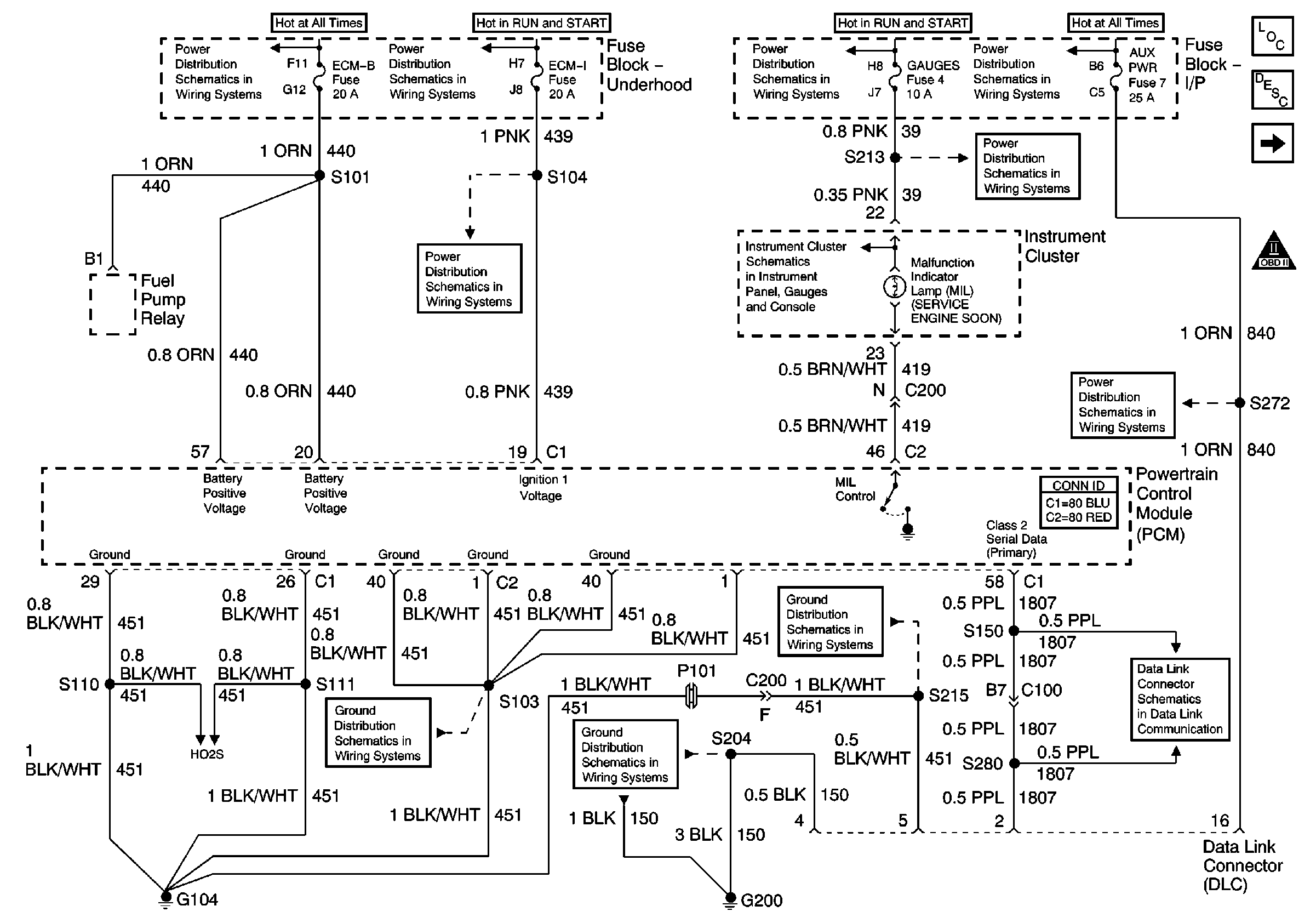
🢒 PCM Power, Grounding, DLC, and MIL
PCM Power, Grounding, DLC, and MIL
PCM Power, Grounding, DLC, and MIL
Master Electrical Component List
CMP, CKP, and KS
OBD II Symbol Description Notice
ECM-B, Horn, and A/C Fuses
IGN A Fuse and Ignition Switch
ECM-I Fuse, 1 of 2, Fuel Injectors
IGN A Fuse and Ignition Switch
Indicators and Illumination Lamps
Stop/Haz, Radio Batt, Aux Pwr, and Cig Ltr Fuses
Gauges Fuse and Turn-B/U Fuse
Stop/Haz, Radio Batt, Aux Pwr, and Cig Ltr Fuses
Data Link Connector
G104, L18, 1 of 2, All Except HO2S Circuit
G200
G104, L18, 1 of 2, All Except HO2S Circuit
HO2S Circuit