GM Service Manual Online
For 1990-2009 cars only

Object Number: 1417677  Size: LF
Master Electrical Component List
Automatic Transmission Controls Schematics
OBD II Symbol Description Notice

Circuit Description

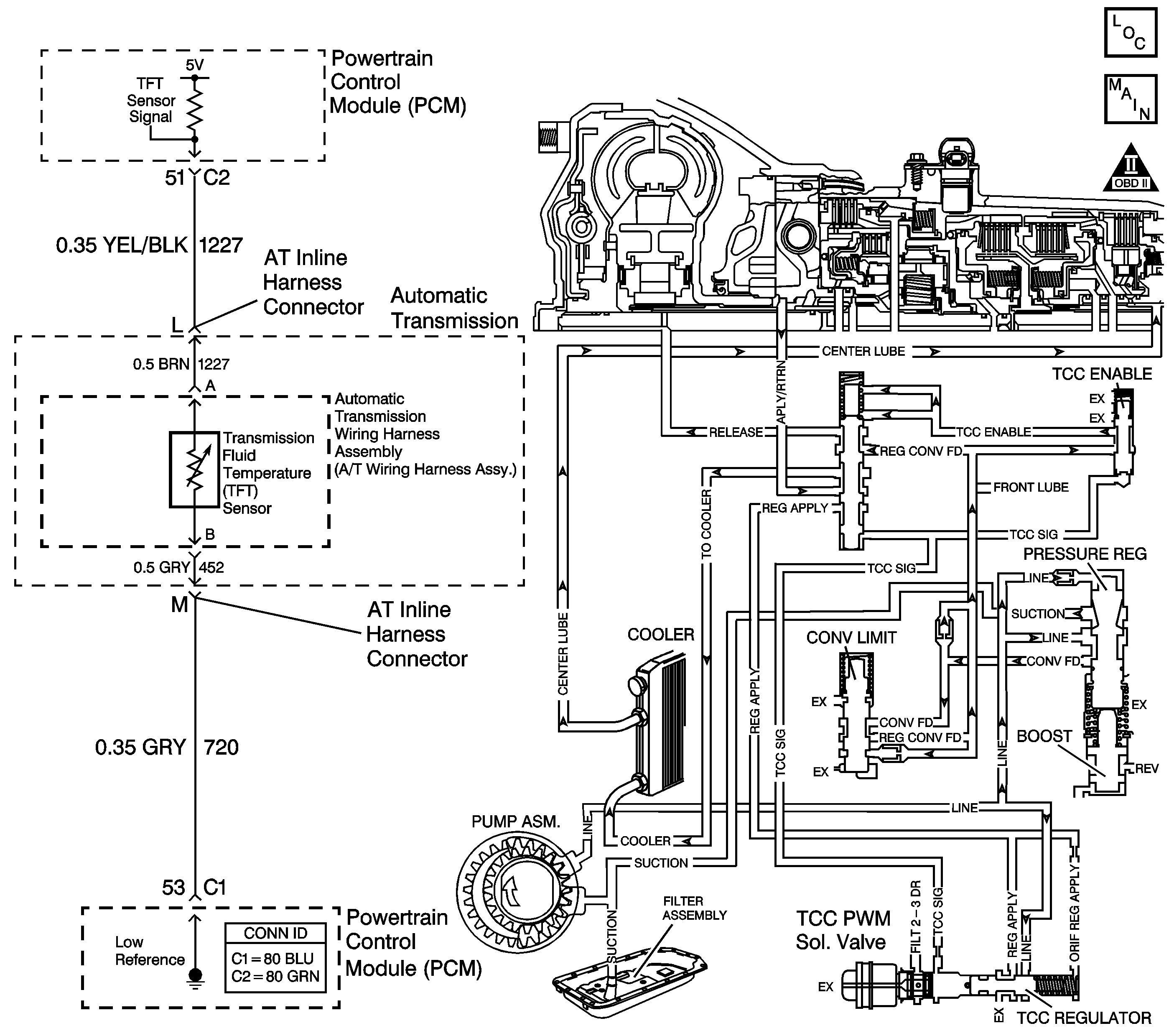
The flow of transmission fluid starts in the transmission pan. It is then drawn through the filter and transmission case into the oil pump assembly. The oil pump assembly pressurizes the fluid line pressure, which becomes the main supply line of fluid. This fluid is directed to various components and hydraulic circuits within the transmission. The pressure regulator valve receives this fluid and directs it to the converter clutch shift valve. The converter clutch shift valve directs hot fluid leaving the torque converter or regulated converter feed fluid, through the cooler line to the transmission oil cooler. The transmission oil cooler is located in the radiator. The vehicle may also be equipped with an auxiliary oil cooler. The cooled fluid, center lube, is returned to the transmission through the return cooler line and into center lube port of the transmission. The automatic transmission fluid temperature (TFT) sensor, senses the fluid temperature in the transmission pan.

If the powertrain control module (PCM) detects a high TFT for a long period of time, then DTC P0218 sets. DTC P0218 is a type C DTC.

Conditions for Running the DTC

    • No TFT sensor DTCs P0711, P0712 or P0713.
    • The system voltage is 10-18 volts.
    • The engine is running for greater than 7 seconds.

Conditions for Setting the DTC

The TFT is greater than 130.5°C (267°F) for greater than 600 seconds (10 minutes).

Action Taken When the DTC Sets

    • The PCM does not illuminate the malfunction indicator lamp (MIL).
    • The PCM freezes shift adapts from being updated.
    • The PCM records the operating conditions when the Conditions for Setting the DTC are met. The PCM stores this information as Failure Records.
    • The PCM stores DTC P0218 in PCM history.

Conditions for Clearing the DTC

    • A scan tool clears the DTC from PCM history.
    • The PCM clears the DTC from PCM history if the vehicle completes 40 warm-up cycles without a non-emission-related diagnostic fault occurring.
    • The PCM cancels the DTC default actions when the fault no longer exists and the DTC passes.
    • The TFT sensor is less than 129°C (264°F) for greater than 5 seconds.

Diagnostic Aids

    • Verify the driving habits of the customer, such as trailer towing, etc.
    • The scan tool transmission fluid temperature (TFT) should rise steadily during warm-up cycles then stabilize.
    • DTC P0218 may set approximately 600 seconds (10 minutes) after DTC P0711 has set. Follow the diagnostic table for DTC P0711 before proceeding to the diagnostic table for DTC P0218. Repair of the condition that set DTC P0711 will likely eliminate DTC P0218.

Test Description

The number below refers to the step number on the diagnostic table.

  1. This step inspects for air restrictions and loss of transmission fluid flow, causing an extremely high TFT.

Step

Action

Yes

No

1

Did you perform the Diagnostic System Check - Engine Controls?

Go to Step 2

Go to Diagnostic System Check - Engine Controls in Engine Controls - 4.8L, 5.3L, and 6.0L

2

  1. Install a scan tool.
  2. Turn ON the ignition, with the engine OFF.
  3. Important: Before clearing the DTCs, use the scan tool in order to record the Freeze Frame and Failure Records. Using the Clear Info function erases the Failure Records from the PCM.

  4. Record the Failure Records.
  5. Clear the DTCs.

Was DTC P0711 also set?

Go to DTC P0711

Go to Step 3

3

Perform the Transmission Fluid Checking Procedure.

Refer to Transmission Fluid Check .

Did you perform the Transmission Fluid Checking Procedure?

Go to Step 4

Go to Transmission Fluid Check

4

  1. Inspect the engine cooling system for the following conditions:
  2. • Air flow restrictions
    • Air flow blockage
    • System fluid level and condition
    • Debris in the radiator
  3. Inspect the transmission cooling system for the following conditions:
  4. • Air flow restrictions
    • Air flow blockage
    • Debris
    • Damaged cooler lines or hoses
    • Low AT fluid cooler flow

Did you find and correct the condition?

Go to Step 7

Go to Step 5

5

Perform the Line Pressure Check Procedure.

Refer to Line Pressure Check .

Did you find and correct the condition?

Go to Step 7

Go to Step 6

6

Inspect the torque converter stator for damage.

Refer to Torque Converter Diagnosis .

Did you find and correct the condition?

Go to Step 7

Go to Symptoms - Automatic Transmission

7

Perform the following procedure in order to verify the repair:

  1. Select DTC.
  2. Select Clear Info.
  3. Operate the vehicle under the following conditions.
  4. • Turn ON the ignition, with the engine OFF.
    • The TFT must be less than 129°C (265°F) for at least 5 seconds.
  5. Select Specific DTC.
  6. Enter DTC P0218.

Has the test run and passed?

Go to Step 8

Go to Step 2

8

With the scan tool, observe the stored information, capture info and DTC info.

Does the scan tool display any DTCs that you have not diagnosed?

Go to Diagnostic Trouble Code (DTC) List in Engine Controls - 4.8L, 5.3L, and 6.0L

System OK